332Afleverinstallaties van vloeibaar aardgas (LNG) voor vaartuigen en drijvende werktuigen

Richtlijn voor de veilige aflevering van LNG aan vaartuigen en drijvende werktuigen

PGS 33-2:2024 versie 1.1 (april 2026)

Let op: dit is een ongecontroleerde versie. De PGS-beheerorganisatie is niet verantwoordelijk voor volledigheid en juistheid van deze versie. De versie die beschikbaar is op de website publicatiereeksgevaarlijkestoffen.nl is de enige geautoriseerde versie.

332Afleverinstallaties van vloeibaar aardgas (LNG) voor vaartuigen en drijvende werktuigen

Richtlijn voor de veilige aflevering van LNG aan vaartuigen en drijvende werktuigen

DefinitiefBOb vastgesteld

Versie

Deze PGS 33-2:2024 versie 1.1 (april 2026) is inhoudelijk gelijk aan de door het Bestuurlijk Omgevingsberaad vastgestelde PGS 33-2:2024 versie 1.0 (oktober 2024). Met de introductie van het interactieve risicodiagram zijn een aantal koppelingen in de scenario’s, doelen en maatregelen hersteld. In deze PGS is het risicodiagram niet beschikbaar.

Een PGS-richtlijn

Een PGS-richtlijn is een document over de veilige opslag en de bijbehorende activiteiten met gevaarlijke stoffen. In de PGS-richtlijn staan de belangrijkste risico's van die activiteiten voor de veiligheid van werknemers, de veiligheid van de omgeving en de brandveiligheid. Ook staan in een PGS-richtlijn de mogelijke gevolgen van die risico's voor het bestrijden van een ramp. Om de risico's te beheersen en de negatieve effecten voor mens en milieu te beperken zijn doelen geformuleerd. Aan deze doelen zijn maatregelen gekoppeld. Met deze maatregelen kan aan de doelen worden voldaan. Naast de in deze PGS-richtlijn genoemde maatregelen is het mogelijk om gelijkwaardige maatregelen te treffen voor zover de wetgeving dit toelaat.

Meer informatie over de PGS-organisatie is te vinden op: publicatiereeksgevaarlijkestoffen.nl. Daar staan ook de actuele publicaties.

PGS Nieuwe Stijl – risicobenadering als basis

In 2015 is gestart met een nieuwe opzet van de PGS-richtlijnen: de PGS Nieuwe Stijl. Een PGS Nieuwe Stijl betekent dat maatregelen tot stand zijn gekomen met een risicobenadering. Dit houdt in dat is geanalyseerd welke risico's er zijn bij activiteiten met de gevaarlijke stof. De situaties waarbij het mis kan gaan en die leiden tot ongewenste, gevaarlijke gevolgen, zijn beschreven in scenario's. Voor deze scenario's zijn doelen geformuleerd gericht op het beheersen van de risico's. Met maatregelen kan een bedrijf aan een doel voldoen.

De PGS Nieuwe Stijl kent de volgende hoofdelementen:

  • de wettelijke kaders;
  • de risicobenadering met de scenario's;
  • de doelen;
  • maatregelen om aan de doelen te voldoen
Onderwerpen en doelstellingen PGS-richtlijn

Een PGS-richtlijn geeft invulling aan:

  • Omgevingsveiligheid ( Omgevingsveiligheid ) of Brandbestrijding Omgevingsveiligheid (Brandpreventie);
  • Arbeidsveiligheid (Arbeidsveiligheid);
  • Brand- en rampenbestrijding (Rampenbestrijding).

Voor deze onderwerpen zijn de doelstellingen:

Omgevingsveiligheid:

Het voorkomen van ongewone voorvallen en het beperken van de gevolgen daarvan voor de omgeving met het oog op het waarborgen van de veiligheid voor de omgeving

Arbeidsveiligheid:

Het voorkomen van ongevallen met gevaarlijke stoffen en het beperken van de gevolgen daarvan en het voorkomen van acute blootstelling van werknemers aan gevaarlijke stoffen

Brand- en Rampenbestrijding:

Het beperken van de gevolgen van een brand of ramp en het borgen van een doelmatige rampenbestrijding

Organisatie bij het tot stand komen van deze PGS-richtlijn

Deze PGS-richtlijn is opgesteld door een team van vertegenwoordigers van het bedrijfsleven en de overheid. In Bijlage J staan de gegevens van de leden van het team dat deze PGS-richtlijn heeft opgesteld.

Het PGS-team is onderdeel van de PGS-beheerorganisatie. Daaronder vallen alle PGS-teams, het PGS-programmabureau en de PGS-adviescommissie. De PGS-stuurgroep stuurt de PGS-beheerorganisatie aan. In de PGS-stuurgroep zijn vertegenwoordigd: IPO, VNG, Brandweer Nederland, Nederlandse Arbeidsinspectie, VNO-NCW en MKB-Nederland.

Het Bestuurlijk Omgevingsberaad vergunningverlening, toezicht en handhaving (BOb) heeft deze richtlijn vastgesteld. Het BOb is de opdrachtgever van de PGS-beheerorganisatie.

Status van PGS-richtlijnen

De partijen van het BOb hebben afgesproken om op de volgende manier om te gaan met de PGS-richtlijnen:

  • Het ministerie van Infrastructuur en Waterstaat bepaalt in overleg met het ministerie van Binnenlandse Zaken en Koninkrijksrelaties in het Besluit activiteiten leefomgeving (Bal) dat moet worden voldaan aan een PGS-richtlijn, voor zover gericht op het waarborgen van de veiligheid voor de omgeving. Dit zijn direct werkende regels.
  • Het ministerie van Infrastructuur en Waterstaat wijst deze PGS-richtlijnen in het Besluit kwaliteit leefomgeving (Bkl) aan als informatiedocumenten over de beste beschikbare technieken (BBT). Dit betekent dat het bevoegd gezag verplicht is om bij het verlenen van een omgevingsvergunning voor een milieubelastende activiteit rekening te houden met PGS-richtlijnen bij het bepalen van BBT.
  • Omdat de PGS-richtlijnen de stand der wetenschap en professionele dienstverlening beschrijven, vormen zij voor de Nederlandse Arbeidsinspectie een goed uitgangspunt voor toezicht en handhaving.
  • De veiligheidsregio's gebruiken de PGS-richtlijnen als richtlijn bij het adviseren over brandveiligheid in omgevingsvergunningen en bij het voorbereiden van de brand- en rampenbestrijding.
  • De toezichthouders van het bevoegd gezag, de Nederlandse Arbeidsinspectie en de veiligheidsregio's beschouwen de PGS-richtlijnen als een belangrijk referentiekader bij het toezicht op de naleving van wettelijke verplichtingen, zoals de Seveso-richtlijn.

Deze PGS-richtlijn is door de PGS-stuurgroep goedgekeurd voor vaststelling door het BOb op: 27 juni 2024.

Waarna het BOb deze PGS-richtlijn heeft vastgesteld op: 24 oktober 2024.

De voorzitter van de PGS-stuurgroep,

P. Heij

Leeswijzer

Indeling PGS-richtlijn

De PGS-richtlijn heeft hoofdstukken en een aantal bijlagen. Bij elk hoofdstuk en bij elke bijlage staat of de inhoud normatief is. Als er niets bij staat, betekent het dat de tekst informatief is. Alleen de normatieve delen zijn bindend en gelden als eis of voorschrift. Met het voldoen aan de maatregelen in deze PGS-richtlijn wordt voldaan aan de in deze PGS-richtlijn opgenomen doelen.

Inleidende onderwerpen

De eerste vier hoofdstukken bevaten informatie over de (activiteiten met) LNG, het toepassingsbereik en de risicobenadering met de scenario's. Alleen Paragraaf 1.2, met het toepassingsbereik van deze PGS-richtlijn, is normatief.

  • Hoofdstuk 1 bevat een algemene inleiding op deze PGS-richtlijn.
  • Paragraaf 1.2 beschrijft de reikwijdte en het toepassingsbereik. Dit is normatief.
  • Hoofdstuk 2 bevat algemene informatie over vloeibaar aardgas (LNG) en de LNG-afleverinstallatie.
  • Hoofdstuk 3 beschrijft het basisveiligheidsniveau en geeft algemene informatie over de risicobenadering.
  • Hoofdstuk 4 bevat een beschrijving van de scenario's. Bij elk scenario is aangegeven met welke doelen het scenario voorkomen of beperkt kan worden en welke maatregelen daarvoor nodig zijn.
Doelen en maatregelen

Hoofdstukken 5 t/m 7 zijn normatief. Daarin staan het wettelijk kader, de doelen en maatregelen om hoog- en middelhoog-risicoscenario’s te voorkomen en beperken.

  • Hoofdstuk 5 bevat een richtingaanwijzer voor wet- en regelgeving. Deze richtingaanwijzer maakt duidelijk op grond van welke wetgeving aan welke maatregelen in deze PGS-richtlijn moet worden voldaan.
  • Hoofdstuk 6 beschrijft de doelen en geeft aan welke maatregelen invulling geven aan het doel en voor welke scenario's ze bedoeld zijn.
  • Hoofdstuk 7 bevat maatregelen. Daarnaast staat bij elke maatregel voor welk scenario de maatregel relevant is en aan welke doelen de maatregel invulling geeft. In Paragraaf 7.1staat de leeswijzer voor de maatregelen.
Informatie bij implementatie

De overige hoofdstukken zijn informatief. Deze hoofdstukken geven extra informatie over het onderwerp van deze PGS-richtlijn. Het gaat om informatie die niet in de normatieve hoofdstukken thuishoort, maar die wel helpt bij het omgaan met deze PGS-richtlijn.

Dit informatieve deel van deze richtlijn bevat aanvullende informatie over:

  • Hoofdstuk 8 bevat informatie over gelijkwaardige maatregelen;
  • Hoofdstuk 9 bevat aanvullende aandachtspunten over werkzaamheden aan en monitoring van de LNG-afleverinstallatie en de emergency-shutdownsystemen.
Bijlagen

Deze PGS-richtlijn bevat bijlagen. De teksten in de hoofdstukken kunnen naar die bijlagen verwijzen. Een bijlage is informatief of normatief. Als een bijlage normatief is, staat dat aangegeven.

De volgende bijlagen zijn normatief:

  • Bijlage A: Afkortingen en begrippen;
  • Bijlage B.1: Normatieve documenten en normen. Deze bijlage bevat documenten en normen waar de maatregelen in deze PGS-richtlijn naar verwijzen. Daar staat ook de huidige editie van de norm bij;
  • Bijlage E: Berekening maximumvullingsgraad LNG-opslagtank;
  • Bijlage I: Implementatietermijnen in bestaande situaties.
Informatiebronnen

In deze PGS-richtlijn worden wetten en andere informatiebronnen genoemd. Een overzicht hiervan staat in Bijlage B.2. Daar staat ook waar deze wetten en informatiebronnen te vinden of te verkrijgen zijn.

1Inleiding

1.1Doel van de richtlijn

Het doel van deze PGS-richtlijn is om vast te leggen met welke maatregelen de risico's van het afleveren van vloeibaar aardgas (LNG) aan vaartuigen en drijvende werktuigen te beheersen zijn. Deze maatregelen zijn gebaseerd op een risicobenadering die uitgaat van de scenario's die zich voor kunnen doen. Op basis van de scenario's zijn doelen geformuleerd waarmee wordt beoogd een aanvaardbaar veiligheidsniveau te creëren. Uit de doelen zijn vervolgens de maatregelen afgeleid. Deze maatregelen verkleinen de kans op een incident, of voorkomen of beperken de nadelige gevolgen van een incident. Informatie over de risicobenadering staat in Hoofdstuk 3 van deze richtlijn.

1.2Toepassingsbereik van de richtlijn Normatief

PGS 33-2 is van toepassing op afleverinstallaties van LNG voor vaartuigen en drijvende werktuigen. Het betreft daarbij LNG-afleverinstallaties op het vaste land en op een drijvende installatie. Het gaat alleen om bemensde aflevering (onder direct toezicht). Onbemensde aflevering (zonder toezicht) valt niet onder het toepassingsgebied van deze richtlijn. PGS 33-2 is van toepassing op het afleveren (incl. debunkeren) van LNG aan vaartuigen of drijvende werktuigen, het opslaan van LNG voor aflevering, het vullen (bevoorraden) van een LNG-opslagtank en het vullen (laden) van een LNG-tankwagen als de LNG-opslagtank wordt leeggemaakt.

Opmerking: Als in deze richtlijn wordt gesproken over vaartuigen dan worden daarmee ook drijvende werktuigen bedoeld.

Bij het afleveren van LNG in het kader van deze richtlijn wordt in de bewoording onderscheid gemaakt tussen twee soorten situaties:

  1. het afleveren (bunkeren) van LNG aan de brandstoftank (bunkertank) van het vaartuig of het leegmaken (debunkeren) daarvan;
  2. het leveren (vullen) van LNG aan de LNG-opslagtank of het leegmaken daarvan.

In deze richtlijn wordt consequent gebruikgemaakt van de term 'afleverinstallatie'. In het werkveld wordt ook vaak de term 'bunkerinstallatie' gebruikt daar waar er sprake is van het afleveren van LNG aan de brandstoftank van vaartuigen en de opslag daarin. Het Besluit activiteiten leefomgeving (Bal) gebruikt daarnaast nog de terminologie 'het tanken van vaartuigen'. Daar waar in deze richtlijn wordt gesproken over afleveren of bunkeren wordt hetzelfde bedoeld.

In de praktijk worden dubbelwandige vacuüm geïsoleerde opslagtanks toegepast. In deze PGS is hier dan ook van uitgegaan. Enkelwandige tanks vallen buiten het toepassingsgebied van deze richtlijn. Indien een enkelwandige tank met conventionele isolatie met behulp van schuim wordt toegepast moeten andere gelijkwaardige maatregelen worden getroffen. Hiervoor is in dat geval maatwerk noodzakelijk.

Bij aanwezigheid van 50 ton (50 000 kg) LNG of meer is sprake is van een Seveso-inrichting. Voor de toepassing van de rekenregels voor het bepalen van de aanwezige hoeveelheid in relatie tot Seveso-plicht, wordt verwezen naar PGS 6. Voor Seveso-inrichtingen wordt via de Omgevingsvergunning maatwerk geleverd bij het implementeren van de PGS 33-2. Vanuit de Seveso-richtlijn kunnen andere/zwaardere eisen gelden.

Deze PGS bevat geen maatregelen voor het afleveren van LNG aan voertuigen of voor het leveren van CNG aan een CNG-afleverinstallatie door LNG te laten verdampen en het op druk te brengen (CLNG). Voor deze activiteiten wordt verwezen naar PGS 33-1, die daar specifiek voor is opgesteld. Het afleveren van LNG aan wisselreservoirs is in het Bal verboden en is daarom niet meegenomen in deze PGS.

Het transport van LNG over de weg is vastgelegd in ADR-wetgeving.

Deze richtlijn gaat niet in op de emissies naar bodem, water en lucht. Eisen over emissies naar bodem, water en lucht staan in de regels op grond van de Omgevingswet. Wel zijn bodem-, water- en luchtaspecten genoemd als dit consequenties heeft voor de veiligheid en gezondheid van werknemers en voor de veiligheid van de omgeving. Een voorbeeld is een plas met gevaarlijke stoffen. Dit heeft niet alleen risico’s voor de bodem. De gevaarlijke stof kan namelijk ook uitdampen of in brand raken en schadelijke effecten hebben op de veiligheid en gezondheid van werknemers of de omgeving. De maatregel van een lekbak heeft dan meerdere doelen. De richtlijn gaat ook niet in op de aanpak die nodig is om tot beheersing van de gevaren voor de gezondheid op de lange termijn te komen.

De reikwijdte van PGS 33-2 wordt in de volgende paragrafen toegelicht.

1.2.1Rechtstreeks afleveren (bunkeren) vanuit een LNG-tankwagen  Normatief

Voor het rechtstreeks bunkeren vanuit een LNG-tankwagen naar de brandstoftank van een schip is PGS 33-2 voor de volgende situaties van toepassing (zie Afbeelding 1 en Afbeelding 2):

1) Het bunkeren van een vaartuig rechtstreeks vanuit een LNG-tankwagen.

Afbeelding 1Bunkeren van een vaartuig rechtstreeks vanuit een LNG-tankwagen

2) Het bunkeren van een vaartuig vanuit meerdere LNG-tankwagens gelijktijdig via een manifold.

Afbeelding 2Bunkeren van een vaartuig rechtstreeks vanuit LNG-tankwagens

1.2.2Afleveren (bunkeren) vanuit een LNG-opslagtank (totale inhoud ≥ 50 ton) Normatief

Voor het bunkeren vanuit een LNG-opslagtank, waarbij de totale inhoud van de LNG-opslagtank en de brandstoftank van het met LNG aangedreven schip samen gelijk aan of groter is dan 50 ton, is PGS 33-2 voor de volgende situaties van toepassing (zie Afbeelding 3):

3) Het bunkeren van LNG aan een vaartuig vanuit een LNG-opslagtank geplaatst op het land, waarbij de totale inhoud van de LNG-opslagtank en de LNG-brandstoftank op het vaartuig samen gelijk aan of groter is dan 50 ton.

4) Het bunkeren van LNG aan een vaartuig vanuit een LNG-opslagtank geplaatst op het land, waarbij de totale inhoud van de LNG-opslagtank en de LNG-brandstoftank op het vaartuig samen gelijk aan of groter is dan 50 ton én waarbij een deel van afleverinstallatie is geplaatst op een drijvende installatie.

5) Het bunkeren van LNG aan een vaartuig vanuit een LNG-opslagtank en waarbij de gehele afleverinstallatie en LNG-opslagtank zijn geplaatst op een drijvende installatie, waarbij de totale inhoud van de LNG-opslagtank en de LNG-brandstoftank op het vaartuig samen gelijk aan of groter is dan 50 ton.

Toelichting: De eisen die worden gesteld aan de apparatuur op een drijvende installatie (situatie 4 en 5) voor het bunkeren van LNG vallen binnen het onderwerp en toepassingsgebied van PGS 33-2. De eisen aan een drijvende installatie zijn geregeld in de Binnenvaartregeling.

Afbeelding 3Bunkeren vanuit een LNG-opslagtank en het vullen van de LNG-opslagtank (≥ 50 ton)

1.2.3Het vullen van de LNG-opslagtank (totale inhoud ≥ 50 ton) Normatief

De volgende situaties zijn in PGS 33-2 opgenomen (zieAfbeelding 3):

6) Het vullen van de LNG-opslagtank (al dan niet geplaatst op een ponton/drijvende installatie), vanuit meerdere LNG-tankwagens gelijktijdig via een manifold, waarbij de totale inhoud van de LNG-opslagtank en de LNG-tankwagens samen gelijk aan of groter is dan 50 ton.

7) Het vullen van een LNG-opslagtank vanuit een tankwagen, waarbij de totale inhoud van de LNG-opslagtank en de LNG-tankwagen samen gelijk aan of groter is dan 50 ton.

8) Het vullen van de LNG-opslagtank (al dan niet geplaatst op een ponton/drijvende installatie) vanuit een LNG-tankschip, waarbij de totale inhoud van de LNG-opslagtank en het tankschip samen gelijk aan of groter is dan 50 ton.

1.2.4Afleveren van LNG vanuit een LNG-opslagtank (totale inhoud < 50 ton) en het vullen van de LNG-opslagtank  Normatief

Voor afleveren vanuit een LNG-opslagtank, waarbij de totale inhoud van de LNG-opslagtank en de brandstoftank van het LNG-schip samen kleiner is dan 50 ton, is PGS 33-2 voor de volgende situaties van toepassing (zie Afbeelding 4):

9a) Het bunkeren van LNG aan een vaartuig vanuit een LNG-opslagtank en afleverinstallatie die zijn geplaatst op een drijvende installatie, waarbij de totale inhoud van de LNG-opslagtank, de afleverinstallatie en de LNG-brandstoftank op het vaartuig samen kleiner is dan 50 ton.

9b) Het bunkeren van LNG aan een vaartuig vanuit een LNG-opslagtank en een afleverinstallatie die zijn geplaatst op het land, waarbij de totale inhoud van de LNG-opslagtank, de afleverinstallatie en de LNG-brandstoftank op het vaartuig samen kleiner is dan 50 ton.

9c) Het bunkeren van LNG aan een vaartuig vanuit een LNG-opslagtank geplaatst op het land, én een afleverinstallatie geplaatst op een drijvende installatie, waarbij de totale inhoud van de LNG-opslagtank, de afleverinstallatie en de LNG-brandstoftank op het vaartuig samen kleiner is dan 50 ton.

10) Het vullen van een LNG-opslagtank vanuit een tankwagen, waarbij de totale inhoud van de LNG-opslagtank en de LNG-tankwagen samen kleiner is dan 50 ton;

11) Het vullen van de LNG-opslagtank vanuit een LNG-tankschip, waarbij de totale inhoud van de LNG-opslagtank en het LNG-tankschip samen kleiner is dan 50 ton.

Toelichting: De eisen die worden gesteld aan de apparatuur op een drijvende installatie (situaties 9a, 9b en 9c) voor het bunkeren van LNG vallen binnen het onderwerp en toepassingsgebied van PGS 33-2. De eisen aan een drijvende installatie zijn geregeld in de Binnenvaartregeling.

Afbeelding 4Bunkeren vanuit een LNG-opslagtank het vullen van de LNG-opslagtank (< 50 ton)

1.2.5Het debunkeren van een vaartuig en het leegmaken van de LNG-opslagtank naar een LNG-tankwagen of -tankschip Normatief

Het debunkeren van vaartuigen en het leegmaken van een LNG-opslagtank zijn activiteiten die niet regulier maar met enige regelmaat plaatsvinden. De PGS 33-2 is voor de volgende situaties van toepassing (zie Afbeelding 5):

12) Het debunkeren van de brandstoftank van het vaartuig naar een LNG-opslag of -tankwagen.

13) Het leegmaken van de LNG-opslagtank naar een LNG-tankwagen of -tankschip.

Afbeelding 5Debunkeren van vaartuig en het leegmaken van de LNG-opslagtank naar LNG-tankwagen of -tankschip

1.3Relatie met wet- en regelgeving

Wettelijke basis PGS

Deze PGS-richtlijn geeft een nadere uitwerking van wettelijke voorschriften op grond van de Omgevingswet, de Arbeidsomstandighedenwet en de Wet veiligheidsregio’s.

In Hoofdstuk 5 staat een toelichting op de relatie met deze wetgeving.

Direct werkende wetten en regels

Naast de eisen in deze PGS-richtlijn zijn er ook andere wetten en regels waaraan een activiteit moet voldoen. Voorbeelden daarvan zijn de Warenwet met bijbehorende Warenwetbesluiten en de wet- en regelgeving voor de scheepvaart. Bijlage C van deze PGS-richtlijn bevat meer informatie over de wet- en regelgeving die van toepassing kan zijn op de activiteit uit deze PGS-richtlijn.

Deze PGS-richtlijn bevat naast de PGS-eisen (in blauwe kaders) ook een aantal maatregelen (in oranje kaders) waaraan een bedrijf op grond van andere wetten en regels al moet voldoen. Dit is om de PGS-richtlijn beter leesbaar en toepasbaar te maken. Dit geeft voor een bepaald onderwerp een vollediger beeld van maatregelen die invulling geven aan de doelen.

De maatregelen die al zijn verankerd in direct werkende wetten en regels hebben een aparte status binnen deze PGS-richtlijn. Een bedrijf moet op grond van deze wetten en regels al aan deze maatregelen voldoen.

1.4Bestaande activiteiten

In Hoofdstuk 7 staan maatregelen. Deze maatregelen geven een invulling aan de stand van de techniek en de stand van de wetenschap en professionele dienstverlening.

Nieuwe activiteiten moeten direct aan de gestelde maatregelen voldoen. In Bijlage H staat een overzicht van maatregelen die nieuw of gewijzigd zijn in vergelijking met de vorige versie van deze PGS-richtlijn. In Bijlage I staat voor bestaande activiteiten binnen welke termijn de activiteiten moeten voldoen aan de gewijzigde of nieuwe maatregelen

1.5Gebruik van normen

Als deze PGS-richtlijn verwijst naar een norm (zoals NEN, EN, of ISO), een ander normdocument of een andere specificatie, gaat het om de publicatie, inclusief wijzigings- of correctiebladen, zoals die op het moment van de publicatie van deze PGS-richtlijn luidde. De normdocumenten staan in Bijlage B van deze PGS-richtlijn.

Normen, zoals NEN, EN of ISO of andere normdocumenten of specificaties worden periodiek opnieuw beoordeeld en zo nodig herzien. De veranderingen zijn vaak beperkt. Wanneer alle bestaande bedrijven toch direct aan de nieuwste editie moeten voldoen, kan dat grote (financiële) gevolgen hebben.

In Bijlage B staat daarom bij de normen waar deze PGS-richtlijn naar verwijst ook een jaartal. Het gaat om de versie van de norm met dat jaartal, inclusief wijzigings- of correctiebladen. Dat betekent dat deze editie blijft gelden zolang de PGS-richtlijn op dit punt niet is gewijzigd.

Uitzondering voor normen via andere wetten en regels

Soms zijn normen rechtstreeks van toepassing. Bijvoorbeeld omdat andere wetten en regels naar een norm verwijzen. Dat geldt bijvoorbeeld voor normen die horen bij bindende Europese regels. Voor deze normen geldt dat de editie die in die wetten en regels staat, bepalend is.

2Beschrijving LNG

2.1Over vloeibaar gas

2.1.1Productie van LNG

In deze paragraaf worden de verschillende stappen van de logistieke keten van LNG toegelicht.

Gasproductie

Aardgas is een fossiele brandstof die ontstaat bij hetzelfde proces dat tot vorming van aardolie leidt. Het wordt daarom vaak samen met aardolie aangetroffen, alhoewel er ook velden zijn die enkel uit gas bestaan. Gas waar geen lokale vraag voor bestaat, ook wel ‘stranded gas’ genoemd, kan worden getransporteerd naar eindgebruikers via een pijpleiding of per schip. Om het transport per schip efficiënt te maken, wordt het gas vloeibaar gemaakt, waardoor het volume met een factor 600 afneemt.

Liquefactie

Liquefied natural gas (LNG) wordt gewoonlijk geproduceerd in fabrieken met een capaciteit van enkele miljoenen tonnen per jaar. Voordat het gas vloeibaar wordt gemaakt, wordt het ontdaan van verontreinigingen, zoals koolstofdioxide, waterstofsulfide, water en kwik. Ook zwaardere koolwaterstoffen, die anders zouden bevriezen tijdens het afkoelingsproces of waardevol zijn als los product, worden uit het gas gehaald. Vervolgens wordt het gas afgekoeld, waardoor het uiteindelijk vloeibaar wordt. Hierbij wordt de stikstofconcentratie geminimaliseerd. LNG heeft bij atmosferische druk een temperatuur lager dan –162 ºC en is daarmee een cryogene vloeistof.

Zeevervoer

LNG-tankers brengen het LNG de wereld rond. Deze schepen zijn zo ontworpen dat zo min mogelijk LNG verdampt tijdens het transport. Een deel van de LNG-tankers gebruikt damp geproduceerd door de LNG-lading (‘boil-off’) als brandstof.

LNG voor aardgastransport

Het lossen van een LNG-tanker vindt plaats aan de steiger van een LNG-terminal. Het LNG wordt na het lossen tijdelijk opgeslagen in een LNG-opslagtank. Uiteindelijk wordt het LNG in de terminal gecontroleerd verdampt met behulp van water. Dit aardgas kan vervolgens in het gastransportnetwerk worden gebracht.

Transport per tankwagen of schip

Een andere optie is om het LNG na ontvangst in een importterminal over te laden in een tankwagen of kleiner schip. Hiermee kan het LNG in kleine hoeveelheden worden vervoerd naar eindgebruikers, bijvoorbeeld kleine industriële gebruikers; tankstations voor voertuigen of werktuigen; of bunkerstations voor vaartuigen en drijvende werktuigen. In de laatste gevallen is lokale opslag van het LNG als buffer nodig.

Lokale liquefactie

Het is ook mogelijk lokaal LNG te produceren door (aard)gas vloeibaar te maken. Een voorbeeld hiervan is pijpleidinggas dat wordt opgeslagen als reserve in een peakshaver. Ook kan er lokaal biogas worden geproduceerd. Dit wordt verkregen uit het vergistingsproces van organisch materiaal. Biogas bestaat voornamelijk uit methaan en koolstofdioxide. Na behandeling kan ook van biogas vloeibaar gas, oftewel LBG (liquefied bio gas), worden gemaakt. Na productie kan het LNG per tankwagen of schip naar de (kleine) gebruikers worden vervoerd.

2.1.2Samenstelling van LNG

Daar waar in deze richtlijn wordt gesproken over LNG wordt ook steeds bedoeld LBG, LSM (liquefied synthetic methane) of ander vloeibaar gemaakt (synthetisch) gas met een hoog gehalte aan methaan, waarbij de samenstelling voldoet aan de samenstelling van LNG zoals in deze paragraaf wordt beschreven.

De achtergrond hiervoor is als volgt. De normen EN 16723 en ISO 23306 zijn van toepassing op zowel natuurlijk aardgas (LNG) als methaangas van biologische oorsprong (LBG/LSM). In deze normen worden beide gassoorten aan elkaar gelijkgesteld. Binnenvaart valt onder ‘automotive’ (EN 16723-2), via de NRMM directive, en zeevaart onder de ‘marine applications’ (ISO 23306). Op grond hiervan kunnen LNG, LBG en LSM ook in het kader van deze richtlijn als stoffen met gelijke fysische eigenschappen worden beschouwd.

De samenstelling van LNG varieert en is afhankelijk van het gasveld of andere bron waaruit het is gewonnen. LNG bestaat voornamelijk uit methaan. Daarnaast bevat LNG hogere koolwaterstoffen (zoals ethaan) en inerte gassen (zoals stikstof). LNG bevat geen significante hoeveelheid koolstofdioxide (< 50 ppm). Als gevolg van verdamping (‘boil-off’) van lichtere componenten (methaan, stikstof) kan de samenstelling enigszins veranderen.

De samenstelling van LNG is bepalend voor de verbrandingseigenschappen.

Een belangrijke verbrandingseigenschap is de energetische waarde die de energie-inhoud van de brandstof aangeeft. Met de Wobbe-index kan de mate van uitwisselbaarheid van verschillende brandbare gassen worden bepaald. Daarnaast is voor het gebruik van LNG als brandstof voor voertuigen of werktuigen het methaannummer relevant. Dit nummer, waarvan verscheidene definities bestaan, geeft de mate van klopvastheid aan.

2.1.3Gevaren van LNG

Giftigheid en verstikkingsgevaar

Aardgas is niet giftig, er is geen grenswaarde vastgesteld maar het levert in hoge concentraties verstikkingsgevaar op (door verdringing van de lucht).

Explosiegrenzen, waarneembaarheid en ontstekingstemperatuur

Explosiegrenzen

Een aardgas/lucht-mengsel is onder atmosferische omstandigheden ontsteekbaar tussen een volumepercentage van 4,5 % en 14 % aardgas in lucht (bron: Chemiekaarten 2022).

Waarneembaarheid

Aardgas is van nature reukloos. CNG heeft wettelijk verplicht een geurstoftoevoeging nodig om de eindgebruikers te waarschuwen voor eventuele lekkages. Bij LNG is het niet mogelijk om een geurstof toe te voegen. Bij de eindgebruikers en bij handelingen met LNG is persoonlijke gasdetectie of vast opgestelde gasdetectie nodig om te waarschuwen voor lekkages.

Zelfontbranding

De ontstekingstemperatuur voor zelfontbranding in lucht ligt tussen 537 °C en 595 °C (bron: Chemiekaarten 2022).

Relatieve dampdichtheid

Aardgas is onder atmosferische omstandigheden bij omgevingstemperatuur lichter dan lucht en zal daarom opstijgen en vervliegen als het vrijkomt. De relatieve dampdichtheid bedraagt 0,64 (BOG (boil-off gas) = 1,2; bron: Chemiekaarten:2022). De koude dampen van LNG zijn daarentegen zwaarder dan lucht (vanaf ongeveer –113 °C is de damp lichter dan lucht, zie NEN-EN-ISO 16903).

Verdampingssnelheid

Wanneer LNG vrijkomt op een ondergrond of in een vloeistof, zal dit effect hebben op de snelheid waarmee LNG expandeert naar gasvorm. Er zal een intensief kookproces plaatsvinden waar het LNG het oppervlak raakt. De snelheid van verdampen zal snel verminderen tot een constante waarde die wordt bepaald door de thermische karakteristieken van het oppervlak, zoals van de grond of vloeistof, en de warmte die wordt onttrokken vanuit de omgeving.

Verdampingssnelheden bij verschillende ondergronden zijn vastgesteld uit experimenten met LNG-lekkages (zie NEN-EN-ISO 16903).

Kleine hoeveelheden LNG kunnen worden omgezet in grote hoeveelheden gas wanneer er een lekkage ontstaat. Een volume-eenheid LNG wordt omgezet in 570 - 590 volume-eenheden gas, een en ander afhankelijk van samenstelling van gas (% CH4 in gas) bij een temperatuur van 0 ºC en een atmosferische druk van 101 325 Pa.

Rapid Phase Transition

Wanneer twee vloeistoffen, met twee verschillende temperaturen, in contact komen met elkaar, kunnen er explosieve krachten optreden. Dit verschijnsel, ‘snelle faseovergang’ (rapid phase transition, RPT) genoemd, kan zich voordoen wanneer LNG en water met elkaar in contact komen. Hoewel er geen verbranding ontstaat, heeft dit verschijnsel alle kenmerken van een explosie. Een RPT kan worden gedefinieerd als een snelle verdamping van een vloeistof. Deze verdamping vindt plaats in zeer korte tijd met als gevolg een enorme toename aan volume. Deze toename veroorzaakt een plaatselijke drukverhoging die in staat is om een lucht- of waterschokgolf te veroorzaken.

Rollover

Rollover is de snelle vrijgave van LNG-damp die kan optreden door het spontaan mengen van lagen LNG met verschillende dichtheden in een LNG-opslag- of ladingtank. Een vereiste voor rollover is dat stratificatie heeft plaatsgevonden, wat betekent dat er in de tank twee afzonderlijke lagen LNG met verschillende dichtheid aanwezig zijn. De plotselinge vrijgave van grote hoeveelheden damp kan mogelijk resulteren in overdruk in de tank.

BLEVE

BLEVE is de afkorting voor boiling liquid expanding vapour explosion (kokende vloeistof-gasexpansie-explosie). Dit is een explosie die kan voorkomen als een houder (tank) met een vloeistof onder druk openscheurt. De kans op een BLEVE kan sterk worden gereduceerd door het juiste ontwerp van de tank. Bij een LNG-afleverinstallatie wordt om die reden een dubbelwandige vacuümgeïsoleerde tank toegepast waarbij het materiaal van de binnentank altijd van roestvrijstaal behoort te zijn.

Voor een BLEVE is geen brandbare vloeistof of brandbaar gas nodig. Als de vloeistof niet brandbaar is, is het geen chemische explosie. Als de stof echter wel brandbaar is, dan is de kans groot dat de vrijgekomen stof tot ontbranding zal komen met een vuurbal tot gevolg.

De BLEVE ontstaat doordat de interne tankdruk de maximale druklimiet van de tank overschrijdt en er onvoldoende middelen zijn om de interne druk te reduceren tot acceptabele waarden. Hier is in principe geen ontsteking voor nodig want de omgevingstemperatuur van de tank is altijd hoger. Wanneer de tank wordt aangestraald door externe hittestraling versnelt dit drukopbouw in de tank. De kans is dan ook groot dat de vrijgekomen wolk tot ontsteking komt met een grote vuurbal tot gevolg.

Cryogene eigenschappen

De extreem lage temperatuur van LNG vraagt om speciale aandacht tijdens het hanteren. Aangezien LNG onder druk wordt bewaard, kan bij lekkage koude damp of vloeistof vrijkomen. De volgende gevaren zijn aanwezig bij het hanteren van of lekkage van cryogene media:

  • Koud, gasvormig LNG (–162 °C) heeft bij atmosferische druk een relatieve dichtheid van ongeveer 1,2 (bron: Chemiekaarten 2022). Dit betekent dat als het vrijkomt, de damp zwaarder is dan lucht en bij de grond zal blijven. Het zal zich dan ophopen in laaggelegen en slecht geventileerde plaatsen, daarbij de omgevingslucht verdringen en verstikking veroorzaken. Afhankelijk van de omgevings- en weercondities kan dit effect optreden op vrij grote afstand van de lekkage. Door de lage temperatuur zal de huid bevriezen (zogenoemde ‘cold burn’) bij contact met de koude vloeistof of damp. Het effect is hetzelfde als bij een normale verbranding. De ernst hangt af van de temperatuur van de damp en de duur van de blootstelling. Ook bij aanraking van koude oppervlakken (bijv. leidingen, afsluiters, maar ook kleding die is afgekoeld) bestaat bevriezingsgevaar. Bij aanraking van deze oppervlakken kan de huid vastvriezen aan het koude oppervlak door bevriezing van vocht. Bij lostrekken kan huid of spierweefsel worden losgetrokken.
  • Spetters vloeistof die in de ogen terechtkomen, kunnen direct ernstig letsel veroorzaken.
  • Inademing van de koude damp kan bevriezing van de longen en luchtwegen veroorzaken. Bij langere blootstelling kunnen ook ziekten als longoedeem of longontsteking optreden.
  • Langdurige afkoeling van lichaamsdelen kan hypothermie (onderkoeling) veroorzaken.
  • Materialen kunnen bij lage temperatuur bros worden en hun sterkte en daarmee functionaliteit verliezen. De keuze van de juiste materialen voor de opslag van LNG is daarom zeer belangrijk.
  • Tijdens de verdamping van grotere hoeveelheden vrijgekomen LNG zullen de koude dampen de waterdamp in de buitenlucht doen condenseren. Dit kan gepaard gaan met vorming van een witte mistwolk, totdat het gas opwarmt, verdunt en oplost in de buitenlucht. De wolk zal intussen een (gedeelte van) de installatie of de omgeving aan het zicht onttrekken. Ook als er geen LNG vrijkomt, kan dit fenomeen optreden bij koude installatieonderdelen, zoals verdampers en koudeleidingen.
  • De zichtbaarheid van een LNG-wolk hangt af van de luchttemperatuur en luchtvochtigheid. Ook is het van invloed of de LNG-damp van een plas komt of wordt veroorzaakt door een LNG-vloeistof-jet. Bij een luchtvochtigheid hoger dan 50 % bevindt de ontvlambare wolk zich geheel binnen in de zichtbare wolk. Bij lagere luchtvochtigheid kan de ontvlambare wolk zich tot buiten de zichtbare wolk verspreiden. Dit betekent dat de damp kan worden ontstoken als de ontstekingsbron zich buiten de zichtbare wolk bevindt. De grootte van de dampwolk hangt af van de windsnelheid, windrichting en andere weerscondities, en kan eenvoudig worden voorspeld met de juiste berekeningen. De koude damp zal beginnen op te stijgen als deze door de buitenlucht tot boven –113 °C wordt opgewarmd. Door atmosferische omstandigheden kan de temperatuur waarbij het opstijgen van de damp optreedt, aanzienlijk hoger zijn.

Om deze redenen is het verplicht om tijdens het werken met cryogene media de juiste kleding en handschoenen die bestand zijn tegen kou te dragen.

Doeltreffende signalering van de gevaren voor de veiligheid en gezondheid van werknemers moeten zijn aangebracht. Dit is een wettelijke verplichting (artikel 8.4 van het Arbobesluit). Zie ook MW141.

2.2Over de LNG-afleverinstallatie

2.2.1Algemene beschrijving LNG-afleverinstallatie

LNG wordt opgeslagen in LNG-opslagtanks bij een temperatuur tussen –155 °C en –130 °C. De druk in de LNG-opslagtank varieert meestal tussen 2 bar en 10 bar.

De LNG-afleverinstallatie bestaat uit de volgende hoofdonderdelen:

  • het vulpunt;
  • de LNG-opslagtank;
  • de technische installatie;
  • het afleverpunt.

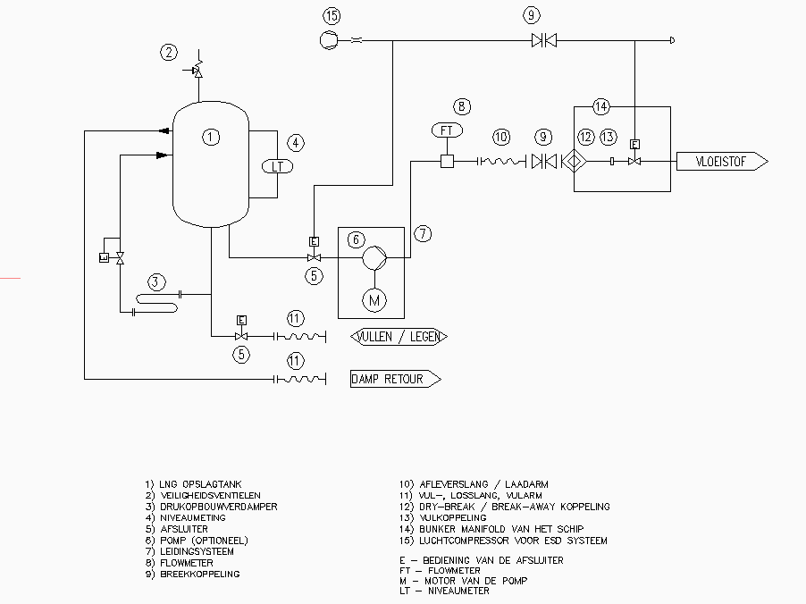
In Afbeelding 6 staat een vereenvoudigd schema van een LNG-afleverinstallatie.

Afbeelding 6Schema van een LNG-afleverinstallatie

2.2.2Onderdelen van de installatie

Vulpunt

Het vulpunt is de voorziening van de installatie waarop de LNG-tankwagen aansluit om de LNG-opslagtank te vullen, inclusief de daarbij behorende veiligheidsvoorzieningen.

LNG-opslagtank

In een LNG-opslagtank wordt een voorraad LNG opgeslagen. Een typische LNG-opslagtank heeft een volume van 30 m3 tot 375 m3. Aangezien de temperatuur van het aangevoerde LNG zeer laag is en de warmte-intrede vanuit de omgeving zoveel mogelijk behoort te worden voorkomen, is een goede isolatie noodzakelijk. Deze vaten zijn dubbelwandig, waarbij de tussenruimte wordt gevacumeerd. Dit wordt gedaan voor een optimale isolatie van de LNG-opslagtank om zo de ‘holding time’ (standtijd) van het opgeslagen LNG zo lang mogelijk te maken. De standtijd is de tijd tussen het moment van vullen en het bereiken van de maximale werkdruk van de LNG-opslagtank. Er ontstaat een druktoename door het stijgen van de temperatuur van het LNG door warmte-inlek. Daarnaast wordt de tussenruimte van een dubbelwandig vat nog gevuld met perliet of wordt er multilayer-isolatie (MLI) toegepast, wat het isolatieverlies beperkt als het vacuüm verloren gaat. Een voorraadvat kan staand of liggend worden uitgevoerd. Het vullen van de LNG-opslagtank gebeurt vanuit een LNG-tankwagen, met behulp van een losslang of losarm. Het vullen kan gebeuren door een pomp op de LNG-tankwagen, maar ook door drukverschil. Het nieuw geleverde LNG is altijd kouder dan het LNG dat nog in de LNG-opslagtank zit. Het risico op ‘rollover’ is bij de hoeveelheden die in de praktijk worden gebruikt zeer klein. Bij Seveso-inrichtingen (meer dan 50 ton) volgt uit de bedrijfsspecifieke scenarioanalyse of dit scenario mogelijk op kan treden en welke maatregelen getroffen worden om dit te voorkomen en de effecten te beperken.

Veiligheidsventielen

Drukontlastingsapparatuur wordt gemonteerd in de LNG-opslagtank om te voorkomen dat de ontwerpdruk van de LNG-opslagtank wordt overschreden.

Niveaumeting

De niveaumeting in de LNG-opslagtank wordt uitgevoerd met behulp van een dubbele onafhankelijke drukverschilmeting over de vloeistofhoogte. Het maximumvloeistofniveau van de LNG-opslagtank is 95 % volume. Hierbij wordt rekening gehouden met de expansie van de vloeistof in de LNG-opslagtank. De maximumvullingsgraad wordt bepaald op basis van het ADR/ADN. Vooral bij horizontale tanks is de niveaumeting, gezien het beperkte drukverschil, lastig en behoort de kalibratie van de instrumentatie de nodige aandacht te krijgen. Bij horizontale tanks behoort er rekening mee te worden gehouden dat de vullingsgraad van de LNG-opslagtank niet gelijk is aan de vulhoogte. Ook behoort er rekening te worden gehouden met de dichtheid van het LNG, die bij hogere temperatuur lager wordt. Door het uitzetten van het LNG bij hogere temperatuur kan de LNG-opslagtank alsnog overvuld raken.

Afsluiter

Alle vloeistofaansluitingen aan de LNG-opslagtank zijn voorzien van automatisch werkende afsluiters om te voorkomen dat de LNG-opslagtank leegloopt bij calamiteiten. Daarnaast zijn er handbediende afsluiters voor onderhoudsdoeleinden.

Pomp

Het bunkeren aan een vaartuig vindt meestal plaats met behulp van een pomp. Deze pomp levert de benodigde opvoerdruk voor het leveren van LNG aan de brandstoftank van het vaartuig. Voor het starten van de pomp wordt deze eerst afgekoeld naar gebruikstemperatuur. Dit gebeurt door het vullen van het pompcircuit met vloeistof uit de tank. Als de pomp is afgekoeld tot gebruikstemperatuur, kan deze worden gestart.

Drukopbouwverdamper

Een drukopbouwverdamper wordt toegepast om voldoende ‘voordruk’ te garanderen op de pompinlaat van de LNG-afleverinstallatie bij lage LNG-temperaturen. Dit wordt gedaan om cavitatie van de pomp te voorkomen. Daarnaast is een drukopbouwverdamper nodig voor het leveren van LNG op de juiste druk/temperatuur.

Leidingsysteem

Het LNG wordt via leidingen getransporteerd. Het meestgebruikte materiaal is roestvrij staal. Dit is zeer geschikt voor de heersende condities. Hoewel flensverbindingen mogelijk zijn, is het raadzaam om lasverbindingen te gebruiken, omdat deze betrouwbaarder zijn bij wisselende temperaturen. Ook is de kans op lekkage kleiner.

Afleverpunt

Het afleverpunt is voorzien van de afleverslangen, bedieningsknoppen, eventuele doorstroommeters en overige instrumenten. In het afleverpunt is een bypass aangelegd zodat de leidingen kunnen worden voorgekoeld voordat het vaartuig of drijvend werktuig wordt gevuld.

Breekkoppelingen

Om te voorkomen dat de installatie wordt beschadigd of grote hoeveelheden gas verloren gaan als een vaartuig, drijvend werktuig of voertuig wegvaart dan wel wegrijdt terwijl de afleverslangen nog zijn aangekoppeld, behoren bij het aansluitpunt van de afleverslangen breekkoppelingen te worden gemonteerd. Bij het geschetste scenario zal de afleverslang breken op de breekkoppeling. Dit is een eenzijdige koppeling. Bij een zogenoemde ‘dry break’-koppeling (of ERC of PERC) wordt deze aan beide zijden van de breuk afgesloten zodat er geen (L)NG kan vrijkomen. Zie tevens Paragraaf 9.3.

Afleverslangen

Aan het afleverpunt is een afleverslang of bunkerslang gemonteerd. Deze zijn nodig om LNG af te leveren. Aan het uiteinde van de afleverslang zit een vulnozzle. Hiermee wordt de slang aan de LNG-brandstoftank aangesloten. In de vulnozzle en de vulaansluiting op de LNG-brandstoftank zitten zelfsluitende kleppen zodat er bij het aan- en afkoppelen maar een minimale hoeveelheid LNG vrijkomt.

Vulslang, losslang of laadarm

De vulslang, losslang of laadarm is de slang of arm die wordt gebruikt door de toeleverende LNG-tankwagen die de LNG-opslagtank vult.

Manifold

Een manifol is een verdeelstuk met verschillende aansluitpunten voor slangen met terugslagkleppen en een afblaasvoorziening. Hiermee kunnen meerdere tankwagens gelijktijdig aan een schip zijn verbonden.

Stikstofvoorziening en relatie met PGS 9 en PGS 15

Bij een LNG-afleverinstallatie is vaak stikstof in gasflessen en/of vloeibaar stikstof (LIN) in een opslagtank aanwezig. Dit kan meerdere doelen dienen, zoals spoelen, inertiseren en als (nood)voorziening voor instrumentenlucht. Voor spoelen en inertiseren wordt vaak stikstof uit een gasfles gebruikt en geen vloeibaar stikstof, omdat de koude voor condensatieproblemen kan zorgen bij de sturing van kleppen. Om opwarming van de inhoud van LNG-opslagtank en daarmee methaanemissie te voorkomen, kan in het ontwerp van de LNG-afleverinstallatie een opslagtank met LIN en een warmtewisselaar toegepast worden. De koude LIN wordt dan gebruikt om de warme LNG terug te koelen. De opgewarmde LIN verdampt daarbij en wordt afgelaten naar de atmosfeer. De stikstofvoorzieningen maken onderdeel uit van de LNG-afleverinstallatie.

De vloeibare stikstofvoorzieningen vallen onder het toepassingsgebied van PGS 9. Echter, de daarin genoemde interne afstanden kunnen onderbouwd kleiner worden gemaakt als enerzijds de LNG-afleverinstallatie tegen de koude ten gevolge van een incident met LIN bestand is en anderzijds de LIN-opslagtank en de draagconstructie volgens de eisen voor de LNG-opslagtank beschermd zijn tegen bezwijken door brand. Gezien het feit dat de LIN-opslagtank onderdeel uitmaakt van de installatie, verdient het de voorkeur deze niet ver van de LNG te plaatsen (er gelden daarom ook geen interne afstanden binnen de LNG-afleverinstallatie, want beide opslagtanks/installaties zijn bestemd voor cryogene vloeistoffen).

De opslag van stikstof in gasflessen valt onder het toepassingsgebied van PGS 15, als de gezamenlijke (water)inhoud boven de genoemde ondergrens in PGS 15 ligt. Als het gaat om aangesloten gasflessen is PGS 15 niet van toepassing. Deze vallen binnen de reikwijdte van PGS 33-2. Bij de toepassing van gasflessen in een LNG-afleverinstallatie bestaat de mogelijkheid dat deze (lokaal) worden blootgesteld aan temperaturen die lager liggen dan de temperatuur waarbij brosse breuk optreedt in het materiaal van de gasflessen. De gasfles zal dan (instantaan) uit elkaar klappen en kan voor schade aan personen, omgeving en LNG-afleverinstallatie zorgen. Eventuele gasflessen behoren zodanig te worden geplaatst en afgeschermd dat dit scenario niet kan optreden.

3Risicobenadering

3.1Basisveiligheidsniveau

Bij het uitvoeren van de activiteiten die vallen onder het toepassingsbereik van deze PGS-richtlijn, wordt ervan uitgegaan dat een basisveiligheidsniveau aanwezig is. Dit is op te delen in vier soorten maatregelen:

  • beschermende maatregelen die volgens wet- en regelgeving standaard bij de activiteiten nodig zijn;
  • maatregelen die volgens bewezen en geaccepteerde goede praktijken niet weg te denken zijn. Dit zijn maatregelen voor ontwerp, constructie, in bedrijf nemen, gebruik, onderhoud of modificatie, inspectie en uit bedrijf nemen;
  • good housekeeping. Dit is een begrip dat staat voor de algemene zorg bij, netheid en orde van een activiteit of een bedrijfsonderdeel. Good housekeeping is een belangrijke factor bij het voorkomen van gevaarlijke situaties. Er wordt vanuit gegaan dat een bedrijf deze zaken op orde heeft, zoals ook is beschreven in de zorgplichtartikelen van de Omgevingswet en de Arbeidsomstandighedenwet;
  • maatregelen voor goed vakmanschap. Dit staat voor vaardigheden van werknemers om kwalitatief goed werk te leveren, en daarbij veilig en gezond te werken.

Het uitgangspunt is dus dat een bedrijf met bovenstaande maatregelen werkt.

In hoofdstuk 9 staat meer uitleg over maatregelen die horen bij het basisveiligheidsniveau.

Installaties of activiteiten die onder deze PGS-richtlijn vallen kunnen zo complex zijn dat hiervoor een veiligheidsbeheerssysteem nodig is. Dat is in elk geval nodig als een activiteit plaatsvindt bij een Seveso-inrichting. Vaak gelden dan eisen voor de opzet en inhoud van dat systeem volgens NEN-EN-ISO 14001, ISO 45001, NTA 8620 of het Besluit activiteiten leefomgeving (Bal).

3.2Risicobenadering

Risicobenadering als basis

Deze PGS-richtlijn is gebaseerd op een risicobenadering waarbij op een systematische manier doelen en maatregelen zijn geformuleerd. Op basis van de kennis en kunde van deskundigen van het bedrijfsleven en de overheid zijn verschillende scenario's geïdentificeerd. Een scenario is een reeks opeenvolgende gebeurtenissen die leiden tot een ongewenste (gevaarlijke) gebeurtenis.

Het risico is altijd een combinatie van de ernst van de gevolgen (effect) van een (ongewenste) gebeurtenis en de waarschijnlijkheid (kans) dat de gebeurtenis zich voordoet: risico = kans × effect.

Scenario's met de kleinste kans of met het kleinste effect worden beschouwd als scenario's met een laag risico. Deze staan niet in deze PGS-richtlijn. De scenario's met een middelhoog tot hoog risico zijn in deze PGS-richtlijn beschreven.

Op basis van een scenario is een doel beschreven om ervoor te zorgen dat:

  • de kans op de ongewenste gebeurtenis zoveel mogelijk wordt beperkt;
  • de nadelige gevolgen van de ongewenste gebeurtenis worden voorkomen of zoveel mogelijk worden beperkt.

Soms kunnen meerdere scenario's met hetzelfde doel worden gedekt. Per doel zijn er een of meer maatregelen uitgewerkt die er samen voor moeten zorgen dat aan het doel wordt voldaan. Een maatregel kan gelden voor meerdere doelen. De risicobenadering geeft de gebruiker van de PGS-richtlijn meer inzicht in het 'waarom' van de opgenomen maatregelen.

Methode

Voor de risicobenadering zijn verschillende methodes mogelijk. Vaak is de SWIFT-methode gebruikt. SWIFT staat voor Structured What If Technique. Deze methode is gebruikt in combinatie met scenario-identificatie op basis van verschillende bronoorzaken afkomstig uit de HAZOP-methode. HAZOP staat voor Hazard and Operability.

Meer informatie over de gebruikte methodes staat in de Handreiking generieke risicobenadering. Deze is terug te vinden op de PGS-website: https://publicatiereeksgevaarlijkestoffen.nl/.

Scenario's met een laag risico

Scenario's met een laag risico worden niet in deze PGS-richtlijn behandeld. Dit betekent niet dat een bedrijf daar geen aandacht aan hoeft te besteden. Zo is een bedrijf onder andere op grond van de Arbeidsomstandighedenwet gehouden om een risico-inventarisatie en -evaluatie (RI&E) uit te voeren en hier een passend plan van aanpak voor te maken. Maatregelen voor scenario's met een laag risico kunnen ook door andere wetten, regels, richtlijnen of afspraken worden geborgd.

Risicoanalyse verplicht volgens wetgeving

De scenario's in deze PGS-richtlijn horen bij de risicoanalyse die het PGS-team heeft uitgevoerd. Voor sommige activiteiten geldt ook een wettelijke plicht om een risicoanalyse uit te voeren. Naast de eerder genoemde RIE-plicht vanuit de Arbeidsomstandighedenwet zijn bedrijven bijvoorbeeld op grond van het Warenwetbesluit drukapparatuur 2016 (Wbda 2016) verplicht om voor installaties die hieronder vallen een risicoanalyse uit te voeren. De risicoanalyse van het PGS-team komt niet in de plaats van deze verplichte risicoanalyse.

Scenario's die niet zijn uitgewerkt

Scenario's gaan uit van ongewenste gebeurtenissen. Bij het identificeren van scenario's zijn niet alle ongewenste gebeurtenissen meegenomen. Terrorisme en neerstortende vliegtuigen zijn daar voorbeelden van. Scenario's die voortkomen uit natuurgeweld zijn, als dat relevant is, wel benoemd maar niet verder uitgewerkt in doelen en maatregelen. De enige uitzondering is blikseminslag. Voor natuurgeweld, zoals overstromingen en aardbevingen, geldt dat de kans hierop afhangt van de locatie van de activiteit. Bedrijven behoren zelf te beoordelen of er een verhoogde kans is op aardbevingen of overstromingen en ook wat de gevolgen van zo'n gebeurtenis kunnen zijn voor de veiligheid. Aan de hand daarvan kan een bedrijf in overleg met het bevoegd gezag vaststellen welke maatregelen nodig zijn om de gevolgen te beperken.

Bedrijven die onder de Seveso-richtlijn vallen en worden beschouwd als hogedrempelinrichting, moeten in het veiligheidsrapport wél ingaan op natuurlijke oorzaken van zware ongevallen, zoals aardbevingen of overstromingen.

Aanpak risicobenadering PGS 33

Een toelichting op de PGS-risicobenadering en hoe de PGS-teams deze hebben aangepakt staat in de Handreiking generieke risicobenadering.

De risicobenadering is uitgevoerd in sessies met het PGS 33-team, onder begeleiding van een externe deskundige, en is gebaseerd op een representatieve gangbare LNG-afleverinstallatie. De risicobenadering is niet uitputtend. Het is altijd mogelijk dat zich scenario's voordoen die niet zijn beschreven.

De risicoanalyse geeft een kwalitatief inzicht in de kans op en gevolgen van een scenario. Het PGS-team heeft de risico’s van de scenario’s geëvalueerd, geclassificeerd en gerangschikt. Daarbij is gebruikgemaakt van de kwalitatieve risicomatrix van de generieke risicobenadering. Hiermee is bepaald of het scenario relevant is voor deze PGS. Als het scenario relevant is voor deze PGS, heeft het team maatregelen geïdentificeerd op basis van de huidige stand der techniek (bijvoorbeeld uit bestaande PGS'en, gehanteerde normen en andere referentiedocumenten). Als het om nieuwe activiteiten gaat, zal in overleg met betrokken experts worden bekeken welke maatregelen toegepast worden en/of toepasbaar zijn.

De risicomatrix is vervolgens gebruikt om te beoordelen of de maatregel:

  • het risico vermindert,
  • de kans op optreden van de ongewenste gebeurtenis verkleint;
  • de omvang of ernst van de gevolgen vermindert.

Voor de geïdentificeerde maatregelen is vervolgens getoetst of ze als maatregel in deze PGS moeten worden opgenomen. Dit gebeurt op basis van de gezamenlijke kennis en inzichten van deskundigen in het PGS-team.

In dit deskundig oordeel worden dus meerdere aspecten meegewogen. In elk geval zijn dit wettelijke randvoorwaarden, zoals de best beschikbare techniek, de stand van de wetenschap en de arbeidshygiënische strategie. De positie van het scenario in de matrix is daarbij een hulpmiddel dat inzicht geeft. De risicomatrix kan niet worden gezien als normatief kader.

4Scenario's

4.1Inleiding

Dit hoofdstuk beschrijft de scenario's die realistisch en relevant zijn voor een LNG-afleverinstallatie.

De scenario's zijn onderverdeeld in:

  • scenario’s voor de hele activiteit;
  • scenario’s voor de LNG-opslagtank;
  • scenario's bij het vullen (of leegmaken) van de LNG-opslagtank vanuit (of naar) een tankwagen of vaartuig;
  • scenario's bij het (de)bunkeren van LNG aan vaartuigen of drijvende werktuigen.

Elk scenario staat in een groen kader en heeft een nummer. Het is weergegeven als S1, S2 enz. Bij elk scenario horen doelen. Deze doelen zijn weergegeven als D1, D2 enz. De beschrijvingen van de doelen staan in Hoofdstuk 6. Bij de maatregelen in Hoofdstuk 7 is steeds aangegeven welke scenario's (en doelen) daar een rol bij spelen.

In de scenario’s wordt met het gevolg ‘cryogene blootstelling’ de blootstelling bedoeld van installatie(onderdelen) of objecten aan de temperaturen van LNG of LIN. Zie Paragraaf 2.2.2 (bij stikstofvoorziening) voor het gebruik van LIN op een LNG-afleverinstallatie. Met het gevolg ‘persoonlijk letsel’ wordt, tenzij anders aangegeven, zowel hittebelasting als cryogene blootstelling op personen bedoeld.

4.2Scenario's voor de hele activiteit

S1

Mogelijke gevaren en gevolgen van statische elektriciteit

Potentiële gevolgen (opeenvolgende gebeurtenissen):

  • vonkoverslag tussen installatieonderdelen door potentiaalverschil;
  • brand of explosie na ontsteking van eventueel aanwezig brandbaar gas;
  • persoonlijk letsel chauffeur en/of LNG-afnemer door vonk of hittebelasting.
Doelen
D1
S2

Kleine lekkage LNG-leiding (buitenkant) door chemische aantasting

Potentiële gevolgen (opeenvolgende gebeurtenissen):

  • vrijkomen LNG;
  • brand na ontsteking.
Doelen
D2
S3

Kleine lekkage LNG-leiding door pipestress ten gevolge van temperatuurverschillen/-wisselingen (‘temperature cycles’)

Potentiële gevolgen (opeenvolgende gebeurtenissen):

  • vrijkomen LNG;
  • brand na ontsteking.
Doelen
D3
S4

Brand in de omgeving of op de LNG-afleverinstallatie – falen van onderdelen van de LNG-afleverinstallatie

Potentiële gevolgen (opeenvolgende gebeurtenissen):

  • vrijkomen LNG;
  • brand of explosie na ontsteking;
  • domino-effecten;
  • persoonlijk letsel.
Doelen
D7D28
S5

Aanrijding van trailer/vulpunt door een voertuig, hetgeen zowel tijdens het vullen van de LNG-opslagtank als op het moment dat niet wordt gevuld kan plaatsvinden

Potentiële gevolgen (opeenvolgende gebeurtenissen):

  • vrijkomen LNG;
  • brand of explosie na ontsteking;
  • vuurbal en plasbrand.
Doelen
D8
S6

Vandalisme, diefstal, aanwezigheid onbevoegde personen: ongecontroleerde ontstekingsbronnen

Potentiële gevolgen (opeenvolgende gebeurtenissen):

  • schade aan apparatuur;
  • vrijkomen van LNG;
  • brand/explosie na ontsteking;
  • persoonlijk letsel.
Doelen
D9
S7

Ophoping van grondwater door hoog grondwaterniveau, regenwater of smeltwater in leidinggoot (bijvoorbeeld leiding naar afleverpunten) in de winter bij temperaturen onder het vriespunt

Potentiële gevolgen (opeenvolgende gebeurtenissen):

  • bevriezing van water in de leidinggoot;
  • thermische krimp van leiding;
  • schade aan leiding;
  • vrijkomen van LNG;
  • brand/explosie na ontsteking.
Doelen
D10
S8

Temperatuurinvloed (van buiten, bijvoorbeeld zon) op de LNG-leiding

Potentiële gevolgen (opeenvolgende gebeurtenissen):

  • warmte-inlek leiding;
  • opwarming van LNG;
  • falen van de leiding door drukopbouw;
  • ontstaan van boil-off gas (bij drukontlasting).
Doelen
D6
S9

Geologische impact, zoals aardbeving of overstroming, impact op LNG-installatieonderdelen

Potentiële gevolgen (opeenvolgende gebeurtenissen):

  • schade aan leiding;
  • lekkage zwakste onderdeel;
  • vrijkomen van LNG;
  • brand of explosie na ontsteking;
  • persoonlijk letsel.
Doelen
D12D14
S10

Blikseminslag

Potentiële gevolgen (opeenvolgende gebeurtenissen):

  • elektronica valt uit;
  • ontstekingsbron in ATEX-gezoneerd gebied;
  • brand in de installatie en/of het gebouw;
  • persoonlijk letsel.
Doelen
D1D6
S11

Stroomstoring in combinatie met een incident

Potentiële gevolgen:

  • verstoring van het systeem (verhogen debieten, open- of dichtsturen kleppen);
  • vrijkomen van LNG;
  • brand na ontsteking;
  • persoonlijk letsel.
Doelen
D13D23D24
S12

Langdurige insluiting van LNG in leidinggedeelte tussen twee afsluiters - breuk in leiding

Potentiële gevolgen:

  • opwarming en drukopbouw;
  • breuk in leiding en vrijkomen van LNG;
  • brand na ontsteking;
  • persoonlijk letsel.
Doelen
D11
S13

Lekkage in ondergrondse leiding met uitstroming naar atmosfeer vanuit de productvoerende leiding

Potentiële gevolgen:

  • vrijkomen van LNG;
  • brand/explosie na ontsteking;
  • persoonlijk letsel.
Doelen
D12
S14

Breuk in ondergrondse leiding

Potentiële gevolgen:

  • vrijkomen van LNG;
  • brand/explosie na ontsteking;
  • persoonlijk letsel.
Doelen
D12
S15

Lek of breuk LNG-voerend materiaal tijdens inactiviteit van de afleverinstallatie (bijvoorbeeld doorlekkende terugslag of tankklep), enkele afsluitkleppen staan in de ongewenste positie na wijziging

Potentiële gevolgen:

  • vrijkomen van LNG;
  • brand/explosie na ontsteking;
  • persoonlijk letsel.
Doelen
D11D15
S16

Kleine lekkage vanuit LNG-onderdeel (bijv. flens, instrument of klep) tijdens normale operatie.

Potentiële gevolgen:

  • vrijkomen van LNG;
  • brand/explosie na ontsteking;
  • persoonlijk letsel.
Doelen
D12
S17

Dichtvriezen van het 5-2-ventiel van de actuator van een veiligheidsklep (bijv. LNG-tankklep), samen met vrijkomen van LNG (bijv. leiding/slangbreuk)

Potentiële gevolgen:

  • veiligheidsklep faalt en gaat niet dicht;
  • langdurig vrijkomen van LNG;
  • brand/explosie na ontsteking;
  • persoonlijk letsel;
  • mogelijke escalatie (aanstraling van andere LNG-voerende installatieonderdelen).
Doelen
D2D5D28
S18

Incident op de afleverinstallatie (brand/lekkage/ongeval/storing enz.) – algemeen scenario

Potentiële gevolgen:

  • vrijkomen van een kleine hoeveelheid LNG;
  • brand/explosie na ontsteking;
  • persoonlijk letsel.
S19

Gasemissie via afblaasvoorziening (vent stack), al dan niet met ontbranding

Potentiële gevolgen:

  • verhoging temperatuur van LNG in LNG-opslagtank;
  • ontstaan van (te veel) boil-off gas;
  • opbouw druk in LNG-opslagtank;
  • druk overschrijdt openingsdruk drukveiligheid;
  • methaanemissie door afblaasvoorziening.
Doelen
D25
S20

Dichtvriezen van de afblaasvoorziening door extreme weercondities: regenval of vorming condens en vervolgens dichtvriezen van de overdrukbeveiliging

Potentiële gevolgen:

  • drukopbouw in installatieonderdelen;
  • druk overschrijdt ontwerpdruk;
  • schade aan leidingen en appendages;
  • lekkage bij het zwakste onderdeel;
  • vrijkomen van LNG;
  • brand/explosie na ontsteking;
  • persoonlijk letsel.
Doelen
D11
S21

Vloeistofuitstroming door afblaasvoorziening (vent stack) ten gevolge van overvulling van de LNG-opslagtank, er ontstaat een plas op de grond (rainout)

Potentiële gevolgen:

  • vrijkomen van LNG via de afblaasvoorziening;
  • LNG regent op de grond;
  • plasvorming met verdamping;
  • (plas)brand/explosie na ontsteking;
  • persoonlijk letsel.
Doelen
D3D19D26
S22

Vrijkomen van LNG op het terrein (ontstaan van een plas) met afloop naar het riool en/of afloop naar installaties met andere gevaarlijke stoffen en/of afloop naar toegangswegen

Potentiële gevolgen:

  • afloop van LNG naar riool;
  • RPT (Rapid Phase Transition) door mogelijk contact LNG met water (detonaties) en schade aan riool;
  • insluiting van gas en explosief mengsel;
  • gasexplosie met hoge piekoverdrukken na ontsteking;
  • persoonlijk letsel.
Doelen
D26
S23

Insluiting gas bij vulpunt van de LNG-opslagtank bij het verkeerd aankoppelen van de losslang

Potentiële gevolgen:

  • insluiting gas door vrijkomen van LNG;
  • verstikkingsgevaar;
  • brand/explosie na ontsteking;
  • persoonlijk letsel.
Doelen
D15D20D26
S24

Lekkage en brand binnen scheidingsconstructie

Potentiële gevolgen:

  • vrijkomen van LNG;
  • brand/explosie na ontsteking;
  • persoonlijk letsel;
  • indien deuren gesloten zijn, langere blootstelling aan warmtestraling.
Toelichting

Het betreft hier de scheidingsconstructie zoals bedoeld in M114.

S25

Vrachtauto's rijden over de leidinggoot/ondergrondse leiding heen, leidend tot lekkage aan de leiding

Potentiële gevolgen:

  • schade aan leiding;
  • vrijkomen van LNG bij lekkage;
  • brand/explosie na ontsteking;
  • persoonlijk letsel.
Doelen
D3D10
S26

Begroeiing en objecten aanwezig in de nabijheid van de afleverinstallatie, beschadiging van LNG-onderdelen/compartimenten

Potentiële gevolgen:

  • beschadiging van LNG-afleverinstallatie;
  • vrijkomen van LNG;
  • brand/explosie na ontsteking;
  • persoonlijk letsel.
Doelen
D3
S27

Onjuist buiten werking stellen van de afleverinstallatie

Potentiële gevolgen:

  • vrijkomen van LNG;
  • brand/explosie na ontsteking;
  • persoonlijk letsel.
Doelen
D24
S28

Te snel inkoelen met LIN/LNG van de onderdelen van de LNG-afleverinstallatie bij opstarten na uitvoeren van onderhoudswerkzaamheden

Potentiële gevolgen:

  • temperatuurschok en krimp LNG-voerende onderdelen;
  • schade aan LNG-voerende onderdelen;
  • vrijkomen van LNG;
  • brand/explosie na ontsteking;
  • persoonlijk letsel.
Doelen
D15
S29

Las- of flenslekkage in leiding(verbinding) door verkeerd aangelegde verbinding

Potentiële gevolgen:

  • vrijkomen van LNG;
  • brand/explosie na ontsteking;
  • persoonlijk letsel.
Doelen
D15
S30

Methaanemissie door gebrek aan onderhoud

Potentiële gevolgen:

  • brand/explosie na ontsteking;
  • persoonlijk letsel.
S31

Onderhoud aan LNG-onderdelen – lekkage

Potentiële gevolgen:

  • vrijkomen van LNG;
  • cryogene blootstelling;
  • brand/explosie na ontsteking;
  • persoonlijk letsel.
Doelen
D12D15D27
S32

Graafwerkzaamheden bij ondergrondse leidingen (zoals leiding afleverpunt)

Potentiële gevolgen:

  • breuk van leiding;
  • vertraagd vrijkomen van LNG;
  • brand/explosie na ontsteking;
  • persoonlijk letsel.
Doelen
D15
S33

Vrijkomen van LNG of LIN, blootstelling op de draagconstructie van de LNG- of de LIN-opslagtank of installatieonderdelen

Potentiële gevolgen:

  • falen van draagconstructie;
  • beschadiging draagconstructie LNG- of LIN-opslagtank of -installatieonderdelen;
  • vrijkomen van LNG of LIN;
  • cryogene blootstelling;
  • brand/explosie na ontsteking;
  • persoonlijk letsel.
Doelen
D3
S34

Onderhoud en uit bedrijf nemen van de LNG-opslagtank of installatieonderdelen (zoals vervangen pomp)

Potentiële gevolgen:

  • vrijkomen van LNG;
  • cryogene blootstelling;
  • brand/explosie na ontsteking;
  • persoonlijk letsel.
Doelen
D12D15D16
S35

Onveilige situaties door slechte toegankelijkheid vulpunt en/of slechte verlichting

Potentiële gevolgen in geval van het vrijkomen van LNG:

  • brand/explosie na ontsteking;
  • persoonlijk letsel.
Doelen
D20
S36

Interne brand op een drijvende LNG-afleverinstallatie (bijv. op ponton) – falen van LNG-onderdelen

Potentiële gevolgen:

  • verlies van structurele integriteit;
  • dek kan draagkracht verliezen;
  • LNG-installatieonderdelen op de ponton beschadigen, bezwijken en falen;
  • mogelijke escalatie;
  • vrijkomen van LNG;
  • brand bij ontsteking;
  • persoonlijk letsel.
Doelen
D7D18D28
S37

Beginnende (kleine) brand (bronnen: zeer afhankelijk van de activiteiten die plaatsvinden binnen de afleverinstallatie) escaleert naar grotere brand (topevent is de grotere brand)

Potentiële gevolgen:

  • grotere brand kan LNG-installatieonderdelen aanstralen;
  • schade aan LNG-installatieonderdelen;
  • mogelijke lekkage en verdere escalatie;
  • vrijkomen van LNG met directe ontsteking, vergroting effectgebied van initiële brand;
  • persoonlijk letsel.
Doelen
D7D18D28
S38

LNG-spill op de bunkerponton/drijvende installatie – falen van de ponton

Potentiële gevolgen:

  • ponton wordt blootgesteld aan cryogene temperaturen;
  • verlies van structurele integriteit;
  • optreden van scheur in het dek van de ponton;
  • LNG komt in de ponton;
  • ophoping van gas in een besloten ruimte;
  • brand/explosie na ontsteking;
  • escalatie;
  • LNG-installatieonderdelen zakken door het dek (bijvoorbeeld de LNG-tank);
  • schade aan de tank;
  • bodemnozzle/-afsluiter scheurt eraf;
  • vrijkomen van LNG;
  • brand/explosie na ontsteking;
  • persoonlijk letsel.
Doelen
D2D18D28
S39

Lekkage van een LNG-installatieonderdeel

Potentiële gevolgen:

  • vrijkomen van LNG;
  • brand/explosie na ontsteking;
  • persoonlijk letsel.
S40

Gasemissie door afblaasvoorziening (vent stack) van de LNG-afleverinstallatie

Potentiële gevolgen:

  • emissie van NG;
  • fakkelbrand na ontsteking;
  • persoonlijk letsel.
Doelen
D18D25

4.3Scenario's voor de LNG-opslagtank

S41

Brand in de omgeving of op de afleverinstallatie – LNG-opslagtank langdurig blootgesteld aan warmtestraling

Potentiële gevolgen:

  • verhoging temperatuur in LNG-opslagtank;
  • drukopbouw;
  • falen integriteit LNG-opslagtank;
  • vrijkomen van LNG;
  • BLEVE/vuurbal/explosie na ontsteking;
  • persoonlijk letsel.
S42

Brand in de omgeving of op de afleverinstallatie waardoor de LNG-opslagtank langdurig blootgesteld wordt aan warmtestraling – vrijkomen van LNG uit overdrukbeveiliging

Potentiële gevolgen:

  • verhoging temperatuur in LNG-opslagtank;
  • drukopbouw in LNG-opslagtank;
  • vrijkomen van LNG;
  • brand/explosie na ontsteking;
  • persoonlijk letsel.
Doelen
D7D25D28
S43

Brand in de omgeving of op de afleverinstallatie waardoor de LNG-opslagtank langdurig wordt blootgesteld aan warmtestraling – falen van draagconstructie van de LNG-opslagtank

Potentiële gevolgen:

  • falen van draagconstructie;
  • beschadiging LNG-opslagtank of LNG-voerende installatieonderdelen;
  • vrijkomen van LNG;
  • cryogene blootstelling;
  • brand/explosie na ontsteking;
  • persoonlijk letsel.
Doelen
D3D7D28
S44

Falen van de bodemleiding van de LNG-opslagtank (grote vloeistoflekkage) tijdens onderhoud door vallend object (bijvoorbeeld tijdens hijsen) – vorming van plas onder de LNG-opslagtank

Potentiële gevolgen:

  • vrijkomen van LNG onder de LNG-opslagtank;
  • plasbrand onder LNG-opslagtank;
  • brand/explosie na ontsteking;
  • persoonlijk letsel.
Doelen
D15D26
S45

Continue vloeistofexpansie van de LNG-opslagtank – overschrijding maximaal niveau in de tank

Potentiële gevolgen:

  • drukopbouw in de LNG-opslagtank;
  • uitzetten van de vloeistof;
  • vrijkomen van LNG (als gas);
  • brand/explosie na ontsteking;
  • persoonlijk letsel.
Doelen
D13D15D25
S46

Hijsen van een (deels) gevulde LNG-opslagtank (zonder draagconstructie, niet zijnde ISO-container), ontstaan van een lekkage of omvallen van de LNG-opslagtank

Potentiële gevolgen:

  • falen van LNG-opslagtank;
  • vrijkomen van LNG;
  • cryogene blootstelling;
  • brand/explosie na ontsteking;
  • persoonlijk letsel.
Toelichting

De opslagtank is niet ontworpen om (deels) gevuld gehesen te worden.

Doelen
D15

4.4Scenario's bij het vullen (of leegmaken) van de LNG-opslagtank vanuit (of naar) een tankwagen of een vaartuig

Binnen de reikwijdte van de scenario’s in deze paragraaf is het ook mogelijk dat meerdere tankwagens gelijktijdig via een manifold de LNG-opslagtank (al dan niet op een ponton/drijvende installatie gelegen) vullen.

S47

Brand nabij de LNG-tankwagen tijdens het lossen (of laden vanwege het leegmaken van de LNG-opslagtank), rijbaan is geblokkeerd waardoor de LNG-tankwagen niet kan wegrijden, ladingtank van de LNG-tankwagen faalt

Potentiële gevolgen:

  • verhoging temperatuur van de ladingtank van de LNG-tankwagen;
  • drukopbouw in de ladingtank;
  • falen ladingtank van de LNG-tankwagen;
  • vrijkomen van LNG;
  • BLEVE, vuurbal, explosie na ontsteking;
  • persoonlijk letsel.
S48

Gelijktijdig lossen van de LNG-tankwagen met een tankwagen met andere brandbare stoffen – er ontstaat een brand bij de tankwagen met andere brandbare stoffen

Potentiële gevolgen:

  • verhoging temperatuur van de lading van de LNG-tankwagen;
  • drukopbouw in de ladingtank van de LNG-tankwagen;
  • falen van de LNG-tankwagen;
  • vrijkomen van LNG;
  • BLEVE, vuurbal, explosie na ontsteking;
  • persoonlijk letsel.
Doelen
D17
S49

LNG-losslang wordt afgekoppeld voordat deze uitgedampt is en vrij van LNG is (vloeistof vrijmaken van LNG wordt niet uitgevoerd)

Potentiële gevolgen:

  • LNG in losslang komt vrij;
  • cryogene blootstelling;
  • persoonlijk letsel.
Doelen
D15D22
S50

Koude LNG-losslang wordt zonder handschoenen vastgepakt door chauffeur

Potentiële gevolgen:

  • persoonlijk letsel.
Doelen
D27
S51

Breuk LNG-losslang of vulleiding tijdens het vullen of leegmaken van de LNG-opslagtank

Potentiële gevolgen:

  • vrijkomen van LNG;
  • cryogene blootstelling;
  • brand/explosie na ontsteking;
  • persoonlijk letsel.
S52

Vullen van LNG-opslagtank vanuit tankwagen of tankschip met verkeerd product

Potentiële gevolgen:

  • vrijkomen van LNG;
  • cryogene blootstelling;
  • brand na ontsteking;
  • persoonlijk letsel.
Toelichting

Met verkeerd product wordt ook LNG bedoeld dat een te hoge of te lage temperatuur heeft.

S53

Overvulling van LNG-tankwagen bij het leegmaken van de LNG-opslagtank

Potentiële gevolgen:

  • vloeistofniveau stijgt boven maximale toegestane vulgraad;
  • drukopbouw in de tank;
  • vloeistofuitstroming vanuit de drukveiligheid/vent van vrachtwagen;
  • vrijkomen van LNG;
  • brand/explosie na ontsteking;
  • persoonlijk letsel.
S54

Overvulling van LNG-tankwagen bij het gelijktijdig direct bunkeren van een schip of het vullen van een LNG-opslagtank (al dan niet op het water) vanuit meerdere tankwagens via een manifold

Via het manifold stroomt LNG van de ene LNG-tankwagen terug naar een andere LNG-tankwagen.

Potentiële gevolgen:

  • vloeistofniveau tankwagen stijgt boven maximale toegestane vulgraad;
  • drukopbouw in de LNG-tankwagen;
  • vloeistofuitstroming vanuit de drukveiligheid/vent van LNG-tankwagen;
  • vrijkomen van LNG;
  • brand/explosie na ontsteking;
  • persoonlijk letsel.
S55

Bijzondere handelingen voor het debunkeren of leegmaken LNG-opslagtank

Bij het debunkeren van een LNG-brandstoftank of het leegmaken van de LNG-opslagtank voor onderhoud/werkzaamheden vinden bijzondere handelingen plaats waardoor mogelijk bepaalde afsluiters en beveiligingen niet meer de beoogde werking hebben. Daardoor kan (L)NG vrijkomen en/of het beperken van een uitstroming wordt verhinderd.

Potentiële gevolgen:

  • vrijkomen van (L)NG;
  • brand/explosie na ontsteking;
  • persoonlijk letsel.
Toelichting

Om het debunkeren/leegmaken mogelijk te maken, zijn er meestal bijzondere handelingen nodig zoals het bypassen van afsluiters of het tijdelijk uitschakelen van bepaalde beveiligingen. Het kan zijn dat bepaalde beveiligingen niet werken doordat er sprake is van een tegengestelde stromingsrichting.

Doelen
D12D15D16
S56

Een passerend schip vaart het LNG-tankschip aan tijdens het vullen of leegmaken van de LNG-opslagtank

Potentiële gevolgen:

  • LNG-tankschip wordt geraakt;
  • verplaatsing van schip (drift-off);
  • bewegingsvrijheid van de aangekoppelde vulslang(en)/-arm wordt overschreden;
  • slang/arm scheurt of breekt;
  • vrijkomen van LNG door breken/scheuren van slang(en)/-arm;
  • cryogene blootstelling aan het dek resulteert in schade;
  • in het geval van het vrijkomen op water: Rapid Phase Transition (RPT);
  • RPT-schade aan schip (geen grote structurele schade);
  • brand na ontsteking;
  • cryogene blootstelling;
  • persoonlijk letsel.
Toelichting

Om te voorkomen dat de gevolgen zich zouden kunnen uitbreiden tot het penetreren van de ladingtank en het vrijkomen van grote hoeveelheden LNG vanuit die ladingtank (met alle gevolgen van dien) is de locatiekeuze van het bunkerstation/losplaats van een LNG-tankschip van groot belang. Bij die locatiekeuze speelt met name de nautische veiligheid een belangrijke rol. Om deze reden zal de waterbeheerder een rol spelen in de locatiekeuze. Deze aspecten vallen niet binnen de scope van deze richtlijn. Aanvullend zijn er in de wet- en regelgeving rondom scheepvaart (zie Bijlage C) reeds diverse direct werkende maatregelen van kracht die deze gevolgen zullen beperken. Om deze reden zijn deze grootschaligere gevolgen niet meegenomen in dit scenario.

Doelen
D8D12D28
S57

Brand nabij het LNG-tankschip tijdens het lossen, vaarweg is geblokkeerd waardoor het LNG-tankschip niet kan wegvaren - ladingtank faalt

Potentiële gevolgen:

  • warmte-aanstraling van het schip/LNG-tanks op het tankschip;
  • verhoging temperatuur LNG in de tank;
  • drukopbouw in de tank;
  • schade aan tank, verlies van vacuüm (en dus isolatie);
  • druk overschrijdt ontwerpdruk;
  • BLEVE;
  • domino-effecten (escalatie);
  • persoonlijk letsel.
S58

Gelijktijdig lossen van een LNG-tankschip naar de LNG-opslagtank met het lossen van een tankwagen met andere motorbrandstoffen op het bunkerstation - er ontstaat een brand bij het vulpunt van de tankwagen met andere motorbrandstoffen - LNG-ladingtank op het schip faalt

Potentiële gevolgen:

  • warmte-aanstraling van het schip/LNG-tanks op het tankschip;
  • verhoging temperatuur LNG in de tank;
  • drukopbouw in de tank;
  • schade aan tank, verlies van vacuüm (en dus isolatie);
  • druk overschrijdt ontwerpdruk;
  • BLEVE;
  • domino-effecten (escalatie);
  • persoonlijk letsel.
Toelichting

Indien er sprake is van een Seveso-inrichting wordt dit scenario uitgewerkt in de inrichting- en installatiescenario's van het veiligheidsrapport.

S59

Losraken tankschip tijdens het lossen van LNG naar de LNG-opslagtank door het falen van de trossen

Potentiële gevolgen:

  • verplaatsing van schip (drift-off);
  • bewegingsvrijheid van de aangekoppelde vulslang(en)/-arm wordt overschreden;
  • slang/arm scheurt of breekt;
  • vrijkomen van LNG door breken/scheuren van vulslang(en)/-arm;
  • cryogene blootstelling aan het dek resulteert in schade;
  • in het geval van het vrijkomen op water: Rapid Phase Transition (RPT);
  • RPT-schade aan schip (geen grote structurele schade);
  • brand na ontsteking;
  • cryogene blootstelling;
  • persoonlijk letsel.
Doelen
D15D28
S60

Overvulling van de LNG-opslagtank vanuit LNG-tankschip of LNG-tankwagen

Potentiële gevolgen:

  • vrijkomen van LNG via de afblaasvoorziening;
  • LNG regent op de grond;
  • plasvorming met verdamping;
  • (plas)brand/explosie na ontsteking;
  • persoonlijk letsel.
S61

Lekkage vulslang door gebrek aan onderhoud

Potentiële gevolgen:

  • lekkage van LNG tijdens het vullen van de LNG-opslagtank;
  • vrijkomen van LNG;
  • cryogene blootstelling;
  • brand en/of explosie na ontsteking;
  • persoonlijk letsel.
Toelichting

Het betreft de vulslang tussen het LNG-tankschip en de LNG-opslagtank

4.5Scenario's bij het (de)bunkeren van LNG aan vaartuigen of drijvende werktuigen

Binnen de reikwijdte van de scenario’s in deze paragraaf behoren ook het gelijktijdig met meerdere tankwagens bunkeren van het vaartuig via een manifold en het debunkeren van de brandstoftank van een vaartuig.

Naast de scenario’s die hieronder zijn genoemd, zijn de al eerder genoemde scenario’s S54 en S55 relevant voor deze activiteiten.

S62

Gebruik van een te korte of een te lange bunker-/afleverslang leidend tot een lekkage

Potentiële gevolgen:

  • lekkage;
  • vrijkomen van LNG;
  • cryogene blootstelling;
  • brand/explosie na ontsteking;
  • persoonlijk letsel.
Doelen
D5D12D28
S63

De terugslagklep in de vulkoppeling van de bunker-/afleverslang sluit niet goed (of lekkage bij de seal) bij het afkoppelen van de vulkoppeling bij de brandstoftank – ook is er een potentiaalverschil tussen de LNG-afleverinstallatie en de brandstoftank van het vaartuig

Potentiële gevolgen:

  • vrijkomen van LNG bij afkoppelen van de afleverslang;
  • vonkoverslag;
  • kortdurende fakkelbrand na ontsteking;
  • persoonlijk letsel.
S64

Opstarten na lekkage bij de vulkoppeling van de bunker-/afleverslang (als beveiliging in werking is gesteld of noodstopvoorziening is geactiveerd) zonder de oorzaak weggenomen te hebben/of te snel opstarten na storing

Potentiële gevolgen:

  • vrijkomen van LNG;
  • cryogene blootstelling;
  • brand na ontsteking;
  • persoonlijk letsel.
S65

Statische elektriciteit - trailer is opgeladen

Potentiële gevolgen:

  • vonkoverslag tijdens aankoppelen van de slang;
  • chauffeur krijgt stroomschok door ontlading;

In geval van vrijkomen LNG:

  • persoonlijk letsel.
Doelen
D1
S66

Een passerend schip vaart het LNG-aangedreven schip aan tijdens het bunkeren of debunkeren

Potentiële gevolgen:

  • LNG-aangedreven schip wordt geraakt;
  • schip slaat los en drijft weg;
  • aangekoppelde bunker-/afleverslang scheurt/breekt;
  • cryogene blootstelling aan het dek resulteert in schade;
  • in het geval van het vrijkomen op water: Rapid Phase Transition (RPT);
  • RPT-schade aan schip;
  • cryogene blootstelling;
  • persoonlijk letsel.
Doelen
D8D28
S67

Gelijktijdig bunkeren (of debunkeren) van diverse brandstoffen (bijv. LNG en een andere brandstof), een incident bij een andere bunkeroperatie heeft impact op de LNG-bunkeroperatie waardoor escalatie ontstaat

Potentiële gevolgen:

  • warmteaanstraling van het schip en de afleverinstallatie;
  • verhoging temperatuur in de brandstoftank en de afleverinstallatie;
  • drukopbouw in de brandstoftank en afleverinstallatie;
  • schade aan de brandstoftank en afleverinstallatie, verlies integriteit;
  • druk overschrijdt werkdruk, veiligheidsventielen openen, fakkelbrand;
  • druk overschrijdt ontwerpdruk, constructie faalt;
  • BLEVE;
  • domino-effecten op grote afstand;
  • persoonlijk letsel.
Doelen
D4
S68

Incident tijdens gelijktijdige handelingen met het bunkeren (of debunkeren) van LNG - bijvoorbeeld het verladen van milieugevaarlijke stoffen, laden en lossen van containers of andere lading, mensen die niet betrokken zijn in de bunkering in de omgeving, activiteiten op de kade

Potentiële gevolgen:

  • niet-geautoriseerde personen binnen de veiligheidszone;
  • niet-geautoriseerde activiteiten binnen de veiligheidszone;
  • afleiding van het personeel dat bezig is met het bunkeren van LNG, procesontregeling;
  • bunkerprocesonderbreking door het niet nakomen van veiligheidseisen in de omgeving door derden;
  • schade aan de afleverinstallatie of het schip door een incident bij de gelijktijdige activiteiten;
  • morsing of emissie door schade door een incident bij de gelijktijdige activiteiten;
  • persoonlijk letsel.
Doelen
D4
S69

Overvullen van de brandstoftank van het schip

Potentiële gevolgen:

  • vloeistofuitstroming uit de drukveiligheid van het schip;
  • vrijkomen van LNG;
  • hoogte en positie ventmast is variabel en niet duidelijk gespecificeerd voor schepen;
  • fakkelbrand na directe ontsteking;
  • cryogene blootstelling aan het dek resulteert in schade;
  • mogelijk loopt LNG het ruim in, ophoping van gas in een besloten ruimte , bij ontsteking explosie;
  • persoonlijk letsel.
Doelen
D15D19D28
S70

LNG-aangedreven schip vaart weg tijdens het bunkeren of debunkeren of breekt los doordat deze verkeerd is aangemeerd, bunker-/afleverslang breekt

Potentiële gevolgen:

  • vloeistofuitstroming uit de drukveiligheid;
  • vrijkomen van LNG;
  • hoogte en positie ventmast is variabel en niet duidelijk gespecificeerd voor schepen;
  • fakkelbrand na directe ontsteking;
  • cryogene blootstelling aan het dek resulteert in schade;
  • mogelijk loopt LNG het ruim in, ophoping van gas in een besloten ruimte, bij ontsteking explosie;
  • persoonlijk letsel.
Doelen
D12D15D28
S71

Te hoge afleverdruk - uitstroming door drukveiligheid van de brandstoftank van het schip dat gebunkerd wordt

Potentiële gevolgen:

  • brandstoftank is niet ontworpen voor een levering op hoge druk;
  • drukveiligheid gaat open;
  • mogelijk 'liquid swelling' in brandstoftank;
  • twee-fasenuitstroming door drukveiligheid;
  • cryogene blootstelling (bijv. bunkeroperator);
  • brand (fakkel) in het geval van ontsteking;
  • persoonlijk letsel.
S72

Vacuüm trekken van de tankwagen door het door blijven pompen van de bunkerpomp (die niet op de trailer zit, maar op het bunkerstation bijv. in een skid) tussen de tankwagen en het vaartuig

Potentiële gevolgen:

  • cavitatie van de pomp;
  • pomp tript op beveiliging;
  • daarnaast op inlaat van de pomp damp, pomp tript;
  • pomp krijgt te weinig voordruk (bijvoorbeeld minimaal 2 bar) pomp tript;
  • verlaging druk naar 0 bar in de tankwagen geen directe veiligheidsgevolgen (wel operationele gevolgen), lucht inzuiging, inertisering nodig.
Doelen
D12
S73

Lekkage in de omkasting van de LNG-bunkeraansluitpunten

Potentiële gevolgen:

  • ophoping van gas in omkasting;
  • drukopbouw in de omkasting;
  • mogelijk vorming van explosief mengsel;
  • bij ontsteking een interne explosie;
  • schade aan de omkasting en directe omgeving;
  • mogelijke escalatie;
  • persoonlijk letsel (bunkeroperator).
Toelichting

De aanwezigheid van een omkasting is niet verplicht.

S74

Lekkage LNG op de koppeling van de LNG-bunker-/afleverslang tijdens het afkoppelen

Potentiële gevolgen:

  • vrijkomen van een kleine hoeveelheid cryogeen gas;
  • blootstelling aan cryogene temperaturen (bunkeroperator);
  • persoonlijk letsel (bunkeroperator).
Doelen
D15D22D27
S75

Lekkage van de bunker-/afleverslang

Potentiële gevolgen:

  • vrijkomen van LNG;
  • brand na ontsteking;
  • cryogene blootstelling;
  • persoonlijk letsel (bunkeroperator).
S76

Breuk van de bunker-/afleverslang of -arm

Potentiële gevolgen:

  • vrijkomen van LNG;
  • brand na ontsteking;
  • cryogene blootstelling;
  • persoonlijk letsel (bunkeroperator).
S77

Struikelen over de slang of gebruik van niet-EX-lichtbronnen door te weinig verlichting (Arboveiligheid)

Potentiële gevolgen:

  • toepassen van niet-ATEX-lichtbronnen (introductie van ontstekingsbronnen, zoals aansteker, niet-EX-zaklamp);
  • in het geval van een lekkage, mogelijke ontsteking, leidend tot brand;
  • persoonlijk letsel.
Doelen
D20

5Richtingaanwijzer wet- en regelgeving Normatief

5.1Inleiding Normatief

Deze PGS-richtlijn beschrijft doelen en maatregelen die kunnen worden getroffen om de veiligheid te waarborgen.

Elke maatregel beoogt een risico te verminderen. Dit gaat om hoge en middelhoge risico's voor:

  • Omgevingsveiligheid: het voorkomen van ongewone voorvallen en het beperken van de gevolgen daarvan voor de omgeving met het oog op het waarborgen van de veiligheid voor de omgeving;
  • Arbeidsveiligheid: het voorkomen van ongevallen met gevaarlijke stoffen, dan wel het beperken van de gevolgen daarvan en het voorkomen van acute blootstelling van werknemers aan gevaarlijke stoffen;
  • Brand- en rampenbestrijding: het beperken van de gevolgen van een brand, incident met gevaarlijke stoffen of ramp en het borgen van een doelmatige rampenbestrijding en het borgen van de veiligheid van de incidentbestrijders.

Er wordt zo zorgvuldig mogelijk gezorgd in een PGS-richtlijn dat bij navolging van de maatregelen niet in strijd wordt gehandeld met wet- en regelgeving. Het is echter niet zo dat een PGS uitputtend is in het opnemen van wettelijke verplichtingen. Het is altijd van belang de van toepassing zijnde wetgeving voor de activiteit te controleren.

De meeste maatregelen hebben grondslagen in meerdere wetten. Bij elke maatregel staat deze grondslag vermeld. Daarmee wordt duidelijk dat:

  • maatregelen die zijn gesteld voor de omgevingsveiligheid moeten worden nageleefd op grond van de Omgevingswet. In Hoofdstuk 7 zijn deze maatregelen aangeduid met Omgevingsveiligheid en met Brandpreventie;
  • maatregelen die zijn gesteld in het belang van de arbeidsveiligheid en gezondheid moeten worden nageleefd op grond van de Arbeidsomstandighedenwet en de Warenwet. In Hoofdstuk 7 zijn deze maatregelen aangeduid met Arbeidsveiligheid;
  • maatregelen die zijn gesteld in het belang van brand- en rampenbestrijding moeten worden nageleefd op grond van de Wet veiligheidsregio's. In Hoofdstuk 7 zijn deze maatregelen aangeduid met Rampenbestrijding.

5.2Omgevingsveiligheid Normatief

5.2.1Algemeen Normatief

De Omgevingswet gaat over de fysieke leefomgeving en de activiteiten die daar gevolgen voor hebben of kunnen hebben. Het Besluit activiteiten leefomgeving (Bal) bevat regels voor milieubelastende activiteiten. Met het oog op het waarborgen van de veiligheid staan in het Bal regels over activiteiten met gevaarlijke stoffen. In het Bal kan omschreven zijn dat een vergunningplicht of algemene regels gelden voor de activiteit. Het toepassingsbereik van deze PGS-richtlijn kan breder zijn dan het toepassingsbereik van de milieubelastende activiteit van het Bal. De eisen uit deze PGS-richtlijn gelden alleen als direct werkende verplichtingen voor zover passend binnen het toepassingsbereik van het Bal. In de Omgevingsregeling is terug te vinden welke versie van de PGS-richtlijn is aangestuurd. Voor vergunningplichtige activiteiten bepaalt het Besluit kwaliteit leefomgeving (Bkl) welke informatiedocumenten betrokken moeten worden als informatiedocument. Het bevoegd gezag moet bij het beoordelen van de aanvraag omgevingsvergunning milieubelastende activiteit rekening houden met het informatiedocument. Tussen het moment van vaststellen van de PGS-richtlijn door het BOb en opname in de rijksregels kan een periode zijn gelegen. Hoe hiermee om te gaan in deze periode is te vinden op de website van het Informatiepunt Leefomgeving (IPLO): Vooruitlopen op toekomstige PGS-richtlijnen. Deze systematiek geldt voor bestaande richtlijnen die gewijzigd zijn én voor nieuwe richtlijnen waarvoor mogelijk een herziening van het Bal nodig is. Voor het overzicht van de juridische status van de PGS-richtlijn zie de website van het Informatiepunt Leefomgeving (IPLO): Overzicht PGS-richtlijnen. Het stelsel van de Omgevingswet biedt mogelijkheid om bij maatwerkvoorschrift of gelijkwaardige maatregel af te wijken.

5.2.2Externe veiligheidsafstanden Normatief

Een externe veiligheidsafstand zorgt voor de bescherming van gebouwen en locaties waar mensen gedurende een bepaalde periode verblijven. Het gaat om gebouwen en plekken buiten de begrenzing van de locatie van de activiteit.

In het Besluit activiteiten leefomgeving of in het Besluit kwaliteit leefomgeving kunnen deze veiligheidsafstanden zijn opgenomen. Het bevoegd gezag neemt deze afstanden in acht bij het verlenen van de omgevingsvergunningen en bij het opstellen van omgevingsplannen.

In deze PGS-richtlijn zijn enkele maatregelen opgenomen om escalatie van scenario's met effecten buiten de milieubelastende activiteit te voorkomen.

5.2.3Omgevingsplan Normatief

Het omgevingsplan bevat alle regels over de fysieke leefomgeving die de gemeente stelt binnen haar grondgebied.

De gemeente kan bijvoorbeeld regels stellen ten aanzien van bluswatervoorzieningen, bereikbaarheid van hulpdiensten en opstelplaatsen voor de brandweer. Activiteiten met gevaarlijke stoffen kunnen van invloed zijn op deze maatregelen en een PGS-richtlijn kan invulling geven aan die maatregelen.

Het gaat dan om maatregelen die in Hoofdstuk 7 zijn opgenomen met het belang van de omgevingsveiligheid als oogmerk. Deze zijn herkenbaar aan de markeringen Brandpreventie.

5.3Arbeidsveiligheid Normatief

In de Arbeidsomstandighedenwet staan verplichtingen met het oog op de veiligheid en gezondheid van werknemers. Voor bedrijven waar wordt gewerkt met gevaarlijke stoffen, zijn het voorkomen van ongevallen met die stoffen en het beperken van de gevolgen daarvan voor werknemers belangrijke doelen. Een ander belangrijk doel is het voorkomen van acuteblootstelling aan gevaarlijke stoffen bij werknemers.

In het Arbeidsomstandighedenbesluit, een verdere uitwerking van de doelvoorschriften in de Arbeidsomstandighedenwet, staan nadere regels waaraan zowel werkgever als werknemer zich moet houden om arbeidsrisico's tegen te gaan. De Arbeidsomstandighedenwet en het Arbeidsomstandighedenbesluit geven in sommige artikelen de minister van SZW de bevoegdheid om nadere regels te stellen. Deze zijn uitgewerkt in de Arbeidsomstandighedenregeling. Deze regeling geeft dus nadere uitleg voor bepaalde onderwerpen uit de Arbeidsomstandighedenwet en het Arbeidsomstandighedenbesluit maar behoort ook tot de reguliere wetgeving. Een bedrijf kan dus te maken hebben met de Arbeidsomstandighedenwet, het Arbeidsomstandighedenbesluit en de Arbeidsomstandighedenregeling.

De overheid geeft via de Arbeidsomstandighedenwet een wettelijk kader met zo min mogelijk regels en administratieve lasten. Werkgevers en werknemers kunnen samen afspraken maken over hoe zij kunnen voldoen aan de voorschriften die de overheid stelt. Deze afspraken kunnen worden vastgelegd in een arbocatalogus. Een arbocatalogus is van kracht voor een bedrijfstak. Deze catalogus beschrijft technieken en manieren, goede praktijken, normen en praktische handleidingen voor veilig en gezond werken.

Daarnaast spelen de PGS-richtlijnen een belangrijke rol bij het bepalen of werkgevers aan hun wettelijke verplichtingen voldoen. De Nederlandse Arbeidsinspectie betrekt de PGS-richtlijnen bij het toezicht op de naleving van de wettelijke voorschriften en de handhaving daarvan.

De maatregelen met het oog op arbeidsveiligheid zijn te herkennen aan Arbeidsveiligheid.

Gelijkwaardige maatregelen

Een vanuit arbeidsomstandigheden gezien gelijkwaardige maatregel kan eveneens worden toegepast indien deze voldoet aan de criteria uit Hoofdstuk 8. Eventueel kan de Nederlandse Arbeidsinspectie maatregelen uit een PGS-richtlijn via een eis tot naleving verplicht stellen. Deze bevoegdheid staat in artikel 27 van de Arbeidsomstandighedenwet.

5.4Brand- en rampenbestrijding Normatief

De veiligheidsregio's hebben de taak om gemeenten te adviseren over branden, rampen en crises. Dit staat in artikel 10 van de Wet veiligheidsregio's (Wvr).

De brandweer is een onderdeel van de veiligheidsregio. De taken van de brandweer staan in artikel 25 van de Wvr. Deze taken zijn:

  • het voorkomen, beperken en bestrijden van brand;
  • het beperken van brandgevaar;
  • het voorkomen, beperken en bestrijden van ongevallen anders dan bij brand.

Daarnaast dragen de veiligheidsregio's zorg voor:

  • de voorbereiding op de bestrijding van branden, rampen en crises;
  • het organiseren van de rampenbestrijding;
  • het adviseren van andere overheden en organisaties op het gebied van brandpreventie, brandbestrijding en het voorkomen, beperken en bestrijden van ongevallen met gevaarlijke stoffen. Hiertoe hoort ook het adviseren van het bevoegd gezag Omgevingswet over voorschriften voor brand- en rampenbestrijding in omgevingsvergunningen.

Tot slot hebben de veiligheidsregio's een wettelijke taak tot het uitvoeren van inspecties bij Seveso-inrichtingen (artikel 13.17 van het Omgevingsbesluit en artikel 61 van de Wvr) en het opleggen van een bedrijfsbrandweeraanwijzing (artikel 31 van de Wvr).

Bij het uitvoeren van deze taken gebruiken de veiligheidsregio's PGS-richtlijnen. Brandbestrijding en rampenbestrijding omvat brandveiligheid, maar ook het ongecontroleerd vrijkomen van gevaarlijke stoffen die een bedreiging vormen voor de omgeving.

Algemene (brand)veiligheidseisen voor bouwwerken zijn geen onderdeel van PGS-richtlijnen maar volgen uit het Besluit bouwwerken leefomgeving (Bbl). De maatregelen die zijn gericht op brandpreventie en brandbestrijding op grond van de Omgevingswet, zijn aangeduid met Brandpreventie.

De maatregelen die zijn gesteld in het belang van de brand- en rampenbestrijding op grond van de Wvr, zijn aangeduid met Rampenbestrijding.

Wet veiligheidsregio's

Om aan de Wet veiligheidsregio's te voldoen, moet in elk geval voldaan worden aan de volgende maatregelen:

MW1, M118, M120, M136, M137, M138, M139 en M140.

6Doelen Normatief

6.1Inleiding Normatief

In dit hoofdstuk zijn de doelen beschreven die relevant zijn voor het veilig afleveren en opslaan van LNG. Met deze doelen is beoogd het risico zoveel mogelijk te beperken.

Bij elk doel staat met welke maatregelen aan het doel kan worden voldaan. De volledige maatregelen zijn beschreven in Hoofdstuk 7. Ook is aangegeven aan welke scenario's het doel gerelateerd is.

Elk doel is herkenbaar aan een paars kader en heeft een uniek nummer. Bij de maatregelen in Hoofdstuk 7 is steeds vermeld aan welke doelen de maatregel invulling geeft.

6.2Doelen Normatief

D1

Beheersen van de risico's van potentiaalverschillen

Grondslag
ArbeidsveiligheidOmgevingsveiligheid
D2

Beperken van interne en externe invloeden zodat de tolerantiegrenzen van het materiaal niet overschreden worden (specifiek gericht op het materiaalgebruik)

Toelichting

Het betreft vooral erosie en corrosie als directe oorzaken. Brand valt hier niet onder. Hiervoor is specifiek D7 opgenomen.

Grondslag
OmgevingsveiligheidArbeidsveiligheidBrandpreventie
D3

Beperken van interne en externe invloeden zodat de integriteit van de LNG-installatie behouden blijft (specifiek gericht op de gehele LNG-installatie)

Toelichting

Het betreft vooral erosie en corrosie als directe oorzaken. Brand valt hier niet onder. Hiervoor is specifiek D7 opgenomen.

Grondslag
BrandpreventieOmgevingsveiligheidArbeidsveiligheid
D4

Voorkomen van incidenten/risico's bij gelijktijdige (bunker)operaties

Grondslag
ArbeidsveiligheidBrandpreventieOmgevingsveiligheid
D5

Het in een aanvaardbare conditie houden van installatieonderdelen zodat de technische integriteit behouden blijft (onderhoud)

Grondslag
ArbeidsveiligheidOmgevingsveiligheid
D6

Beheersen van de risico’s ten gevolge van weersinvloeden

Grondslag
ArbeidsveiligheidOmgevingsveiligheid
D7

Voorkomen dat onderdelen van de LNG-installatie falen ten gevolge van een brand

Toelichting

Het kan hier zowel om een externe brand gaan als een brand in de installatie zelf.

Grondslag
ArbeidsveiligheidBrandpreventieOmgevingsveiligheid
D8

Beperken van de kans en/of het effect van een aanrijding tegen installatieonderdelen

Toelichting

Met het beperken van het effect wordt bedoeld het beperken van de uitstroming en niet het bestrijden van het incident.

Grondslag
ArbeidsveiligheidBrandpreventieOmgevingsveiligheid
D9

Voorkomen van beschadiging/aantasting van de LNG-installatie door onbevoegden

Grondslag
ArbeidsveiligheidOmgevingsveiligheid
D10

Voorkomen van verlies van integriteit van leidingen in een goot

Grondslag
ArbeidsveiligheidBrandpreventieOmgevingsveiligheid
D11

Voorkomen van een ontoelaatbare drukverhoging in een LNG-installatieonderdeel als gevolg van inblokking van LNG

Grondslag
ArbeidsveiligheidBrandpreventieOmgevingsveiligheid
D12

Voorkomen van lekkage door verlies van integriteit van LNG-installatieonderdelen of de functie van veiligheidskritische LNG-installatieonderdelen.

Grondslag
ArbeidsveiligheidBrandpreventieOmgevingsveiligheid
D13

Voorkomen dat ongecontroleerde drukopbouw kan optreden in LNG-installatieonderdelen

Grondslag
ArbeidsveiligheidBrandpreventieOmgevingsveiligheid
D14

Voorkomen van verzakking van de LNG-installatie

Grondslag
ArbeidsveiligheidBrandpreventieOmgevingsveiligheid
D15

Voorkomen van ondeskundig gebruik of het uitvoeren van werkzaamheden door een ondeskundig persoon waardoor lekkage of verlies van integriteit of functie van de onderdelen van de LNG-installatie op kan treden

Grondslag
ArbeidsveiligheidOmgevingsveiligheid
D16

Voorkomen dat er onveilige situaties ontstaan tijdens activiteiten/werkzaamheden aan of op de installatie

Grondslag
ArbeidsveiligheidOmgevingsveiligheid
D17

Voorkomen dat bij een incident tijdens het lossen van een brandstof de aanwezigheid van een andere tankwagen met brandstof kan leiden tot escalatie van het incident

Grondslag
ArbeidsveiligheidOmgevingsveiligheidBrandpreventie
D18

Voorkomen van escalatie van een 'loss of containment' en/of een brand

Grondslag
BrandpreventieOmgevingsveiligheid
D19

Voorkomen dat overvulling van een LNG-opslagtank plaatsvindt

Grondslag
ArbeidsveiligheidBrandpreventieOmgevingsveiligheid
D20

Voorkomen van incidenten door een slechte toegankelijkheid of gebrek aan goede verlichting bij het bedienen van de LNG-installatie

Grondslag
ArbeidsveiligheidBrandpreventieOmgevingsveiligheid
D21

Voorkomen dat een installatie die door een beveiliging buiten werking gesteld is weer in werking kan worden gesteld zonder het wegnemen van de oorzaak van de buitenwerkingstelling

Grondslag
ArbeidsveiligheidBrandpreventieOmgevingsveiligheid
D22

Voorkomen dat bij het afkoppelen van de LNG-slang LNG of gas in grote hoeveelheden vrijkomt

Grondslag
ArbeidsveiligheidOmgevingsveiligheid
D23

Voorkomen dat veiligheidskritische componenten falen door het wegvallen van de stroomvoorziening of communicatie

Grondslag
ArbeidsveiligheidBrandpreventieOmgevingsveiligheid
D24

Voorkomen dat afsluiters bij inactiviteit van de installatie in de onveilige stand staan

Grondslag
ArbeidsveiligheidOmgevingsveiligheid
D25

Voorkomen dat bij het afblazen het uittredende gas een risico oplevert voor de omgeving

Grondslag
ArbeidsveiligheidBrandpreventieOmgevingsveiligheid
D26

Voorkomen dat vrijgekomen vloeibaar LNG dat zich over de grond verspreidt een risico vormt voor de omgeving

Grondslag
ArbeidsveiligheidBrandpreventieOmgevingsveiligheid
D27

Voorkomen dat personen blootgesteld worden aan de gevaren van LNG (cryogeen, verstikking, brand/explosie)

Grondslag
ArbeidsveiligheidBrandpreventieOmgevingsveiligheid
D28

Beperken van de gevolgen van een incident bij de LNG-afleverinstallatie (brand, lekkage)

Grondslag
OmgevingsveiligheidArbeidsveiligheidRampenbestrijding

7Maatregelen Normatief

7.1Inleiding bij de maatregelen Normatief

Dit hoofdstuk bevat de verschillende preventieve en repressieve maatregelen die invulling geven aan de doelen zoals opgenomen in Hoofdstuk 6. Dit kunnen bouwkundige, (installatie)technische en organisatorische maatregelen zijn. Als deze maatregelen zijn getroffen, wordt in elk geval aan de gestelde doelen voldaan.

Elke maatregel heeft een nummer en een onderwerp. Het nummer (en onderwerp) komen overeen met de aanduiding van de maatregel bij de doelen in Hoofdstuk 6.

Bij verreweg de meeste maatregelen is aangegeven aan welke scenario's en doelen de maatregel gerelateerd is. Bij sommige maatregelen is dat niet gedaan omdat het een algemeen geldende maatregel betreft. In dat geval geldt dat de betreffende maatregel van toepassing is op alle (relevante) scenario's en doelen.

Bij elke maatregel is met de markeringen Omgevingsveiligheid, Brandpreventie, Arbeidsveiligheid of Rampenbestrijding aangegeven wat de wettelijke basis is.

Omgevingsveiligheid: maatregel gericht op omgevingsveiligheid met een grondslag in de Omgevingswet

Brandpreventie: maatregel gericht op brandpreventie en -bestrijding met een grondslag in de Omgevingswet (adviesrol Veiligheidsregio/brandweer).

Arbeidsveiligheid: maatregel gericht op arbeidsveiligheid met een grondslag in de Arbeidsomstandighedenwet.

Rampenbestrijding: maatregel gericht op brand- en rampenbestrijding met een grondslag in de Wet veiligheidsregio's.

De maatregelen staan in een blauw kader, behalve de maatregelen die vergelijkbaar zijn met direct geldende eisen uit andere wetgeving, deze zijn herkenbaar aan een oranje kader en deze maatregelen hebben de letters 'MW' voor het nummer. Onder deze maatregelen staat een referentie naar de wettelijke bepaling bij de desbetreffende maatregel.

Interne veiligheidsafstanden

In de PGS kunnen minimumafstanden opgenomen zijn bedoeld om escalatie van een voorzienbaar incident in of nabij een PGS voorziening naar een ander installatieonderdeel, bouwwerken, opslagen en mensen niet zijnde werkenden (domino-effect) te voorkomen of te beperken. Deze minimumafstanden zijn niet hetzelfde als de afstanden die betrekking hebben op de gezondheid en veiligheid van werkenden in het kader van brand- en explosieveiligheid als bepaald in onder meer paragraaf 2a van het Arbeidsomstandighedenbesluit (ATEX). Die afstanden zijn onderdeel van het explosieveiligheidsdocument en zijn bijvoorbeeld afhankelijk van de zonering en mogelijke andere aanwezige stoffen. De arbeidsomstandighedenwetgeving gaat bij de berekening van de afstanden uit van worstcasescenario's en -situaties waardoor de interne veiligheidsafstanden groter kunnen zijn dan diegene in de PGS-richtlijn.

7.2Drukapparatuur Normatief

7.2.1Europese richtlijn drukapparatuur Normatief

Een LNG-afleverinstallatie bestaat uit een stelsel van verschillende drukapparatuur. Met de term drukapparatuur wordt apparatuur bedoeld met een inwendige druk die hoger is dan de omgevingsdruk. De exacte definitie van drukapparatuur volgt uit artikel 2 van de Europese Richtlijn drukapparatuur (PED) en luidt als volgt: ‘drukapparatuur’ of ‘drukapparaten’: drukvaten, installatieleidingen, veiligheidsappendages en onder druk staande appendages, inclusief, voor zover van toepassing, de elementen die bevestigd zijn aan onder druk staande delen, zoals flenzen, tubulures, koppelingen, steunconstructies, hijsogen.’

Drukapparatuur wordt onderverdeeld in:

  • drukvaten,
  • installatieleidingen,
  • veiligheidsappendages en
  • onder druk staande appendages.

Een enkelvoudig drukapparaat staat nooit op zichzelf, het wordt altijd geïntegreerd in een functioneel geheel. Dit wordt een samenstel genoemd. Een LNG-afleverinstallatie bestaat uit verschillende componenten en is daarom ook een samenstel. De wet- en regelgeving voor het ontwerp van drukapparatuur geldt ook voor samenstellen.

7.2.2Ontwerp Normatief

Drukapparatuur is een arbeidsmiddel met risico’s. De risico’s hebben niet alleen betrekking op de werknemers die ermee werken, maar ook op de omgeving en het milieu. Daarom stelt de wetgever eisen aan het op de markt aanbieden, in bedrijf stellen, gebruiken en nadien wijzigen van drukapparatuur. Dit is in Nederland vastgelegd in het Warenwetbesluit drukapparatuur 2016. Op het in de handel brengen van drukapparatuur zijn Europese productrichtlijnen van toepassing. Dat betekent dat een fabrikant alleen producten in de handel mag brengen (voor het eerst op de markt mag aanbieden) die voldoen aan deze richtlijnen.

Bij de bouw van een LNG-afleverinstallatie is het van groot belang om vooraf vast te stellen wie de fabrikant is:

  • Wordt een LNG-afleverinstallatie gebouwd of gewijzigd onder de verantwoordelijkheid van een derde partij (een leverancier, een installateur, enz.) die de LNG-afleverinstallatie in zijn geheel verhandelt aan de latere gebruiker, dan treedt deze derde partij in de rol van fabrikant. De derde partij is daarmee verantwoordelijk voor de naleving van de eisen die van toepassing zijn op dit samenstel.
  • Wordt de LNG-afleverinstallatie gebouwd of gewijzigd onder verantwoordelijkheid van de gebruiker, dan wordt déze de fabrikant. De onderdelen worden geleverd door verschillende fabrikanten, maar de gebruiker is degene die de diverse onderdelen tot één functioneel geheel maakt. De gebruiker is ervoor verantwoordelijk dat het samenstel voldoet aan de Europese richtlijnen.

De ontwerpeisen voor een LNG-afleverinstallatie liggen vast in de Europese Richtlijn drukapparatuur (PED). Deze richtlijn kent, zoals elke Europese productrichtlijn, essentiële veiligheidseisen die van toepassing zijn op alle drukapparatuur en samenstellen die in de handel worden gebracht. De fabrikant heeft de plicht om bij het ontwerp van drukapparatuur en samenstellen een analyse te maken van de risico’s en gevaren die bestaan ten gevolge van de druk. Bij het ontwerp en de bouw van drukapparatuur of samenstellen moet de fabrikant vervolgens rekening houden met deze risicoanalyse. De fabrikant kiest de meest passende maatregelen waarbij hij zich moet houden aan onderstaande beginselen:

  • Gevaren worden zoveel als redelijkerwijs mogelijk is, geëlimineerd of verkleind in het ontwerp.
  • Er worden passende beschermingsmaatregelen getroffen tegen gevaren die niet kunnen worden geëlimineerd.
  • De gebruikers worden, indien van toepassing, geïnformeerd over nog bestaande gevaren en of het nodig is dat er passende gevaarverminderende maatregelen worden genomen voor de installatie en/of het gebruik ervan. Deze maatregelen worden opgenomen in de gebruikershandleiding.

De risicoanalyse van de fabrikant is gebaseerd op scenario’s die in grote lijnen overeenkomen met de scenario’s die zijn beschreven in Hoofdstuk 4 van deze PGS.

De essentiële eisen die worden gesteld aan het ontwerp van het drukapparaat (LNG-afleverinstallatie), zijn vastgelegd in bijlage I van de Richtlijn drukapparatuur. De fabrikant moet voldoen aan deze eisen, wat onder andere betekent dat:

  • de LNG-afleverinstallatie voldoende sterk is om de belastingen die kunnen worden verwacht (kracht, brand, hogedruk, enz.) te weerstaan;
  • er maatregelen zijn genomen om de LNG-afleverinstallatie veilig te bedienen;
  • de LNG-afleverinstallatie zo is ontworpen dat deze veilig kan worden geïnspecteerd;
  • de LNG-afleverinstallatie veilig kan worden gevuld en geleegd;
  • er passende beveiligingen (zoals drukontlastkleppen of veerveiligheden) zijn aangebracht om in te grijpen als de druk ontoelaatbaar stijgt. Als een beveiliging wordt aangesproken, moet deze afblazen op een plaats waar geen gevaar voor personen kan optreden.

Om te voldoen aan de essentiële eisen kan de fabrikant een geharmoniseerde norm toepassen (bijvoorbeeld NEN-EN 13480, deel 1 t/m 4, 6 en 8). Als de fabrikant geen geharmoniseerde norm toepast, zal hij moeten aantonen dat de LNG-afleverinstallatie wel voldoet aan de essentiële eisen van de PED. In de praktijk blijkt dat het overgrote deel van LNG-afleverinstallaties volgens de geharmoniseerde normen worden gebouwd.

Door middel van het doorlopen van een conformiteitsbeoordelingsprocedure laat de fabrikant zien dat hij voldoet aan de essentiële eisen van de PED. In de Europese productwetgeving is bepaald dat een EU-conformiteitsbeoordelingsinstantie (EU-CBI) toezicht moet houden op deze procedure. Een EU-CBI is geaccrediteerd door de Raad voor Accreditatie. De mate van toezicht is afhankelijk van het risico. Een LNG-afleverinstallatie is een samenstel dat wordt ingedeeld in tabel 1 van de PED en valt in categorie IV.

Met het aanbrengen van CE-markering (‘Conformité Européenne’) verklaart de fabrikant dat het apparaat voldoet aan de daarvoor geldende Europese eisen. Als de fabrikant een derde partij is (dus niet de gebruiker), moet déze de CE-markering aanbrengen op de LNG-afleverinstallatie. Op de LNG-afleverinstallatie (het samenstel) hoeft slechts één CE-markering te worden aangebracht, dus niet één op elk afzonderlijk drukapparaat. Aan de andere kant behouden drukapparaten die met een eigen CE-markering in het samenstel zijn opgenomen, wél de eigen markering. Samen met de CE-markering moet algemene informatie (zoals naam en adres van de fabrikant, bouwjaar en essentiële maximaal toelaatbare grenswaarden) en specifieke gegevens die voor een veilige installatie, werking en gebruik van belang kunnen zijn (zoals afmetingen, toegepaste persdruk, insteldruk drukbeveiliging, vermogen, enz.), op de kenplaat worden aangebracht.

Als de conformiteitsbeoordelingsprocedure met succes is doorlopen, stelt de fabrikant een verklaring van overeenstemming op. Dit is een verklaring dat de LNG-afleverinstallatie voldoet aan de essentiële eisen van de van toepassing zijnde productrichtlijnen. Verder stelt hij een technisch dossier samen. Dit dossier omvat ten minste:

  • een algemene beschrijving van de LNG-afleverinstallatie;
  • ontwerp- en fabricagetekeningen en schematische voorstellingen van de componenten;
  • beschrijvingen en toelichtingen bij de tekeningen en schematische voorstellingen;
  • een lijst van toegepaste (geharmoniseerde) normen;
  • berekeningen van ontwerpen, uitgevoerde controles;
  • testverslagen.

De fabrikant is niet verplicht het technisch constructiedossier te overhandigen aan de gebruiker, maar het wordt aanbevolen om met de aanschaf van de LNG-afleverinstallatie af te spreken dat het technisch dossier wordt meegeleverd.

Ten slotte is de fabrikant verplicht een gebruikershandleiding mee te leveren met de LNG-afleverinstallatie. Hierin worden de restrisico’s beschreven en worden instructies gegeven voor hoe de installatie veilig kan worden gebruikt.

7.2.3Gebruik Normatief

Het Warenwetbesluit drukapparatuur 2016 stelt niet alleen eisen aan het in de handel brengen van drukapparatuur, maar ook aan de ingebruikneming en het gebruik van drukapparatuur. Het is de verantwoordelijkheid van de gebruiker van de LNG-afleverinstallatie om hieraan te voldoen. De gebruiker moet de LNG-afleverinstallatie laten keuren voordat deze in gebruik wordt genomen, bij wijzigingen of reparaties en verder zo vaak als nodig is.

De indeling van drukapparatuur bepaalt wie deze keuringen moet uitvoeren en wanneer de keuringen moeten plaatsvinden. Dit is geregeld in de Warenwetregeling drukapparatuur 2016. Verplichtingen die zijn opgenomen in een besluit, worden vaak uitgewerkt in een regeling. In de Warenwetregeling drukapparatuur 2016 is drukapparatuur ‘aangewezen’ die in de risicocategorie valt die moet worden gekeurd door een Nederlandse conformiteitsbeoordelingsinstantie (NL-CBI). Ook een NL-CBI is door de Raad voor Accreditatie geaccrediteerd.

Drukapparatuur die niet is aangewezen, moet op grond van het Arbobesluit worden gekeurd door een deskundige.

Bij de LNG-afleverinstallatie zijn de vaten aangewezen drukapparatuur als de druk P · volume V boven een bepaalde waarde is. Een leiding is aangewezen boven een bepaalde druk en/of diameter. Een gebruiker kan op verschillende manieren vaststellen welke drukapparatuur in de LNG-afleverinstallatie aangewezen drukapparatuur is:

  • aan de hand van artikel 2 van de Warenwetregeling drukapparatuur 2016;
  • door de fabrikant te benaderen (wellicht staat het in de handleiding van de installatie);
  • door een NL-CBI te benaderen.

De aangewezen drukapparatuur in de LNG-afleverinstallatie moet worden gekeurd voordat deze de eerste keer in gebruik wordt genomen. Het doel van de keuring voor ingebruikneming is om vast te stellen of de LNG-afleverinstallatie voldoet aan de Europese richtlijnen en veilig kan worden gebruikt. Daarbij wordt onder andere beoordeeld of de installatie is opgesteld zoals is opgenomen in de handleiding. De keuring wordt uitgevoerd door een NL-CBI. Deze geeft een verklaring van ingebruikneming af.

Het doel van de periodieke herkeuring is om vast te stellen of de installatie nog veilig kan worden gebruikt. Aangewezen drukapparatuur wordt elke vier jaar gekeurd door een NL-CBI. Hiervoor wordt een verklaring van herkeuring afgegeven. De keuring van niet-aangewezen drukapparatuur moet worden uitgevoerd door een deskundige. Deze stelt ook hiervan een rapportage op. Dit is verplicht op basis van het Arbeidsomstandighedenbesluit. De gebruiker is ervoor verantwoordelijk dat er afstemming plaatsvindt tussen de NL-CBI en de deskundige over hoe de LNG-afleverinstallatie in zijn geheel weer veilig kan worden gebruikt.

Ook het uitvoeren van reparaties en wijzigingen aan de LNG-afleverinstallatie is de verantwoordelijkheid van de gebruiker. Daarbij is veelal toezicht vereist door een NL-CBI. Voordat een reparatie of wijziging wordt uitgevoerd, wordt aangeraden om contact te zoeken met een NL-CBI. Bepaalde ingrijpende wijzigingen kunnen tot gevolg hebben dat de gegevens op de kenplaat niet meer kloppen. In dat geval moet een EU-CBI hierbij worden betrokken. Regulier onderhoud aan de LNG-afleverinstallatie moet worden uitgevoerd zoals is voorgeschreven in de handleiding van de fabrikant.

Zolang de LNG-afleverinstallatie in werking is of in werking kan worden gesteld, bewaart de gebruiker de volgende documenten:

  • de EG-verklaring van overeenstemming (volgens de ‘oude’ PED 97/23/EG) of de EU-conformiteitsverklaring (volgens de ‘nieuwe’ PED 2014/68/EU);
  • de gebruiksaanwijzing;
  • de verklaring van ingebruikneming;
  • de verklaring van herkeuring;
  • het aantekenblad; en
  • de bij de beoordelingen en keuringen behorende rapporten.

Het aantekenblad wordt meegeleverd met de verklaring van ingebruikneming. Uitsluitend de betrokken NL-CBI is bevoegd op het aantekenblad aantekeningen te maken.

De Nederlandse Arbeidsinspectie is toezichthouder op de naleving van de Arbeidsomstandighedenwet (en het Arbeidsomstandighedenbesluit) en de Warenwet (en het Warenwetbesluit drukapparatuur 2016). De verplichtingen uit deze wetten worden niet als maatregel opgenomen in deze PGS. In deze tekst worden de verplichtingen van de gebruiker samengevat. De verplichtingen in de Arbowet en de Warenwet en de onderliggende besluiten kunnen evenmin worden opgenomen in een omgevingsvergunning.

7.3Explosieve atmosferen Normatief

7.3.1Wetgeving Normatief

Wanneer de kans bestaat dat er een explosieve atmosfeer ontstaat, dan zijn er twee vormen van direct werkende wetgeving van toepassing. Enerzijds zijn er de verplichtingen voor de werkgever die voorvloeien uit het Arbeidsomstandighedenbesluit. Anderzijds zijn er de verplichtingen voor de fabrikant van explosieveilige apparatuur die voortvloeien uit het Warenwetbesluit explosieveilig materieel 2016.

Hieronder wordt een nadere toelichting gegeven op deze besluiten. De verplichtingen vanuit deze besluiten zijn niet in deze PGS opgenomen.

De Nederlandse Arbeidsinspectie is toezichthouder op de naleving van beide besluiten. Meer informatie is te vinden in de volgende documenten:

  • ATEX 2014/34/EU guidelines, 3rd edition – May 2020;
  • Niet-bindende praktijkgids met het oog op de tenuitvoerlegging van Richtlijn 1999/92/EG – april 2005;
  • Richtlijn voor uitvoering van productvoorschriften van de EU (de Blauwe Gids) – 2016.

7.3.2Verplichtingen werkgever Normatief

Wanneer er binnen een bedrijf brandbare stoffen (gassen, vloeistoffen en vaste stoffen) aanwezig zijn, dan bestaat het gevaar op explosie. Werknemers moeten worden beschermd tegen dit gevaar.

Het Arbeidsomstandighedenbesluit heeft daartoe verplichtingen opgenomen waar de werkgever invulling aan moet geven. Het doel van deze verplichtingen is:

  • het ontstaan van explosieve atmosferen zoveel mogelijk te voorkomen;
  • de ontsteking van explosieve atmosferen te vermijden;
  • de schadelijke gevolgen van een explosie te beperken.

De verplichtingen waar de werkgever invulling aan moet geven, worden beschreven in hoofdstuk 3 'Inrichting arbeidsplaatsen', paragraaf 2a; artikel 3.5a t/m 3.5f van het Arbeidsomstandighedenbesluit. Samengevat betreft dit de volgende verplichtingen:

  • het beoordelen van explosierisico’s (risico-inventarisatie en -evaluatie);
  • het indelen van gebieden waar explosieve atmosferen kunnen voorkomen in gevarenzones;
  • het nemen van zowel technische als organisatorische maatregelen in gevarenzones;
  • het informeren van medewerkers;
  • het vastleggen van bovenstaande in een explosieveiligheidsdocument.

Met het opnemen van deze verplichtingen in het Arbeidsomstandighedenbesluit is de Europese richtlijn 1999/92/EG in de Nederlandse wetgeving opgenomen.

Informatieve aanwijzingen voor het opstellen van een gevarenzone-indeling staan beschreven in NPR 7910-1:2020+C1:2021 voor gasexplosiegevaar en NPR 7910-2:2020 +C1:2021 voor stofexplosiegevaar.

Aanvullende informatie over het opstellen van een explosieveiligheidsdocument en hoe een werkgever moet omgaan met explosieveiligheid, zijn te vinden via het arboportaal.

7.3.3Explosieveilige apparatuur Normatief

De in de voorgaande paragraaf genoemde gevarenzone-indeling kent een indeling naar zones overeenkomstig onderstaande tabel.

Tabel 1Aanwezigheid van een explosieve atmosfeer

Voortdurend of gedurende lange periode

Af en toe

Zelden en gedurende korte periode

Gas (als brandbaar medium)

Zone 0

Zone 1

Zone 2

Stof (als brandbaar medium)

Zone 20

Zone 21

Zone 22

Wanneer er sprake is van een gevarenzone, dan moet de apparatuur die wordt geplaatst binnen deze zone, geschikt zijn overeenkomstig het Warenwetbesluit explosieveilig materieel 2016 volgens het volgende principe:

  • Zone 0/20 – categorie 1-apparatuur;
  • Zone 1/21 – categorie 1- of categorie 2-apparatuur;
  • Zone 2/22 – categorie 1-, categorie 2- of categorie 3-apparatuur.

De fabrikant van de apparatuur geeft aan in zijn EU-conformiteitsverklaring tot welke categorie de desbetreffende apparatuur hoort en wat het beoogde gebruik ervan is. Deze EU-conformiteitsverklaring is verplicht voor fabrikanten en komt voort uit de Europese productrichtlijn 2014/34/EU. Deze richtlijn heeft betrekking op de technische integriteit en bevat doelvoorschriften voor apparatuur en beveiligingssystemen die worden gebruikt op plaatsen met explosiegevaar.

In Nederland is de productrichtlijn 2014/34/EU geïmplementeerd in het Warenwetbesluit explosieveilig materieel 2016.

7.3.4Aandachtspunten bij een LNG-afleverinstallatie Normatief

Als er LNG vrijkomt, kan er zich een explosieve atmosfeer vormen. De installatie zal zich hierdoor geheel of gedeeltelijk in haar eigen gevarenzone bevinden. De gevarenzone zal zich waarschijnlijk uitstrekken tot buiten de installatie.

Het is voor de werkgever van belang om informatie te hebben over de omvang en de klasse van de gevarenzone die door de installatie (of onderdelen daarvan) wordt (worden) gecreëerd. De werkgever moet vervolgens conform het Arbeidsomstandighedenbesluit passende maatregelen nemen ter bescherming van de werknemers. Deze informatie die de werkgever nodig heeft, moet worden geleverd door de leverancier van de installatie. De leverancier beschikt over de informatie omtrent temperaturen, drukken en technische specificaties van onderdelen die van belang zijn bij het bepalen van de gevarenzones. De vorm waarin de informatie wordt geleverd (bijvoorbeeld een complete zoneringstekening), moet worden afgestemd tussen de eindgebruiker/werkgever en de leverancier.

Apparaten die onderdeel zijn van de installatie, moeten door de leverancier van de installatie worden geselecteerd op geschiktheid voor toepassing in een gevarenzone.

Wanneer het samenstel op locatie wordt samengebouwd (installatie), dan valt het geheel buiten het toepassingsbereik van de Europese productrichtlijn 2014/34/EU.

Wordt het samenstel geleverd als een kant-en-klaarproduct, dan valt dit product wel onder de Europese productrichtlijn 2014/34/EU en moet de fabrikant overeenstemming met deze richtlijn aantonen. De fabrikant moet instructies verstrekken voor het installeren, gebruik, onderhoud, enz. van het samenstel.

7.3.5Wijzigingen aan bestaande installatie Normatief

Indien aan een bestaande installatie wijzigingen worden doorgevoerd, dan zal opnieuw moeten worden vastgesteld in hoeverre de wijzigingen van invloed zijn op het ontstaan van een explosieve atmosfeer. Indien dit het geval is, zullen maatregelen ter voorkoming van ontsteking en bescherming van werknemers opnieuw moeten worden overwogen.

Bij substantiële wijzigingen aan explosieve atmosfeer-gecertificeerde apparatuur zal opnieuw overeenstemming met de 2014/34/EU-richtlijn, volgens de daarvoor geldende procedures, moeten worden vastgesteld. Dit geldt ook wanneer de eindgebruiker wijzigingen aanbrengt. De eindgebruiker wordt in dat geval beschouwd als fabrikant.

Wijzigingen aan een bestaande installatie kunnen bestaan uit:

  • het vervangen van onderdelen (als gevolg van slijtage);
  • reparatie;
  • modificaties.

7.4Maatregelen regelgeving scheepvaart Normatief

In aanvulling op deze PGS kent de scheepvaart haar eigen regelgeving. Het Rijnvaartpolitiereglement 1995 (RPR) is hier het belangrijkste voorbeeld van. In het RPR is een aantal belangrijke zaken geregeld zoals bijvoorbeeld de veiligheid aan boord van het schip en de plicht tot waakzaamheid tijdens het bunkeren.

Hieronder vallen onder meer het goed zichtbaar voeren van een bord, dat aangeeft dat geen ligplaats genomen mag worden op een afstand van minder dan 10 m en het voeren van een bord dat hinderlijke waterbeweging tijdens bunkering voorkomt. Ook is het bunkeren van LNG tijdens het varen, de overslag en het aan of van boord gaan van passagiers niet toegestaan.

In Bijlage C.7 wordt nog nader ingegaan op specifieke artikelen uit het RPR. In deze bijlage is ook de relatie met andere rechtstreeks werkende regelgeving voor de scheepvaart nader uitgewerkt.

7.5Basisveiligheid Normatief

MW1

Zorgplicht basisveiligheid

Er is een basisveiligheidsniveau aanwezig dat bestaat uit:

  • beschermende maatregelen die volgens wet- en regelgeving standaard bij de activiteiten nodig zijn;
  • maatregelen die volgens bewezen en geaccepteerde goede praktijken niet weg te denken zijn. Dit zijn maatregelen voor ontwerp, constructie, in bedrijf nemen, gebruik, onderhoud of modificatie, inspectie en uit bedrijf nemen;
  • good housekeeping. Dit is een begrip dat staat voor de algemene zorg bij, netheid en orde van een activiteit of een bedrijfsonderdeel. Good housekeeping is een belangrijke factor bij het voorkomen van gevaarlijke situaties. Er wordt vanuit gegaan dat een bedrijf deze zaken op orde heeft, zoals ook is beschreven in de zorgplichtartikelen van de Omgevingswet en de Arbeidsomstandighedenwet;
  • maatregelen goed vakmanschap. Dit staat voor vaardigheden van werknemers om kwalitatief goed werk te leveren, en daarbij veilig en gezond te werken.
Toelichting

De scenario’s in deze PGS zijn gebaseerd op deze basisveiligheid. Deze maatregelen zijn een eerste ‘line of defense’ om te voorkomen dat relatief kleine incidenten zich ontwikkelen tot grote incidenten.

Grondslag
ArbeidsveiligheidBrandpreventieOmgevingsveiligheidRampenbestrijding
M2

Afsluiters – veilige stand

De veiligheidsafsluiters komen bij het wegvallen van de bekrachtiging in de veilige stand te staan.

De afsluiters van de LNG-afleverinstallatie bevinden zich in de veilige stand wanneer er:

  • geen aflevering van LNG plaatsvindt;
  • geen LNG wordt gelost;
  • onderhoud aan de installatie plaatsvindt.
Toelichting

Wanneer er geen LNG wordt afgeleverd, bevindt de installatie zich in een veilige toestand. Dit betekent meestal dat vloeistofafsluiters gesloten zijn, met uitzondering van schakelingen/regelingen die nodig zijn om de installatie koud te houden.

Grondslag
ArbeidsveiligheidBrandpreventieOmgevingsveiligheid
M3

Buiten werking stellen LNG-afleverinstallatie

Wanneer de LNG-afleverinstallatie buiten werking is gesteld, is het elektronische regel- en beveiligingssysteem, dat deel uitmaakt van de installatie, zo geschakeld dat:

  • aflevering van LNG niet mogelijk is;
  • bevoorrading van de LNG-opslagtank niet mogelijk is.

De beveiligings- en alarmeringsapparatuur is altijd voor onmiddellijk gebruik gereed.

Grondslag
ArbeidsveiligheidBrandpreventieOmgevingsveiligheid

7.6Ontwerp en constructie Normatief

7.6.1Constructie en installatie algemeen Normatief

MW4

Eisen drukapparatuur

De LNG-afleverinstallatie voldoet aan de relevante essentiële eisen uit bijlage 1 van de Richtlijn drukapparatuur (PED).

Toelichting

De fabrikant toont aan dat de LNG-afleverinstallatie voldoet aan de essentiële eisen van de PED door:

  • het aanbrengen van CE-markering op de installatie of op het gegevensplaatje;
  • het opstellen van een EG-verklaring van overeenstemming waarin de fabrikant verklaart dat de installatie voldoet aan de PED 97/23/EG voor installaties die zijn geleverd vóór 19 juli 2016, óf een EU-conformiteitsverklaring waarin de fabrikant verklaart dat de installatie voldoet aan de PED 2014/68/EU voor installaties die zijn geleverd ná 19 juli 2016;
  • het meeleveren van een gebruikershandleiding met daarin instructies en informatie over de veiligheid; deze handleiding is opgesteld in de Nederlandse taal.
Referenties
Warenwetbesluit drukapparatuur 2016 (artikelen 8, 9 en 18)
Grondslag
Arbeidsveiligheid
MW5

Keuring voor ingebruikneming drukapparatuur

Voordat een nieuwe LNG-afleverinstallatie in gebruik wordt genomen, is de aangewezen drukapparatuur gekeurd door een NL-CBI. Bij goedkeuring wordt een verklaring van ingebruikneming (VvI) afgegeven. Niet-aangewezen drukapparatuur wordt gekeurd door een deskundige.

Toelichting

Deze maatregel gaat over het gebruik van de LNG-afleverinstallatie, zie ook Paragraaf 7.2. Bij de keuring voor ingebruikneming controleert de NL-CBI:

  • of de LNG-afleverinstallatie overeenkomt met de documentatie van de fabrikant en de gegevens op de kenplaat;
  • de uitwendige toestand van de LNG-afleverinstallatie;
  • de werking van de veiligheidsappendages en onder druk staande appendages;
  • de plaats van opstelling van de LNG-afleverinstallatie.

Daar waar in deze maatregel de NL-CBI wordt genoemd, kan ook de NL-KVG (keuringsdienst van gebruikers) worden gelezen.

Referenties
Warenwetbesluit drukapparatuur 2016 (artikel 21)Arbeidsomstandighedenbesluit (artikel 7.4a)
Grondslag
Arbeidsveiligheid
MW6

Bescherming installatie externe invloeden

De onderdelen van een LNG-afleverinstallatie zijn beschermd tegen chemische, mechanische (verzakkingen), thermische, en geologische invloeden.

Toelichting

Voor de drukhoudende delen van de installatie is dit onderdeel van de risicoanalyse die de fabrikant maakt bij het ontwerp. Dit wordt gecontroleerd door de EU-CBI, zie ook MW4.

Referenties
Warenwetbesluit drukapparatuur 2016 (artikel 8)
Grondslag
ArbeidsveiligheidOmgevingsveiligheid
M7

Beschadiging door directe omgeving

Beplanting of andere objecten in de directe omgeving mogen de LNG-afleverinstallatie niet kunnen beschadigen.

Grondslag
ArbeidsveiligheidBrandpreventieOmgevingsveiligheid
M8

Fundering en draagconstructie LNG-afleverinstallatie

Onder de LNG-afleverinstallatie is een doelmatige fundering en draagconstructie aangebracht.

Grondslag
ArbeidsveiligheidBrandpreventieOmgevingsveiligheid
M9

Fundering en draagconstructie LNG-afleverinstallatie

Een fundering of draagconstructie is vervaardigd uit materiaal dat een brand niet onderhoudt volgens NEN 6064.

Grondslag
ArbeidsveiligheidBrandpreventieOmgevingsveiligheid
M10

Aarding van de installatie

De LNG-afleverinstallatie is zelfstandig geaard. De LNG-afleverinstallatie is voorzien van potentiaalvereffening met veiligheidsaarding van statische elektriciteit volgens NEN 1010 en hoofdstuk 8 van NEN-EN-IEC 60204-1:2018.

Toelichting

Zie ook M23.

Grondslag
ArbeidsveiligheidOmgevingsveiligheidBrandpreventie
M11

Niet-elektrisch geleidend materiaal

Bij toepassing van niet-elektrisch geleidend materiaal is een verbinding van de elektrisch goed geleidende installatieonderdelen gewaarborgd.

Grondslag
ArbeidsveiligheidBrandpreventieOmgevingsveiligheid
M12

Bescherming tegen bevriezing en opwarming

Solenoïden, actuatoren en andere onderdelen van het ESD-systeem zijn beschermd tegen bevriezing. De onderdelen zijn aantoonbaar geschikt voor de omgevingstemperatuur en de luchtvochtigheid ter plaatse.

Toelichting

Bescherming tegen bevriezing kan bijvoorbeeld door het toepassen van instrumentenlucht met een dauwpunt van –40 °C en hercirculatie van instrumentenlucht over de actuator.

Grondslag
ArbeidsveiligheidBrandpreventieOmgevingsveiligheid
M13

Afsluiters – eisen

Afsluiters voor onderhoud en gestuurde afsluiters zijn aangebracht. In de LNG-vulleiding en op aansluitingen van de LNG-opslagtank (met uitzondering van de drukontlastingsapparatuur en niveaumetingen) zitten op zo kort mogelijke afstand van de LNG-opslagtank met de hand bedienbare afsluiters om onderhoud te kunnen plegen aan de gestuurde of ESD-afsluiters.

Afsluiters aan de LNG-opslagtank zijn gelast tot en met de eerste ESD-afsluiter. Er zijn inblokafsluiters om onderhoud veilig uit te kunnen voeren. Alle veiligheidsafsluiters zijn van een open/dicht-standaanwijzer voorzien. De veiligheidsafsluiters sluiten bij het wegvallen van de bekrachtiging. Als over de afsluiter een druk staat die gelijk is aan ten minste de beoordelingsdruk van LNG-opslagtank, moet de goede werking van een veiligheidsafsluiter gewaarborgd zijn. De veiligheidsafsluiters sluiten binnen 5 s na het wegvallen van de bekrachtigingspanning (activering ESD-1).

Grondslag
ArbeidsveiligheidBrandpreventieOmgevingsveiligheid
M14

Voorziening boil-off

De LNG-afleverinstallatie heeft een voorziening om het boil-offgas (methaan) te reguleren.

Bij regulier bedrijf wordt geen boil-offgas (methaan) naar de omgeving afgeblazen.

Toelichting

Dit kan bijvoorbeeld door het opvangen in een CNG-buffer, of door recondensatie van het gevormde boil-offgas.

Grondslag
BrandpreventieOmgevingsveiligheid

7.6.2Opslagtank voor LNG Normatief

LNG-opslagtanks vallen onder het Wbda 2016 (zie Paragraaf 7.2). Naast het Wbda 2016 gelden de maatregelen in deze paragraaf.

M15

Eisen LNG-opslagtank

Een LNG-opslagtank heeft:

  • een voorziening waarmee het binnenvat kan worden geleegd;
  • een drukmeter met een meet- en aanwijzingsbereik van ten minste de ontwerpdruk van de LNG-opslagtank.
Grondslag
ArbeidsveiligheidBrandpreventieOmgevingsveiligheid
M16

Draagconstructie LNG-opslagtank – eisen bij brand

De draagconstructie van de LNG-opslagtank behoudt tijdens een normale brand ten minste 60 min zijn functie. Deze brandwerendheid wordt bepaald volgens NEN-EN 1363-1.

Toelichting

De brandwerendheidsklasse voor draagconstructies wordt uitgedrukt met de letter R gevolgd door een waarde. Een waarde van R60 houdt in dat de constructie zijn draagvermogen 60 min (een uur) lang weet te behouden tijdens een normale brand.

Grondslag
ArbeidsveiligheidBrandpreventieOmgevingsveiligheid
MW17

Draagconstructie LNG-opslagtank – cryogene opslag

Met een risicoanalyse is aangetoond dat de draagconstructie van de LNG-opslagtank zijn functie behoudt bij het vrijkomen van LNG of LIN.

Toelichting

Dit is onderdeel van het ontwerp en wordt gecontroleerd door de EU-CBI, zie MW4.

Een lekkage van een cryogene vloeistof (bijvoorbeeld vanuit leidingwerk of verladingsactiviteiten) kan zorgen voor blootstelling van de draagconstructie aan temperaturen die, afhankelijk van de toegepaste materialen, brosse breuk tot gevolg kunnen hebben.

Grondslag
ArbeidsveiligheidBrandpreventieOmgevingsveiligheid
M18

Impactanalyse van opvang LNG bij lekkage

De wijze van opvang van LNG bij lekkage van appendages direct aan de LNG-opslagtank of bij lekkage van de LNG-opslagtank wordt bepaald aan de hand van een impactanalyse.

Toelichting

Zie ook M119. Het achterliggende doel van de impactanalyse is dat lekkend LNG niet naar de verkeerde plaatsen kan stromen en er voorkomen wordt dat LNG zich kan ophopen onder de LNG-afleverinstallatie of onder de lossende LNG-tankwagen.

Grondslag
ArbeidsveiligheidBrandpreventieOmgevingsveiligheid
M19

Overvulbeveiliging LNG-opslagtank

Een LNG-opslagtank is uitgevoerd met twee onafhankelijk van elkaar werkende niveaumeetsystemen volgens NEN-EN 13645 die ervoor zorgen dat het vullen van de LNG-opslagtank automatisch stopt bij het bereiken van de maximale vulgraad. De beveiliging tegen overvullen heeft ten minste betrouwbaarheidsniveau SIL 2 zoals bedoeld in NEN-EN-IEC 61511-1.

Bij hoog-hoogsignalering (niveaubewaking van de maximumvullingsgraad van de LNG-opslagtank) vindt activatie van het ESD-1-systeem plaats.

Grondslag
ArbeidsveiligheidBrandpreventieOmgevingsveiligheid
Aanvullende eisen voor een LNG-opslagtank op een ponton/drijvende installatie
M20

LNG-afleverinstallatie beschermd tegen cryogene effecten en hittestraling

Een LNG-afleverinstallatie die op een drijvende installatie geplaatst is, is zo geconstrueerd dat de drijvende installatie is beschermd tegen cryogene effecten en hittestraling.

Toelichting

Voorschriften met betrekking tot de constructie-eisen van een drijvende installatie staan in de Binnenvaartregeling. Cryogene effecten die kunnen optreden, mogen geen nadelige invloed hebben op de constructie van de LNG-afleverinstallatie. De LNG-afleverinstallatie is zowel bestand zijn tegen cryogene effecten als tegen hittestraling. Dit vraagt om verschillende voorzieningen en/of maatregelen voor beide situaties, zoals bijvoorbeeld:

  • afvoer van koude vloeistof met behulp van rvs-platen of een waterscherm (het waterscherm blijft in werking bij een noodstop);
  • koudedetectie op plaatsen waar mogelijke lekkages verwacht worden (met activatie ESD-1-systeem);
  • brandblusvoorzieningen en temperatuurdetectie (bij brand op de ponton).
Grondslag
ArbeidsveiligheidBrandpreventieOmgevingsveiligheid

7.6.3Vulpunt en vullen van de LNG-opslagtank Normatief

M21

Vulpunt – ligging en markering

Het LNG-vulpunt van de LNG-opslagtank:

  • is gemarkeerd om verwisseling met andere aansluitpunten te voorkomen;
  • is goed toegankelijk voor daartoe bevoegde personen;
  • bevindt zich bovengronds.
Grondslag
ArbeidsveiligheidBrandpreventieOmgevingsveiligheid
M22

Vulpunt – niveaumeter

Het vulpunt is voorzien van een niveaumeter waarop de vullingsgraad van de LNG-opslagtank continu kan worden afgelezen.

Nabij het vulpunt van een LNG-opslagtank is aangegeven wat de maximumvullingsgraad van de LNG-opslagtank is.

Toelichting

De maximumvullingsgraad verschilt per LNG-opslagtank. Zie Bijlage E voor een voorbeeldberekening van de maximumvullingsgraad volgens het ADR.

Grondslag
ArbeidsveiligheidBrandpreventieOmgevingsveiligheid
M23

Vullen van de LNG-opslagtank

Een LNG-vulpunt (installatie op land) heeft een technische voorziening, in de vorm van een of meer metallische aansluitpunten, zodat vanaf de LNG-tankwagen via het vulpunt een potentiaalvereffening (aarding) kan worden aangebracht. Dit wordt gedaan om het verschil in elektrostatische oplading tussen de LNG-tankwagen en de LNG-opslagtank op te heffen. De installatie is zo uitgevoerd dat het vullen van de LNG-opslagtank niet mogelijk is wanneer er geen goede equipotentiaalverbinding tussen een LNG-tankwagen en een LNG-afleverinstallatie is aangebracht.

Bij vullen van de LNG-opslagtank vanuit een schip is in de laadinstallatie een isolatieflens of isolatiepakking van niet-elektrisch geleidend materiaal geplaatst ter voorkoming van zwerfstromen tussen wal en schip.

Toelichting

De maximumweerstand in de equipotentiaalverbinding is 10 Ohm volgens NPR-CLC-IEC/TR 60079-32-1.

Grondslag
ArbeidsveiligheidBrandpreventieOmgevingsveiligheid
M24

Vulpunt – dodemansknop

Het vulpunt van de LNG-opslagtank is uitgevoerd met een dodemansknop. Een dodemansknop zorgt ervoor dat het vullen van de LNG-opslagtank alléén kan plaatsvinden door het om de drie minuten indrukken van deze knop. Als de dodemansknop niet tijdig wordt geactiveerd, stopt het vullen automatisch.

Een dodemansknop is zo uitgevoerd dat hij niet kan worden vastgezet.

Toelichting

De dodemansknop kan ook op de lossende LNG-tankwagen zitten. Het wordt gezien als een gelijkwaardige voorziening als de LNG-afleverinstallatie alleen wordt bevoorraad door een LNG-tankwagen met een dodemansknop.

Grondslag
ArbeidsveiligheidBrandpreventieOmgevingsveiligheid
M25

Afsluiter vulleiding LNG-opslagtank

De vloeistofleiding, bestemd voor het vullen van de LNG-opslagtank, is bij het LNG-vulpunt voorzien van een of meer afsluiters, die degelijk zijn ondersteund.

Grondslag
ArbeidsveiligheidBrandpreventieOmgevingsveiligheid
M26

Voorkomen terugstromen van LNG

Bij het vullen van de LNG-opslagtank mag LNG niet terugstromen naar de LNG-tankwagenzijde/-tankschipzijde. Dit kan worden bereikt door bovenvulling van de LNG-opslagtank in combinatie met een of meer terugslagkleppen in de stroomrichting. Als de maximaal toelaatbare druk aan de kant van de leverende LNG-tankwagen of -schip lager is dan de maximale druk van de LNG-opslagtank, dan zijn dit ten minste twee terugslagkleppen.

Toelichting

Het valt onder de verantwoordelijkheid van de chauffeur om zich te houden aan de werkinstructie voor het aanleveren en om de nodige voorzorgsmaatregelen te nemen.

Grondslag
ArbeidsveiligheidBrandpreventieOmgevingsveiligheid
M27

Operator heeft zicht op vulniveau LNG-opslagtank

Er is bij het LNG-vulpunt van de LNG-opslagtank een voorziening, waardoor de operator op land en op het schip tijdens het vullen goed zicht heeft op het vullingsniveau (in volumepercentage) en de drukopbouw van de LNG-opslagtank en voldoende tijd beschikbaar heeft om in te grijpen in de vulhandeling voordat het maximaal toelaatbare vullingsniveau/drukniveau wordt bereikt. De operator op het schip staat in continue verbinding met de operator op land waardoor voldoende tijd beschikbaar is om in te grijpen in de vulhandeling voordat het maximaal toelaatbare drukniveau wordt bereikt.

Toelichting

De in deze maatregel bedoelde voorziening is aanvullend op de uitlezing van de niveaumeter bedoeld in M22. De invulling (wijze van uitvoering) van deze (uitlees)-voorziening is vrij maar kan ook gecombineerd zijn met de uitlezing bedoeld in M22, mits deze goed zichtbaar is voor de operator op het schip.

Grondslag
ArbeidsveiligheidBrandpreventieOmgevingsveiligheid

7.6.4Noodstopvoorzieningen en ESD verbindingen Normatief

M28

Vulpunt – koppeling ESD-systeem bij vullen LNG-opslagtank

Er is een voorziening die de ESD-1 van het vulpunt koppelt aan de lossende LNG-tankwagen of het lossende tankschip.

Als de ESD-1 aan een van beide kanten wordt geactiveerd, stopt de lossing en sluiten de afsluiters automatisch.

Grondslag
ArbeidsveiligheidBrandpreventieOmgevingsveiligheid
M29

Noodstopvoorziening - noodstop bij (de)bunkeren

Er zijn meerdere noodstoppen beschikbaar, die snel bedienbaar zijn door het aanwezige personeel en die de noodstopvoorziening (ESD-1) automatisch activeren. De noodstop is zowel op het schip als aan wal te activeren en grijpt in aan de zijde van de afleverinstallatie en op het te (de)bunkeren vaartuig.

Grondslag
ArbeidsveiligheidBrandpreventieOmgevingsveiligheid
M30

Noodstopvoorziening - detectiemiddelen

Er zijn voldoende detectiemiddelen aanwezig die in geval van gaslekkage of brand in de LNG-afleverinstallatie de ESD-1 automatisch activeren.

Grondslag
ArbeidsveiligheidBrandpreventieOmgevingsveiligheid
M31

Noodstopvoorziening – werking ESD-1

Bij het activeren van de ESD-1 worden automatisch alle hoofdcomponenten in de veilige mode gebracht, vindt doormelding naar de operator plaats en vindt signalering plaats op locatie met een akoestisch signaal en een lichtsignaal. Alle vloeistofleidingen worden ingeblokt, zodat toe- en afvoer worden afgesloten.

Grondslag
ArbeidsveiligheidBrandpreventieOmgevingsveiligheid
M32

Koppeling ESD-systeem

Alle ESD-systemen zijn zo gekoppeld dat bij het wegvallen van de verbinding de ESD-1 wordt geactiveerd.

Grondslag
ArbeidsveiligheidBrandpreventieOmgevingsveiligheid
M33

ESD – resetprocedure

Er is een specifieke resetprocedure aanwezig om te voorkomen dat installatieonderdelen ongewild inschakelen na een ESD-situatie.

Grondslag
ArbeidsveiligheidBrandpreventieOmgevingsveiligheid
M34

ESD - noodstopvoorziening deactiveren, ESD resetten

Na het activeren van de noodstopvoorziening (ESD-1) wordt de installatie pas in bedrijf gesteld als:

  • de reden van het bedienen van de noodstop bekend is;
  • de aanleiding voor het activeren van de noodstopvoorziening is opgeheven.

De installatie kan en mag alleen terug in werking worden gezet na een volledige controle en diagnose.

Grondslag
ArbeidsveiligheidBrandpreventieOmgevingsveiligheid

7.6.5Leidingen en slangen Normatief

Leidingen

Leidingen, appendages, opslagvaten en toebehoren vallen onder het Wbda 2016. Naast het Wbda 2016 gelden de maatregelen in deze paragraaf.

MW35

Leidingen – eisen

Leidingen zijn:

  • één geheel of met gelaste verbindingen (en het aantal flensverbindingen is geminimaliseerd);
  • visueel te inspecteren;
  • spanningsvrij bevestigd.
Toelichting

Het Wbda 2016 stelt eisen aan de uitvoeringsmethoden en aan het personeel dat de verbinding maakt. Dit wordt gecontroleerd door de EU-CBI tijdens de fabricage en inzichtelijk gemaakt middels MW4.

Flensverbindingen geven meer risico op lekkage en zijn daarom zoveel mogelijk beperkt, zeker bij leidingen in een droge goot.

Referenties
Warenwetbesluit drukapparatuur 2016 (artikel 4, lid 1)
Grondslag
ArbeidsveiligheidOmgevingsveiligheid
MW36

Markering van LNG-leidingen

Markering van LNG-leidingen voldoet aan de Arbeidsomstandighedenregeling, hoofdstuk veiligheids- en gezondheidssignalering, artikel 8.12 t/m 8.14.

Toelichting

LNG-leidingen zijn herkenbaar door de kleur okergeel of het opschrift 'LNG'.

Referenties
Arbeidsomstandighedenregeling (hoofdstuk veiligheids- en gezondheidssignalering, artikel 8.12 t/m 8.14)
Grondslag
Arbeidsveiligheid
M37

Leidingen bovengronds of in een goot

LNG-leidingen van een LNG-afleverinstallatie zijn bij voorkeur bovengronds aangelegd. Als dit niet mogelijk is, zijn deze leidingen in een (droge) goot dan wel ondergronds gelegd, mits ze voldoende beschermd zijn tegen chemische, thermische en mechanische invloeden.

Grondslag
ArbeidsveiligheidBrandpreventieOmgevingsveiligheid
M38

Leidingen – eisen droge goot

Een goot voor leidingen is:

  • droog;
  • visueel te inspecteren;
  • van een draagkrachtige constructie;
  • zo uitgevoerd dat gas zich niet kan ophopen;
  • zo uitgevoerd dat gas zich niet kan verspreiden naar andere besloten ruimtes.
Toelichting

De draagkracht van de constructie is zijn aangetoond met een berekening op grond van een grondmechanisch onderzoek.

Besloten ruimtes zijn bijvoorbeeld kelders of rioleringsbuizen.

Grondslag
ArbeidsveiligheidOmgevingsveiligheid
M39

Eisen andere leidingen in een goot

Als er andere leidingen in een leidinggoot aanwezig zijn, die geen deel uitmaken van de LNG-afleverinstallatie, dan zijn deze andere leidingen bestand tegen cryogene omstandigheden.

Als niet-cryogene leidingen aanwezig zijn in een leidinggoot met cryogene leidingen:

  • liggen de niet-cryogene leidingen boven de cryogene leidingen;
  • raken de leidingen elkaar niet.
Toelichting

Er wordt aanbevolen om de leidingen in aparte mantelbuizen te leggen. Als dit niet mogelijk is, wordt voorkomen dat lekkage van LNG ongewenste effecten heeft op de niet-cryogene leidingen. Aanbevolen wordt om in elk geval een afstand van 10 cm aan te houden.

Grondslag
ArbeidsveiligheidBrandpreventieOmgevingsveiligheid
M40

Ondergrondse leidingen – eisen

Ondergrondse leidingen zijn:

  • gelegd in een laag schoon zand van ten minste 10 cm dikte;
  • ingegraven met een gronddekking van ten minste 60 cm;
  • bovengronds gemarkeerd;
  • doelmatig beschermd tegen corrosie en andere chemische invloeden;
  • doelmatig beschermd tegen mechanische invloeden;
  • doelmatig beschermd tegen thermische invloeden.
Toelichting

Schoon zand is vrij van stenen en andere harde voorwerpen.

Bescherming tegen corrosie is niet nodig als de leidingen bestaan uit corrosiebestendig materiaal. Bescherming tegen corrosie kan met een kathodische bescherming, coating of kunststof mantel. Aan de eisen is voldaan als de ondergrondse leidingen zijn geïnstalleerd volgens BRL K901/03 en de uitwendige bekleding tijdens het aanvullen van de leidingsleuven is gecontroleerd met een stroommeting volgens BRL K901/03.

Bovengronds geplaatste massa's, zoals (vracht)auto’s of stempels van een mobiele kraan, zijn van invloed op de mechanische belasting.

Grondslag
ArbeidsveiligheidOmgevingsveiligheid
M41

Ondergrondse leidingen – dubbelwandig

Ondergrondse LNG-leidingen zijn dubbelwandig uitgevoerd. De buitenmantel heeft dezelfde ontwerpcondities als de productvoerende leiding.

Grondslag
ArbeidsveiligheidBrandpreventieOmgevingsveiligheid
M42

Ondergrondse leidingen – lekdetectiesysteem

Een ondergrondse LNG-leiding heeft een lekdetectieysteem dat is gekoppeld aan een alarmeringssysteem.

Schriftelijk bewijsstukken tonen aan dat:

  • de ruimte tussen leiding en buitenmantel op het moment van ingebruikname vacuüm is;
  • de alarmering actief wordt bij verlies van het vacuüm.
Grondslag
ArbeidsveiligheidBrandpreventieOmgevingsveiligheid
M43

Bewijs dichtheid detectieruimte van dubbelwandige ondergrondse leiding

De detectieruimte van dubbelwandige ondergrondse leidingen is op dichtheid gecontroleerd. Hiervan is een schriftelijk bewijsstuk ter inzage aanwezig.

Grondslag
ArbeidsveiligheidBrandpreventieOmgevingsveiligheid
Slangen
M44

Losslang/afleverslang bij voorkeur uit één stuk

De gebruikte losslang/afleverslang bestaat bij voorkeur uit één stuk zonder koppelingen en flenzen.

Toelichting

Een minimaal aantal koppelingen en flenzen minimaliseert de lekkans. De losslang/afleverslang bestaat bij voorkeur uit één stuk tenzij er gewichtige redenen zijn om hiervan af te wijken, zoals hanteerbaarheid (arbo), maximale leverbare lengte of simultane levering vanuit verschillende tankauto's.

Grondslag
ArbeidsveiligheidBrandpreventieOmgevingsveiligheid
M45

Losslang/afleverslang – vloeistofvrij maken

Voordat een losslang of afleverslang wordt afgekoppeld, is deze vloeistofvrij gemaakt.

Grondslag
ArbeidsveiligheidBrandpreventieOmgevingsveiligheid
M46

Slangen behandelen volgens instructies leverancier

Slangen worden behandeld volgens de instructies van de leverancier.

Grondslag
ArbeidsveiligheidBrandpreventieOmgevingsveiligheid

Afhankelijk van welke partij de slang levert waarmee de LNG wordt gelost of afgeleverd/ge(de)bunkerd, geldt een kader voor de maatregelen die van toepassing zijn op het gebied van: basisuitvoering, inspectie en onderhoud, en de noodzaak tot het aanwezig zijn van een dry-break-/break-awaykoppeling.

In Tabel 2 is toegelicht welke maatregelen in welke situatie van toepassing zijn.

Tabel 2Maatregelen voor slangen

Type slang

Verbinding slang tussen:

Slang geleverd door:

Kader voor maatregelen

Maatregelen uit PGS 33-2 van toepassing

Losslang

Tankwagen en LNG-opslagtank

Tankwagen

PGS 33-2

M50

Losslang

Tankwagen en LNG-opslagtank

LNG-afleverinstallatie

PGS 33-2

M50

Losslang

Schip en LNG-opslagtank

Schip

ADN + PGS 33-2

MW49, M47 en M48

Losslang

Schip en LNG-opslagtank

LNG-afleverinstallatie

PGS 33-2

M47, M48 en M50

Afleverslang

Tankwagen en schip

Tankwagen

PGS 33-2

M47, M48 en M50

Afleverslang

Tankwagen en schip

Schip

ADN + PGS 33-2

MW49, M47 en M48

Afleverslang

Tankwagen en schip

LNG-afleverinstallatie

PGS 33-2

M47, M48 en M50

Afleverslang

LNG-opslagtank en schip

Schip

ADN + PGS 33-2

MW49, M47 en M48

Afleverslang

LNG-opslagtank en schip

LNG-afleverinstallatie

PGS 33-2

M47, M48 en M50

M47

Dry-break-/break-awaykoppeling bij slangverbindingen

Alle afzonderlijke flexibele slangverbindingen tussen het vaartuig enerzijds en de tankwagen, LNG-opslagtank en de afleverinstallatie (al dan niet op de drijvende installatie) anderzijds zijn voorzien van een gecombineerde dry-break-/break-awaykoppeling.

Toelichting

Deze maatregel is alleen van toepassing op LNG-voerende slangverbindingen.

Grondslag
ArbeidsveiligheidBrandpreventieOmgevingsveiligheid
M48

Aanvullende eisen – dry-break-/break-awaykoppeling

De te gebruiken dry-break/break-awaykoppelingen of dry-break-/emergency-release-koppelingen voldoen aan tabel 1 van NEN-EN-ISO 20519:2022.

De maximaal toegestane treksterkte in de langsrichting op de losslang, afleverslang of dampretourslang (indien aanwezig) zal altijd meer zijn dan driemaal de breekkracht van de dry-break-/break-awaykoppeling wanneer gebruikgemaakt wordt van een ‘break-bolt’-type dry-break-/break-awaykoppeling.

Bij het gelijktijdig afleveren door meerdere tankwagens via een manifold, is het manifold zo gezekerd dat deze de werking van de dry-break-/break-awaykoppeling niet nadelig beïnvloedt.

Grondslag
ArbeidsveiligheidOmgevingsveiligheidBrandpreventie
MW49

Eisen losslang/afleverslang – ADR/ADN

Slangassemblages die gebruikt worden voor laden, lossen en de afgifte van LNG bestemd als scheepsaandrijfstof voldoen aan deel 5.5.2 van ISO 20519 (Ships and marine technology – Specification for bunkering of liquefied natural gas fuelled vessels), en worden minstens éénmaal per jaar gecontroleerd en onderzocht volgens de aanwijzingen van de fabrikant. Een verklaring over dit onderzoek en de schriftelijke vastlegging van de berekende maximale druk zijn aan boord en worden meegevoerd.

Toelichting

Deze maatregel is van toepassing op de te gebruiken slangen op de locatie die tot het schip behoren en waar het ADN op van toepassing is.

Referenties
De Europese overeenkomst voor het internationale vervoer van gevaarlijke goederen over de binnenwateren (ADN), Bijlage, Artikel 8.1.6.2
Grondslag
ArbeidsveiligheidBrandpreventieOmgevingsveiligheid
M50

Eisen losslang/afleverslang – LNG-afleverinstallatie

De losslang en/of afleverslang wordt periodiek visueel geïnspecteerd volgens NPR 5527 en indien nodig vervangen.

De losslang en/of afleverslang wordt voor de eerste keer uiterlijk na drie jaar en vervolgens jaarlijks op deugdelijkheid gecontroleerd en hydraulisch beproefd volgens de methode in NEN EN-ISO 21012.

Als bij deze beproeving gebreken optreden, wordt de slang alsnog vervangen.

De beproeving wordt door of namens de beheerder van de LNG-afleverinstallatie uitgevoerd.

Van deze beproeving is een schriftelijke, gedagtekende verklaring opgemaakt. Deze verklaring wordt op verzoek getoond.

Aanvullend kan de fabrikant van deze slangen eisen stellen aan levensduur, inspectie en onderhoud. De aanwijzingen van de fabrikant worden opgevolgd.

Toelichting

Deze maatregel is van toepassing op de te gebruiken slangen op de locatie die niet tot het schip behoren, maar tot de LNG-afleverinstallatie of -tankwagen, en waarop het ADN niet van toepassing is.

Grondslag
ArbeidsveiligheidBrandpreventieOmgevingsveiligheid

7.6.6Drukontlasting Normatief

MW51

Drukontlasting – overdrukbeveiliging

De afzonderlijke insluitsystemen van een LNG-afleverinstallatie, waarin een druk kan ontstaan die hoger is dan de ontwerpdruk van die onderdelen, zijn voorzien van een doelmatige overdrukbeveiliging.

Toelichting

De afblaasveiligheidsvoorziening voor beveiliging tegen overdruk, evenals de overige leidingen en appendages waaruit LNG kan ontsnappen, kunnen elk zijn voorzien van een afblaasleiding, mits deze voldoende capaciteit heeft.

De PED stelt eisen aan de veiligheidsappendages, waaronder de drukontlastvoorzieningen. Dit wordt gecontroleerd door de EU-CBI tijdens de fabricage. Zie ook MW4.

Referenties
Warenwetbesluit drukapparatuur 2016 (artikel 4, lid 1)
Grondslag
ArbeidsveiligheidOmgevingsveiligheid
MW52

Drukontlasting – certificaat drukontlastingsklep

Een drukontlastingsklep heeft een certificaat. Op dit certificaat is vermeld: het merk, het type, het fabricagenummer, de testdatum en de ingestelde druk.

Toelichting

De PED stelt eisen aan de veiligheidsappendages. Dit wordt gecontroleerd door de EU-CBI tijdens de fabricage. Zie ook MW4.

Referenties
Warenwetbesluit drukapparatuur 2016 (artikel 4, lid 1)
Grondslag
ArbeidsveiligheidOmgevingsveiligheid
M53

Drukontlasting – verbinding afblaasvoorziening

De drukontlastingsapparatuur is verbonden met een centrale afblaasvoorziening (vent stack) op een veilige hoogte in relatie tot het aansluitende terrein.

Grondslag
ArbeidsveiligheidBrandpreventieOmgevingsveiligheid
M54

Temperatuurdetectie in afblaasleiding - activering noodstop

In de afblaasleiding is temperatuurdetectie aanwezig. Deze activeert de ESD-1 bij een sterke temperatuurverlaging door de aanwezigheid van LNG/koud NG in de afblaasleiding.

Toelichting

Deze maatregel geldt niet voor de drukontlasting/afblaasleiding op het manifold dat wordt gebruikt wanneer meerdere tankwagens gelijktijdig LNG afleveren aan een LNG-opslagtank (al dan niet op een ponton) of aan de brandstoftank van een schip.

Grondslag
ArbeidsveiligheidBrandpreventieOmgevingsveiligheid
M55

Drukontlasting – eisen afblaasvoorziening

Een afblaasvoorziening:

  • blaast af op een veilige plek;
  • heeft voldoende capaciteit;
  • kan niet worden afgesloten;
  • is tegen weersinvloeden en inregenen beschermd;
  • is van een materiaal dat geschikt is voor de toepassing en condities (druk en temperatuur);
  • is verankerd en tegen mechanische beschadiging beschermd;
  • is voorzien van een mogelijkheid om gecondenseerd water te kunnen aftappen;
  • beschikt over een uitlaatzijde die zo is uitgevoerd dat eventuele instroming van lucht onmogelijk is;
  • heeft voldoende doorsnede om het vereiste volume bij de maximumontwerpdruk te kunnen afblazen;
  • mondt uit op een hoogte die ten minste 1 m hoger is dan het hoogste gebouw binnen een straal van 5 m.
Toelichting

Op grond van het Wbda 2016 blaast een afblaasvoorziening op een veilige locatie af.

Grondslag
ArbeidsveiligheidBrandpreventieOmgevingsveiligheid
M56

Drukontlasting – berekening hoogte afblaasvoorziening

De hoogte van een afblaasvoorziening is berekend. Met de berekening is aangetoond dat de warmtestraling afkomstig van de fakkel van een afblaasvoorziening lager is dan:

  • 35 kW/m2 op de dubbelwandige en vacuümgeïsoleerde LNG-opslagtank, waarbij de tussenruimte is gevuld met perliet;
  • 10 kW/m2 op een andere LNG-opslagtank en overige installatieonderdelen en gebouwen binnen de begrenzing van de locatie waar de activiteit wordt verricht;
  • 3 kW/m2 op grondniveau binnen de begrenzing van de locatie waar de activiteit wordt verricht;
  • 1 kW/m2 op grondniveau buiten de begrenzing van de locatie waar de activiteit wordt verricht.

Met de berekening is ook aangetoond dat er geen plas van LNG ontstaat ten gevolge van LNG-vloeistofspray vanuit een afblaasvoorziening (‘rainout’). Het materiaal van de fakkel is bestand tegen hoge temperaturen bij de uitlaat.

Toelichting

Op grondniveau betekent tot 1 m boven het maaiveld.

Grondslag
ArbeidsveiligheidBrandpreventieOmgevingsveiligheid

7.7Gebruik van de installatie Normatief

7.7.1Algemene eisen Normatief

Voor een veilig werkende LNG-afleverinstallatie is de bedrijfsvoering van groot belang. Hierbij is het essentieel dat verantwoordelijkheden duidelijk zijn vastgelegd. Bij een LNG-afleverinstallatie zijn meestal de volgende personen betrokken: eigenaar, gebruiker, beheerder, operator, installateur, LNG-leverancier en afnemer van LNG. Elk van de betrokkenen heeft eigen verantwoordelijkheden voor de werking van de LNG-afleverinstallatie (zie ook de definities in Bijlage A). Behalve het vastleggen van verantwoordelijkheden is een aantal andere aspecten relevant voor een veilige bedrijfsvoering. Het gaat daarbij onder meer om:

  • het beheer van de LNG-afleverinstallatie;
  • het uitvoeren van periodieke controles;
  • het toezicht op de LNG-afleverinstallatie;
  • het vullen van de LNG-opslagtank;
  • het uitvoeren van werkzaamheden aan de LNG-afleverinstallatie.

In de hierna volgende paragrafen is een aantal specifieke onderwerpen die verband houden met de bedrijfsvoering nader uitgewerkt. Voor onderwerpen die niet in wetgeving zijn vastgelegd maar wel voor een veilige bedrijfsvoering essentieel zijn, zijn aanvullende maatregelen opgenomen.

M57

Eisen ingebruikname

Voordat de LNG-afleverinstallatie (weer) in gebruik wordt genomen, zijn de LNG-opslagtank, de appendages en het leidingwerk inwendig schoon. Laskorrels, vet, olie en ander organisch materiaal zijn zorgvuldig verwijderd. Na het reinigen wordt de installatie zo nodig gedroogd.

Grondslag
ArbeidsveiligheidBrandpreventieOmgevingsveiligheid
M58

Eisen in-/uitgebruikname

De LNG-afleverinstallatie wordt in/uit bedrijf genomen volgens de instructies uit de gebruikshandleiding van de leverancier/fabrikant van de LNG-installatie.

Toelichting

Zie ook het Warenwetbesluit drukapparatuur 2016 (artikel 18 en 20). Deze maatregel geldt ook bij onderhoud.

Grondslag
ArbeidsveiligheidBrandpreventieOmgevingsveiligheid
M59

Toezicht door deskundig personeel

Voor iedere afleverinstallatie is een operator aangewezen, die beschikt over de vereiste competenties om storingen die optreden tijdens het in inwerking zijn van de LNG-afleverinstallatie te kunnen interpreteren en mogelijk te kunnen verhelpen of op te volgen.

Er is 24/7 een ter zake deskundig persoon (telefonisch) beschikbaar die:

  • bekend is met de LNG-installatie;
  • de beschikking heeft over de actuele toestand van de LNG-installatie;
  • de beschikking heeft over actuele camerabeelden van de LNG-installatie;
  • de storingen en alarmen kan interpreteren en op kan volgen.

Op een veilige en toegankelijke plaats nabij de LNG-installatie zijn instructies aangebracht (eventueel in de sleutelkluis) met daarop het telefoonnummer waarop de hiervoor genoemde ter zake deskundige persoon bereikbaar is voor de hulpverleningsdiensten.

Voor het in voorkomende gevallen ter plaatse verrichten van handelingen aan de installatie om de gevolgen van een ongewoon voorval/incident te beperken is binnen 30 min na alarmering een ter zake deskundige ter plaatse.

Grondslag
ArbeidsveiligheidBrandpreventieOmgevingsveiligheid
M60

Verlichting installatie tijdens gebruik

De gehele LNG-afleverinstallatie is tijdens het onderhoud, vullen, (de)bunkeren en het leegmaken dusdanig verlicht dat het zicht op de installatie voor de te verrichten handelingen is gewaarborgd.

Grondslag
ArbeidsveiligheidBrandpreventieOmgevingsveiligheid
M61

Niet gelijktijdig lossen (andere) brandstoffen

Het lossen van een LNG-tankwagen of LNG-tankschip voor het vullen van de LNG-opslagtank vindt niet gelijktijdig plaats met het lossen van een tankwagen of schip met andere (motor)brandstoffen.

Voorgaande mag wel als de vulpunten van én de LNG-tankwagen en/of het LNG-tankschip zich op meer dan 25 m afstand bevinden van de andere tankwagen of het andere tankschip en de daarbij behorende vulpunten.

De hiervoor bedoelde afstand van 25 m geldt ook als twee LNG-tankwagens gelijktijdig aanwezig zijn voor het lossen van LNG, het (de)bunkeren van LNG of het leegmaken van de LNG-opslagtank of opgesteld staan in afwachting van. Bij gebruik van een manifold is een kortere afstand tussen aangesloten tankwagens toegestaan in verband met de beperkte slanglengte. De veilige opstelling is vooraf vastgelegd.

Grondslag
ArbeidsveiligheidBrandpreventieOmgevingsveiligheid
MW62

Persoonlijke beschermingsmiddelen

Bij alle activiteiten aan de LNG-afleverinstallatie worden adequate persoonlijke beschermingsmiddelen (PBM’s) voor omgang met cryogene en/of brandbare stoffen gebruikt.

Toelichting

De soort PBM's die worden toegepast zijn afhankelijk van de uitkomst van de RI&E. Gebruikelijk betekent dit: een persoonlijke LEL-O2-meter, veiligheidsbril, handschoenen, schoenen en (antistatische en brandvertragende) kleding, geschikt voor omgang met cryogene stoffen. Indien er risico aanwezig is op verdrinking wordt ook een reddingsvest gedragen.

Referenties
PBM’s voldoen aantoonbaar aan de essentiële gezondheids- en veiligheidseisen die voor het omgaan met de risico’s van cryogene stoffen zijn gesteld, zoals bepaald in de Verordening persoonlijke beschermingsmiddelen (EU 2016/425).
Grondslag
Arbeidsveiligheid

7.7.2Vullen van de LNG-opslagtank van een afleverinstallatie Normatief

Algemene eisen bij het vullen van een LNG-opslagtank
M63

Maximumvullingsgraad LNG-opslagtank

Bij het bepalen van de maximumvullingsgraad van de LNG-opslagtank wordt rekening gehouden met de vloeistofexpansie tijdens de standtijd.

Als er geen geborgde maatregelen zijn genomen om overschrijding van de maximumvullingsgraad door vloeistofexpansie te voorkomen, wordt de maximumvullingsgraad bepaald op basis van het ADR/ADN.

De berekening van de maximale vullingsgraad vindt plaats conformBijlage E.

Toelichting

De maximumvullingsgraad verschilt per LNG-opslagtank.

Grondslag
ArbeidsveiligheidBrandpreventieOmgevingsveiligheid
M64

Toezicht op vullingsgraad in relatie tot vloeistofexpansie

De chauffeur van de lossende LNG-tankwagen of operator van het lossende vaartuig zorgt ervoor dat de maximumvullingsgraad in de LNG-opslagtank niet wordt overschreden.

De chauffeur of operator heeft tijdens het vullen goed zicht op het vullingsniveau en de drukopbouw van de LNG-opslagtank.

Toelichting

Zie ook M22. Door het opwarmen van LNG zet de vloeistof uit, waardoor het niveau in de LNG-opslagtank na de vulling nog verder stijgt. Dit proces wordt omschreven als vloeistofexpansie.

Grondslag
ArbeidsveiligheidBrandpreventieOmgevingsveiligheid
M65

Communicatie maximumvullingsgraad LNG-opslagtank

Voordat met het vullen van de LNG-opslagtank wordt gestart, is het bedienend personeel ervan overtuigd dat de situatie in de omgeving voldoende veilig is. Tijdens het vullen van de LNG-opslagtank kan het bedienend personeel de bedieningsorganen van de LNG-tankwagen of het LNG-tankschip bedienen en van die plaats kunnen nagaan dat de maximaal toelaatbare vulling van de LNG-opslagtank niet wordt overschreden. Er heeft hierover voorafgaand aan het vullen communicatie plaats gevonden tussen het bedienend personeel van de LNG-tankwagen of van het LNG-tankschip en ook tijdens het vullen kan communicatie onbelemmerd plaats vinden.

Grondslag
ArbeidsveiligheidBrandpreventieOmgevingsveiligheid
Specifieke eisen bij het vullen van de LNG-opslagtank vanuit een LNG-tankwagen

Voor het vullen van de LNG-opslagtank is het essentieel dat dit uitsluitend gebeurt door en onder verantwoordelijkheid van de chauffeur van de lossende LNG-tankwagen, en na toestemming van de operator van de LNG-afleverinstallatie.

Bij het vullen wordt gewerkt volgens een vaste procedure. Deze procedure bevat technische aanwijzingen en instructies voor de LNG-tankwagenchauffeur.

M66

Procedure vullen LNG-opslagtank vanuit een LNG-tankwagen

Het aanleveren van LNG is vastgelegd in een procedure. Deze procedure omvat in elk geval:

  • de te volgen stappen voor het veilig aanleveren van LNG;
  • hoe wordt voorkomen dat de LNG-tankwagen tijdens het aanleveren kan wegrijden;
  • het opstellen in de wegrijrichting;
  • maatregelen bij het aan- en afkoppelen;
  • het gebruik van persoonlijke beschermingsmiddelen;
  • het afzetten van de locatie.

De procedure is bekend bij en beschikbaar voor de chauffeur van de LNG-tankwagen.

Grondslag
ArbeidsveiligheidBrandpreventieOmgevingsveiligheid
M67

Voorkomen terugstromen LNG – bunkeren of afleveren met meerdere tankwagens

Bij het gelijktijdig afleveren van LNG uit meerdere tankwagens direct aan een vaartuig of bij het vullen van de LNG-opslagtank, mag LNG niet terug kunnen stromen via het manifold van de ene naar een andere LNG-tankwagen. Hiervoor zijn terugslagkleppen aanwezig.

Toelichting

Het valt onder de verantwoordelijkheid van de beheerder dat de werkinstructie voor het aanleveren wordt gevolgd en om te verifiëren dat de noodzakelijke kleppen aanwezig zijn.

Grondslag
ArbeidsveiligheidBrandpreventieOmgevingsveiligheid
M68

Verbinding ESD-systemen van LNG-tankwagen met LNG-installatie

Het vullen van de LNG-opslagtank is niet mogelijk voordat de verbinding tussen de bedieningsorganen van de afsluiters van de te lossen LNG-tankwagen en de noodstopvoorziening van de afsluiters van de LNG-opslagtank tot stand is gebracht en zowel in warme als in koude toestand is getest (ESD-1). De in de vulleiding aanwezige, op afstand bedienbare, afsluiter is slechts tijdens het vulproces geopend.

Toelichting

De eis voor deze koppeling staat in M28.

De test betreft in elk geval het maken en testen van de verbinding tussen het ESD-systeem van de LNG-tankwagen en het ESD-systeem van de LNG-afleverinstallatie, en het testen van de werking van de automatische ESD-afsluiters. Dit betreft zowel een warme (bij omgevingstemperstuur) als een koude test (temperatuur LNG). Het doel van het testen van de ESD-afsluiters is het zeker stellen van de aansturing en werking van de afsluiters.

Grondslag
ArbeidsveiligheidBrandpreventieOmgevingsveiligheid
Specifieke eisen bij het vullen van de LNG-opslagtank vanuit een LNG-tankschip
M69

Procedure vullen LNG-opslagtank vanuit een LNG-tankschip

De installatie is zo ingericht dat het technisch mogelijk is om de LNG-opslagtank veilig te vullen. Het aanleveren van LNG is vastgelegd in een procedure. Deze procedure omvat in elk geval:

  • de te volgen stappen voor het veilig aanleveren van LNG;
  • hoe wordt voorkomen dat het LNG-tankschip tijdens het aanleveren zo beweegt dat de afleverinstallatie beschadigd kan worden;
  • maatregelen bij het aan- en afkoppelen;
  • het gebruik van persoonlijke beschermingsmiddelen;
  • het gebruik van de voorgeschreven ADN-checklist.

De procedure is bekend bij en beschikbaar voor de kapitein van het LNG-tankschip.

Toelichting

Als de LNG-opslagtank gevuld wordt vanuit een schip voldoet het schip aan de maatregelen die gelden vanuit het ADN, inclusief het gebruik, invullen en opvolgen van de checklist.

Grondslag
ArbeidsveiligheidBrandpreventieOmgevingsveiligheid
M70

Verbinding ESD-systemen LNG-tankschip en LNG-afleverinstallatie

Het vullen van de LNG-opslagtank vanuit het LNG-tankschip mag niet mogelijk zijn voordat de verbinding tussen de bedieningsorganen van de afsluiters van het te lossen LNG-tankschip en de noodstopvoorziening van de afsluiters van de LNG-opslagtank tot stand is gebracht en zowel in warme als in koude toestand is getest (ESD-1). De in de vulleiding aanwezige, op afstand bedienbare, afsluiter mag slechts tijdens het vulproces zijn geopend.

Toelichting

De test betreft in elk geval het maken en testen van de verbinding tussen het ESD-systeem van de LNG-tankwagen en het ESD-systeem van het LNG-aangedreven schip, en het testen van de werking van de automatische ESD-afsluiters. Dit betreft zowel een warme (bij omgevingstemperstuur) als een koude test (temperatuur LNG). Het doel van het testen van de ESD-afsluiters is het zekerstellen van de aansturing en werking van de afsluiters.

Grondslag
ArbeidsveiligheidBrandpreventieOmgevingsveiligheid
M71

Leverend LNG-tankschip bedrijfsgereed om weg te varen

Het leverend LNG-tankschip is altijd bedrijfsgereed om weg te kunnen varen.

Grondslag
ArbeidsveiligheidBrandpreventieOmgevingsveiligheid

7.7.3Bunkeren en debunkeren van LNG  Normatief

Algemene eisen bij het bunkeren of debunkeren van LNG aan vaartuigen
M72

Aanmeerplan bij (de)bunkeren

Er is een aanmeerplan aanwezig in het bunkerstation. Het aanmeren vindt volgens dit plan plaats.

Grondslag
ArbeidsveiligheidBrandpreventieOmgevingsveiligheid
M73

Gebruik van bunkercontrolelijsten

De LNG-bunkercontrolelijsten die worden gepubliceerd door de Centrale Commissie voor de Rijnvaart (CCR) worden gebruikt, ingevuld en nageleefd.

Toelichting

De bunkercontrolelijsten zijn zo aangepast dat deze kunnen worden gebruikt bij alle bunkerhandelingen vanaf de wal (zowel van LNG-opslagtank als van een of meer trucks) naar het schip. Daarnaast kunnen deze bunkercontrolelijsten worden gebruikt voor het debunkeren.

Referenties
LNG-bunkercontrolelijst: bunkerstation aan de wal – schip: https://www.ccr-zkr.org/files/documents/reglementRP/L_ctrl_avitaillement_GNL_stb_nl.pdfLNG-bunkercontrolelijst: tankwagen – schip: https://www.ccr-zkr.org/files/documents/reglementRP/L_ctrl_avitaillement_GNL_cb_nl.pdf
Grondslag
ArbeidsveiligheidBrandpreventieOmgevingsveiligheid
M74

Afspraken tussen personeel schip en personeel bunkerstation

De verantwoordelijk officier aan boord van het schip is verantwoordelijk voor de afspraken die gemaakt zijn tussen het personeel van het schip en van de verantwoordelijke operator van de afleverinstallatie volgens de bunkercontrolelijst (zoals aangegeven in M73).

Grondslag
ArbeidsveiligheidBrandpreventieOmgevingsveiligheid
M75

Toezicht op de aflevering van LNG

Het bunkeren of debunkeren van LNG is alleen toegelaten onder gelijktijdig toezicht van zowel het bedienend personeel van de afleverinstallatie als de dienstdoende gezagvoerder van het LNG-aangedreven schip.

Toelichting

De controlelijsten voor het bunkeren (zie M73) worden als hulpmiddel gebruikt voor het houden van toezicht.

Grondslag
ArbeidsveiligheidBrandpreventieOmgevingsveiligheid
M76

Borgen toezicht op bunkeroperaties

Het voortdurend en doelmatig toezicht op bunkeroperaties is gewaarborgd.

Grondslag
ArbeidsveiligheidBrandpreventieOmgevingsveiligheid
M77

Verbinding ESD-1-systeem LNG-tankwagen/LNG-opslagtank met schip

Het bunkeren of debunkeren van de LNG-brandstoftank aan boord van een schip is niet mogelijk voordat de verbinding tussen de bedieningsorganen van de afsluiters van de LNG-tankwagen of LNG-opslagtank en de noodstopvoorziening van de afsluiters van het met LNG aangedreven schip tot stand is gebracht en zowel in warme als in koude toestand is getest (ESD-1). De in de afleverleiding aanwezige, op afstand bedienbare, afsluiter is slechts tijdens het afleveren geopend.

Toelichting

De test betreft in elk geval het maken en testen van de verbinding tussen het ESD-systeem van de LNG-tankwagen/LNG-opslagtank en het ESD-systeem van het LNG-aangedreven schip, en het testen van de werking van de automatische ESD-afsluiters. Dit betreft zowel een warme (bij omgevingstemperstuur) als een koude test (temperatuur van LNG). Het doel van het testen van de ESD-afsluiters is het zeker stellen van de aansturing en werking van de afsluiters.

Grondslag
ArbeidsveiligheidBrandpreventieOmgevingsveiligheid
Specifieke eisen voor het bunkeren van LNG aan vaartuigen
M78

Eisen aan een LNG-afleverinstallatie

1) De LNG-afleverinstallatie is zo uitgevoerd dat als geen LNG wordt afgeleverd:

  • noodknoppen voor gebruik gereed zijn;
  • beveiligingsvoorzieningen voor gebruik gereed zijn;
  • gasdetectie actief is.

2) De LNG-afleverinstallatie is zo uitgevoerd dat tijdens de aflevering van LNG:

  • noodknoppen voor gebruik gereed zijn;
  • beveiligingsvoorzieningen voor gebruik gereed zijn;
  • gasdetectie actief is;

3) De LNG-afleverinstallatie is zo uitgevoerd dat bij incidenten:

  • de LNG-afleverinstallatie automatisch in de veilige stand wordt gezet en vergrendeld wanneer de automatisch werkende beveiligingsvoorzieningen zijn geactiveerd of als een noodknop wordt bediend.
Toelichting

De bedoelde beveiligingsvoorzieningen zijn bijvoorbeeld de temperatuurgevoelige elementen in de panelen van de afleverinstallatie en slangbreukdetectie.

Grondslag
ArbeidsveiligheidBrandpreventieOmgevingsveiligheid
M79

Gelijktijdige activiteiten tijdens het bunkeren van LNG

Als er gelijktijdig diverse brandstoffen en/of milieugevaarlijke stoffen worden gebunkerd, zijn de bedrijfslokatie en het ontvangende vaartuig hiervoor ingericht. De bunkeringen vinden plaats onder separaat en zorgvuldig toezicht. De beide bunkeringen worden beschouwd als aparte handelingen met passende procedures gebaseerd op een risicostudie.

Toelichting

Het gelijktijdig uitvoeren van bunkeroperaties wordt SIMBOPS (simultaneous bunker operations) genoemd. Daarnaast bestaat de vakterm SIMOPS (simultaneous operations) voor alle andere activiteiten die gelijktijdig met de LNG-bunkering worden uitgevoerd. Het bunkeren van LNG tijdens het varen, de overslag en het aan of van boord gaan van passagiers is niet toegestaan op basis van het Rijnvaart Politie Reglement artikel 15.07.

Grondslag
ArbeidsveiligheidBrandpreventieOmgevingsveiligheid
Specifieke eisen voor het debunkeren van de brandstoftank van een vaartuig
M80

Veiligheid debunkeren en/of leegmaken LNG-opslagtank

Voor de bijzondere handelingen van het debunkeren van een LNG-scheepsbrandstoftank en voor het leegmaken van de LNG-opslagtank:

  • is geen sprake van gelijktijdig laden/lossen/bunkeren van LNG of andere gevaarlijke stoffen;
  • is een specifieke risicoanalyse/veiligheidsstudie uitgevoerd om te bepalen of bij deze bijzondere handelingen de aanwezige beveiligingen functioneel blijven en toereikend zijn en welke aanvullende maatregelen/voorzieningen nodig zijn;
  • zijn specifieke werkprocedures opgesteld waarin de uitkomsten en aanvullende maatregelen/voorzieningen uit de risicoanalyse/veiligheidsstudie zijn verwerkt;
  • is telkens een LMRA uitgevoerd;
  • wordt de procedure in samenhang met de uitkomst van de LMRA gevolgd.
Toelichting

Om het debunkeren en leegmaken van de opslagtank mogelijk te maken, zijn beveiligingen mogelijk buiten werking gesteld worden. Het is ook mogelijk dat deze beveiligingen niet meer (of niet meer goed) functioneren door de gewijzigde omstandigheden.

Voorbeelden van vragen en risico's die in het kader van deze maatregel aan de orde kunnen komen zijn:

  • terugslagkleppen in leidingen die via bypasses of anderzins omzeild worden vanwege de tegengestelde stromingsrichting werken niet meer. Wordt terugstroming nu nog voorkomen?
  • de opslagtank kan bij debunkeren overvuld raken, het hoog-hoogalarm activeert, maar worden daarbij wel de juiste afsluiters dichtgestuurd?
  • noodafsluiters die bij een noodstop wel worden aangestuurd, maar mogelijk geen effect hebben als de LNG via een bypass gestuurd wordt;
  • sturingen of beveiligingen die tijdelijk uitgeschakeld worden.
Grondslag
ArbeidsveiligheidBrandpreventieOmgevingsveiligheid
Specifieke eisen voor het direct bunkeren LNG aan vaartuigen vanuit een of meer LNG-tankwagens op de wal

Naast de hieronder opgenomen specifieke maatregelen is ook M67 van toepassing op het direct bunkeren van LNG vanuit meerdere tankwagens gelijktijdig via een manifold.

M81

Voorkomen wegrijden LNG-tankwagen bij bunkeren

Bij het bunkeren van LNG vanuit een LNG-tankauto aan een vaartuig zijn maatregelen getroffen die voorkomen dat de tankwagen weg kan rijden zolang de afleverslang is aangekoppeld.

Grondslag
ArbeidsveiligheidBrandpreventieOmgevingsveiligheid
M82

Aarding van LNG-tankwagens tijdens bunkeren van LNG

Bij het bunkeren van LNG vanuit een LNG-tankauto aan een vaartuig is aarding van de LNG-tankwagen via een aardingspunt tot stand gebracht.

Indien het bunkeren vanuit meerdere LNG-tankauto’s via een manifold plaatsvindt, zijn deze tankauto’s en het manifold ten opzichte van elkaar tevens potentiaal vereffend.

Grondslag
ArbeidsveiligheidBrandpreventieOmgevingsveiligheid
M83

Isolatieflens van niet-electrisch geleidend materiaal

Er is een isolatieflens of isolatiepakking van niet-elektrisch geleidend materiaal geplaatst in de laadinstallatie ter voorkoming van zwerfstromen tussen wal en schip.

Grondslag
ArbeidsveiligheidBrandpreventieOmgevingsveiligheid
M84

Vacuümtrekken van de LNG-tankwagen voorkomen

In geval een pomp wordt toegepast tussen de LNG-tankwagen en het vaartuig is de pomp zo uitgerust dat vacuümtrekken van de LNG-tankwagen wordt voorkomen. 

Grondslag
ArbeidsveiligheidBrandpreventieOmgevingsveiligheid

7.7.4Leegmaken LNG-opslagtank in een tankwagen of vaartuig Normatief

Algemene eisen

Naast de hieronder opgenomen specifieke maatregelen is ook M80 van toepassing op het leegmaken van de LNG-opslagtank.

M85

Noodstopvoorziening – leegmaken LNG-opslagtank in tankwagen of vaartuig

De noodstopvoorzieningen van de installatie worden gebruikt bij het leegmaken van de LNG-opslagtank in een LNG-tankwagen of vaartuig.

Grondslag
ArbeidsveiligheidBrandpreventieOmgevingsveiligheid
M86

Toezicht leegmaken van de LNG-opslagtank in een LNG-tankwagen of vaartuig

Het leegmaken van de LNG-opslagtank in een LNG-tankwagen of vaartuig is alleen toegelaten onder gelijktijdig toezicht van zowel het bedienend personeel van de afleverinstallatie als de tankwagenchauffeur of de verantwoordelijk officier aan boord van het vaartuig.

Grondslag
ArbeidsveiligheidBrandpreventieOmgevingsveiligheid
Specifieke eisen voor het leegmaken van de LNG-opslagtank in een LNG-tankwagen
M87

Procedure leegmaken LNG-opslagtank naar een LNG-tankwagen

De installatie is zo ingericht dat het technisch mogelijk is om de LNG-opslagtank veilig leeg te maken. Het leegmaken van de LNG-opslagtank naar een LNG-tankwagen is vastgelegd in een procedure. Deze procedure omvat in elk geval:

  • de te volgen stappen voor het veilig leegmaken van de LNG-opslagtank;
  • maatregelen om te voorkomen dat de LNG-tankwagen overvuld wordt;
  • maatregelen om te voorkomen dat de LNG-tankwagen onder te hoge druk komt te staan;
  • hoe wordt voorkomen dat de LNG-tankwagen tijdens het aanleveren kan wegrijden;
  • het opstellen in de wegrijrichting;
  • maatregelen bij het aan- en afkoppelen;
  • het gebruik van persoonlijke beschermingsmiddelen;
  • het afzetten van de locatie.

De procedure is bekend bij en beschikbaar voor de chauffeur van de LNG-tankwagen.

Grondslag
ArbeidsveiligheidBrandpreventieOmgevingsveiligheid
Specifieke eisen voor het leegmaken van een LNG-opslagtank naar een LNG-tankschip
M88

Procedure leegmaken LNG-opslagtank naar een LNG-tankschip

De installatie is zo ingericht dat het technisch mogelijk is om de LNG-opslagtank veilig leeg te maken. Het leegmaken van de LNG-opslagtank is vastgelegd in een procedure. Deze procedure omvat in elk geval:

  • de te volgen stappen voor het veilig verpompen van LNG;
  • hoe wordt voorkomen dat het LNG-tankschip tijdens het aanleveren zo beweegt dat de afleverinstallatie beschadigd kan worden;
  • maatregelen bij het aan- en afkoppelen;
  • het gebruik van persoonlijke beschermingsmiddelen;
  • het gebruik van de voorgeschreven ADN-checklist.

De procedure is bekend bij en beschikbaar voor de kapitein van het LNG-tankschip.

Toelichting

Als de LNG-opslagtank wordt leeggemaakt naar een vaartuig, dan voldoet het schip aan de maatregelen die gelden vanuit het ADN, inclusief het gebruik, invullen en opvolgen van de checklist.

Grondslag
ArbeidsveiligheidBrandpreventieOmgevingsveiligheid

7.7.5Bewaken en monitoren Normatief

M89

Gasdetectie

Op locaties waar kans is op lekkage van LNG, zijn gasdetectoren aanwezig die continu de gasconcentratie meten.

Gasdetectoren zijn in elk geval aanwezig:

  • waar gas zich kan ophopen;
  • nabij elk afleverpunt;
  • bij het vulpunt van de LNG-opslagtank;
  • op overige locaties waar mensen werken met LNG-voerende installatieonderdelen.

Bij overschrijding van 10 % LEL (onderste explosiegrens) gaat er een melding naar de operator en bij overschrijding van 20 % LEL is er een ESD-1-activering.

Toelichting
  1. NEN-EN-IEC 60079-29-2 geeft geschikte locaties voor gasdetectoren. De aan het alarmsignaal te koppelen acties staan in M31.
  2. Dit houdt in dat het gasdetectiesysteem een volumepercentage brandbaar gas van 10 % van de LEL heeft gemeten. De LEL is de laagste concentratie waarbij een gas of damp in lucht explosief is. Bij 10 % LEL mogen er geen werknemers aanwezig zijn op grond van artikel 3.5g van het Arbobesluit.
  3. Bij het afleveren van LNG is het gebruikelijk dat een kleine hoeveelheid gas vrijkomt. Als de gasdetectie bij het afleveren 10 % LEL detecteert en deze detectie binnen 10 s verdwijnt, zijn geen maatregelen nodig.
Grondslag
ArbeidsveiligheidBrandpreventieOmgevingsveiligheid
M90

Gasdetectie – norm en controle

Het gasdetectiesysteem voldoet aan NEN-EN-IEC 60079-29-2 en NEN-EN 50402, en wordt geïnspecteerd, onderhouden en getest volgens de voorschriften van de fabrikant, met inachtneming van de aanwijzingen in de toepasselijke onderhoudsnormen (indien beschikbaar). Een controle wordt uitgevoerd door een deskundige op het gebied van gasdetectiesystemen.

Grondslag
ArbeidsveiligheidBrandpreventieOmgevingsveiligheid
M91

Temperatuurdetectie

Temperatuurdetectoren zijn in elk geval aanwezig nabij de LNG-opslagtank.

Deze detectoren geven een alarmsignaal bij een temperatuur:

  • lager dan –30 °C (onderschrijding lagetemperatuurgrens);
  • hoger dan +70 °C (overschrijding hogetemperatuurgrens).
Toelichting

De aan het alarmsignaal te koppelen acties staan in M31.

Grondslag
ArbeidsveiligheidBrandpreventieOmgevingsveiligheid
M92

Temperatuurdetectie – controle

Het temperatuurdetectiesysteem wordt geïnspecteerd, onderhouden en getest volgens de voorschriften van de fabrikant, met inachtneming van de aanwijzingen in de toepasselijke onderhoudsnormen (indien beschikbaar). Een controle wordt uitgevoerd door een deskundige op het gebied van temperatuurdetectiesystemen.

Grondslag
ArbeidsveiligheidBrandpreventieOmgevingsveiligheid
M93

Vlamdetectie

Vlamdetectie is aanwezig. De detector heeft in elk geval overzicht op:

  • het vulpunt van de LNG-opslagtank;
  • de LNG-opslagtank;
  • de pomp of leidingen naar het afleverpunt.

Bij detectie gaat er een melding naar de beheerder en is er een akoestisch signaal en een lichtsignaal.

Toelichting

Overzicht op de afleverinstallatie is niet nodig omdat deze al is voorzien van temperatuurdetectie.

Grondslag
ArbeidsveiligheidBrandpreventieOmgevingsveiligheid
M94

Vlamdetectie – norm en controle

Het vlamdetectiesysteem voldoet aan NEN-EN 54-10 en NEN-ISO 7240-10, en wordt geïnspecteerd, onderhouden en getest volgens de voorschriften van de fabrikant, met inachtneming van de aanwijzingen in de toepasselijke onderhoudsnormen (indien beschikbaar).

Een controle wordt uitgevoerd door een deskundige op het gebied van vlamdetectiesystemen.

Grondslag
ArbeidsveiligheidBrandpreventieOmgevingsveiligheid
M95

Noodstopscenario ESD-1 in werking

In de volgende situaties treedt minimaal het noodstopscenario ESD-1 in werking:

  • overschrijding van de gasdetectiegrens van 20 % LEL bij een gasdetector;
  • handmatige activering van een noodstop;
  • onder- of overschrijding van de temperatuurgrens van een temperatuursensor;
  • signalering hoog-hoogniveau (overschrijding maximumvullingsgraad);
  • vloeistofdetectie in de centrale afblaasvoorziening bij een temperatuur van –40 °C;
  • vlamdetectie;
  • een extern ESD-signaal (vanuit tankwagen of schip);
  • lekdetectie van een ondergrondse leiding.
Grondslag
ArbeidsveiligheidBrandpreventieOmgevingsveiligheid
M96

Monitoringsysteem beschikbaarheid

Het alarmerings- of notificatiesysteem (monitoringsysteem) en de actuele camerabeelden zijn beschikbaar zolang de LNG-afleverinstallatie operationeel is.

Als de dataverbinding met de LNG-afleverinstallatie en daarmee de monitoring op afstand wegvalt krijgt de deskundige persoon binnen 5 min een alarm.

Toelichting

In het geval van procesverstoringen kan ingrijpen nodig zijn om te voorkomen dat bijvoorbeeld de installatie onnodig lang koolwaterstoffen naar de atmosfeer zal uitstoten (‘venten’) of in een noodstopsituatie terecht zal komen.

Grondslag
ArbeidsveiligheidBrandpreventieOmgevingsveiligheid

7.7.6Werkzaamheden aan de installatie Normatief

De wijze waarop werkzaamheden aan de LNG-opslagtank veilig moeten worden uitgevoerd, zijn niet in wetgeving verankerd. Daarom zijn hiervoor in deze paragraaf maatregelen opgenomen.

M97

Veiligheid bij werkzaamheden

Bij het uitvoeren van werkzaamheden aan een LNG-afleverinstallatie levert de beheerder de installatie veilig op aan degene die er gaat werken. Dit betekent dat:

  • installatieonderdelen die worden geopend, vloeistofvrij en inert zijn gemaakt voordat de werkzaamheden beginnen;
  • een relevante controlelijst wordt toegepast die is afgestemd op de uit te voeren werkzaamheden;
  • de uit de ingevulde controlelijst voortvloeiende maatregelen ter waarborging van de veiligheid zijn getroffen;
  • de controlelijst tot 14 dagen na de werkzaamheden beschikbaar blijft.
Toelichting

De controlelijst heeft als doel het waarborgen van een veilige situatie tijdens het uitvoeren van werkzaamheden waarbij LNG kan vrijkomen. Denk aan werkzaamheden zoals ingassen, inkoelen en gasvrij maken of het verwisselen van veerveiligheden.

De controlelijst bevat geen technische informatie over de uitgevoerde werkzaamheden. Om die reden is het niet noodzakelijk de controlelijsten in het logboek van de installatie te bewaren. Wel wordt informatie over de uitgevoerde werkzaamheden in het logboek opgenomen.

In Bijlage G is ter indicatie een voorbeeld opgenomen van hoe een controlelijst eruit zou kunnen zien en welke aspecten op een controlelijst aan bod zouden kunnen komen.

Grondslag
ArbeidsveiligheidBrandpreventieOmgevingsveiligheid
M98

Werkvergunning bij werkzaamheden

Een werkvergunning is vereist voor alle werkzaamheden waaraan risico’s zijn verbonden maar die onder gecontroleerde omstandigheden en onder bepaalde voorwaarden veilig kunnen worden uitgevoerd.

Een schriftelijke werkvergunning is in elk geval vereist in gevallen waar personen in contact kunnen komen met LNG of wanneer LNG anderszins ongecontroleerd kan vrijkomen.

De schriftelijke werkvergunning wordt afgegeven door de eigenaar van de installatie of de door de eigenaar aangewezen verantwoordelijke.

Toelichting

Bij risicovolle werkzaamheden worden adequate technische en procedurele maatregelen getroffen, bijvoorbeeld door het opstellen een risicoanalyse. Ook een hijsplan kan hier deel van uitmaken.

Een controlelijst zoals bedoeld in M97 en Bijlage G kan tevens deel uitmaken van een werkvergunning.

Grondslag
ArbeidsveiligheidBrandpreventieOmgevingsveiligheid
M99

Plaatsen, verplaatsen of verwijderen LNG-opslagtank

Het plaatsen, verplaatsen of verwijderen van een LNG-opslagtank gebeurt uitsluitend in vloeistofloze en gasvrije toestand.

Grondslag
ArbeidsveiligheidBrandpreventieOmgevingsveiligheid

7.8Onderhoud, keuring, documentatie en opleiding Normatief

In deze paragraaf staan de algemene verplichtingen over onderhoud, keuring, opleiding en documentatie voor de LNG-afleverinstallatie. Specifieke verplichtingen bijvoorbeeld op het gebied van inspectie, onderhoud en testen van vlam-, gas- of vlamdetectie of voor bijvoorbeeld slangen of ondergrondse leidingen staan weergegeven in de betreffende paragraaf.

7.8.1Onderhouden en repareren Normatief

De gehele installatie moet altijd in goede staat van onderhoud verkeren en valt onder de verantwoordelijkheid van de gebruiker (zorgplicht). De beheerder van de installatie zorgt voor onderhoud, controle en inspectie van de LNG-afleverinstallatie.

M100

Procedure vloeistof- en gasvrij maken, inkoelen en ingassen van de installatie

Het gasvrij maken van een LNG-afleverinstallatie en het ingassen en vervolgens het in werking stellen van een LNG-afleverinstallatie, wordt uitgevoerd volgens hiervoor geëigende procedures. Deze procedures zien toe op de volgende activiteiten:

  • het drukloos maken van het systeem;
  • het vloeistofvrij maken van het systeem;
  • het gasvrij maken van het systeem;
  • het inertiseren van het systeem;
  • het opwarmen/afkoelen van het systeem volgens de instructies van de fabrikant;
  • het drogen van het systeem;
  • het ingassen/inkoelen van het systeem.

In deze procedures is in ieder geval aandacht gegeven aan de volgende onderwerpen:

  • werkvergunning en risicoanalyses;
  • methaan gehalte in % vol;
  • drukmanagement;
  • temperatuur van de tank;
  • tankholtes waar methaan kan ophopen tijdens/na inbrengen inert gas (alleen relevant bij inertiseren);
  • verklaring gasvrij door geautoriseerde partij (alleen relevant bij gasvrij maken);
  • eindbestemming methaanresten (mogelijke ontheffing autoriteiten).
Toelichting

De handelingen/procedurestappen voor de afzonderlijke activiteiten verschillen per activiteit. De handelingen/procedurestappen kunnen worden gebundeld in één document met in overweging neming van bovenstaande onderwerpen.

Bijlage G bevat ter indicatie een voorbeeld van een controlelijst die als onderdeel van de in deze maatregel genoemde procedures zou kunnen worden gebruikt.

Grondslag
ArbeidsveiligheidBrandpreventieOmgevingsveiligheid
MW101

Wijziging of reparatie drukapparatuur

Bij een voorgenomen wijziging of reparatie aan aangewezen drukapparatuur wordt een NL-CBI in kennis gesteld. Bij overige reparaties wordt een deskundige in kennis gesteld.

Toelichting

Zie ook Paragraaf 7.2. Daar waar in deze maatregel de NL-CBI wordt genoemd, kan ook de NL-KVG (keuringsdienst van gebruikers) worden gelezen.

Referenties
Warenwetbesluit drukapparatuur 2016 (artikel 26)Arbeidsomstandighedenbesluit (artikel 7.4a)
Grondslag
Arbeidsveiligheid
M102

Keuring, controle onderhoud – schema

Er is een vastgesteld schema voor keuring, controle en onderhoud van de LNG-afleverinstallatie.

Toelichting

In Bijlage F staat een voorbeeldschema gebaseerd op de wettelijke keuringstermijnen, aangevuld met mogelijke termijnen voor onderhoud en controle.

Grondslag
ArbeidsveiligheidBrandpreventieOmgevingsveiligheid

7.8.2Keuren en inspecteren Normatief

M103

Inspectie detectiesystemen

Detectiesystemen worden jaarlijks geïnspecteerd.

Grondslag
ArbeidsveiligheidBrandpreventieOmgevingsveiligheid
M104

Controle kathodische bescherming

Een kathodische bescherming wordt volgens de daarvoor geldende norm jaarlijks op zijn goede werking gecontroleerd door een geaccrediteerde inspectie-instelling volgens een accreditatieschema.

Toelichting

Dit kan bijvoorbeeld zijn: AS SIKB 6800/Protocol 6801.

Grondslag
ArbeidsveiligheidBrandpreventieOmgevingsveiligheid
MW105

Herkeuringstermijnen drukapparatuur

De herkeuringstermijnen worden bepaald door de NL-CBI (bij aangewezen drukapparatuur) en door de deskundige. De NL-CBI volgt daarbij de wettelijke termijnen.

Toelichting

Ook bij wijziging en reparatie wordt de NL-CBI in kennis gesteld.

Daar waar in deze maatregel de NL-CBI wordt genoemd, kan ook de NL-KVG (keuringsdienst van gebruikers) worden gelezen.

Referenties
Warenwetbesluit drukapparatuur 2016 (artikel 22)Arbeidsomstandighedenbesluit (artikel 7.4a)
Grondslag
Arbeidsveiligheid
MW106

Herbeoordeling drukapparatuur

De herbeoordeling van de aangewezen drukapparatuur wordt uitgevoerd door de NL-CBI. De overige onderdelen worden gekeurd door een deskundige.

Toelichting

Zie ookParagraaf 7.2.

Bij de herbeoordeling controleert de NL-CBI:

  • de inwendige toestand van de aangewezen drukapparatuur;
  • de uitwendige toestand van de aangewezen drukapparatuur;
  • de werking van de veiligheidsappendages.

Paragraaf 7.2 gaat in op de keuringstermijnen. In Bijlage F staat een voorbeeld van een keurings- en onderhoudsschema.

Daar waar in deze maatregel de NL-CBI wordt genoemd, kan ook de NL-KVG (keuringsdienst van gebruikers) worden gelezen.

Referenties
Warenwetbesluit drukapparatuur 2016 (artikel 22)Arbeidsomstandighedenbesluit (artikel 7.4a)
Grondslag
Arbeidsveiligheid

7.8.3Opleiding en training Normatief

M107

Aanleg, onderhoud, reparatie, reinigen – vakbekwaam personeel

Werkzaamheden voor aanleg, onderhoud, reiniging en reparatie worden uitgevoerd door personen die aantoonbaar deskundig zijn voor werkzaamheden aan de desbetreffende installatie.

Onderhoud gebeurt in overeenstemming met de aanwijzingen van de fabrikant.

Grondslag
ArbeidsveiligheidBrandpreventieOmgevingsveiligheid
M108

Opleiding operator LNG-installatie en gezagvoerder vaartuig

De operator van de LNG-installatie aan de landzijde en de gezagvoerder aan de vaartuigzijde zijn getraind en opgeleid om hun taken op adequate en veilige wijze uit te voeren.

Toelichting

De gezagvoerder van een vaartuig heeft een ADN-G-training gevolgd.

Grondslag
ArbeidsveiligheidBrandpreventieOmgevingsveiligheid
M109

Opleidingsniveau onderhoudspersoneel - verantwoordelijkheid

De beheerder van de LNG-afleverinstallatie is verantwoordelijk voor het juiste opleidingsniveau van het onderhoudspersoneel dat aan de LNG-afleverinstallatie werkt.

Grondslag
ArbeidsveiligheidBrandpreventieOmgevingsveiligheid

7.8.4Registratie en documentatie Normatief

M110

Documentatie

De volgende documenten of gegevens worden op de locatie bewaard:

  • bedrijfshandleiding;
  • afwijking van de in de bedrijfshandleiding vastgelegde normale bedrijfsvoering;
  • actuele plattegrondtekening met de installatie, locatie van leidingen en appendages, en gevarenzones;
  • installatiecertificaten;
  • certificaten van detectiesysteem;
  • certificaten van toegepaste materialen, onderdelen en appendages;
  • vergunningen;
  • veiligheidsinformatiebladen;
  • registratie van incidenten en ongewone voorvallen.

Het noodplan wordt op de locatie van de activiteit bewaard.

De bedrijfshandleiding bevat:

  • een instructie voor het personeel;
  • voorschriften voor metingen, keuringen, controles en beoordelingen;
  • voorschriften voor onderhoud;
  • een beschrijving van de werking van de installatie;
  • een beschrijving van de installatie aan de hand van een tekening, inclusief de ligging van de leidingen;
  • een installatieschema.
Toelichting

De documentatie kan digitaal zijn, maar dit kan ook een installatieboek en/of logboek zijn.

De instructie voor het personeel omvat bijvoorbeeld een werkinstructie voor in en uit bedrijf nemen, normaal bedrijf en storingen, en richtlijnen en aanwijzingen voor veiligheidsaspecten, waaronder een eventueel aanwezig noodplan en noodinstructie.

Een opgaaf van de onderwerpen die in noodinstructie voor niet Seveso-inrichtingen zullen zijn opgenomen is benoemd in M136.

Grondslag
ArbeidsveiligheidOmgevingsveiligheidBrandpreventie
MW111

Documentatie drukapparatuur

Zolang de LNG-afleverinstallatie in werking is of in werking kan worden gesteld, bewaart de gebruiker:

  • de EG-verklaring van overeenstemming (volgens (97/23/EG) of de EU-conformiteitsverklaring (volgens 2014/68/EU);
  • de gebruiksaanwijzing;
  • de verklaring van ingebruikneming;
  • de verklaring van herkeuring;
  • het aantekenblad;
  • de bij de beoordelingen en keuringen behorende rapporten.
Toelichting

De gebruiker kan deze documenten op verzoek tonen.

Referenties
Warenwetbesluit drukapparatuur 2016 (artikel 25, lid 3)
Grondslag
Arbeidsveiligheid
MW112

Aantekenblad drukapparatuur

Uitsluitend de betrokken NL-CBI is bevoegd op het aantekenblad aantekeningen te maken.

Toelichting
  1. Het aantekenblad wordt meegeleverd met de verklaring van ingebruikneming.
  2. Daar waar in deze maatregel de NL-CBI wordt genoemd, kan ook de NL-KVG (keuringsdienst van gebruikers) worden gelezen.
Referenties
Warenwetbesluit drukapparatuur 2016 (artikel 24, lid 3)
Grondslag
Arbeidsveiligheid
M113

Registratie en documentatie – bewaartermijn

De resultaten van metingen, keuringen, controles of beoordelingen worden bewaard en zijn beschikbaar totdat de resultaten van de eerstvolgende meting, keuring, controle of beoordeling beschikbaar zijn, maar in elk geval gedurende vijf jaar.

Dit zijn in elk geval:

  • rapporten van keuringen, inspecties, reparaties en wijzigingen;
  • inspecties van brandblusmiddelen;
  • rapporten van controle op de werking van detectiesystemen.
Toelichting
  1. Deze documenten mogen ook in digitale vorm beschikbaar zijn.
  2. Installaties, leidingen en apparatuur die vallen onder direct werkende wetgeving, zoals het Warenwetbesluit drukapparatuur 2016, het Warenwetbesluit drukvaten van eenvoudige vorm 2016, het Warenwetbesluit machines of het Warenwetbesluit explosieveilig materieel, zijn gehouden aan de in de desbetreffende direct werkende wetgeving genoemde bewaartermijnen.
Grondslag
ArbeidsveiligheidBrandpreventieOmgevingsveiligheid

7.9Veiligheid Normatief

In deze paragraaf staan de voorschriften met veiligheidseisen. Deze eisen zijn aanvullend op de algemene eisen voor de installatie en de eisen voor gebruik en onderhoud. Het gaat hier om onder andere eisen aan interne veiligheidsafstanden, de elektrische installatie en maatregelen die gericht zijn op het voorkomen en beperken van brand- en explosiegevaar.

7.9.1Algemeen Normatief

M114

Geen toegang tot installatie door onbevoegden

De LNG-afleverinstallatie is op een doelmatige wijze beschermd tegen toegang door onbevoegden door middel van een scheidingsconstructie.

Grondslag
ArbeidsveiligheidOmgevingsveiligheid
M115

Bliksembeveiliging

De LNG-afleverinstallatie is beveiligd tegen bliksem volgens de beveiligingsklasse die volgt uit een RI&E.

De beoordeling behorende bij de RI&E is voor dit onderwerp uitgevoerd volgens NEN-EN-IEC 62305-2.

Grondslag
ArbeidsveiligheidBrandpreventieOmgevingsveiligheid
M116

Verbod vullen en afleveren tijdens onweer

Het vullen of leegmaken van de LNG-opslagtank of het afleveren of debunkeren van LNG aan een vaartuig vindt niet plaats tijdens onweer.

Grondslag
ArbeidsveiligheidBrandpreventieOmgevingsveiligheid
M117

Geen brandgevaarlijk materiaal of begroeiing

Binnen de scheidingsconstructie rondom de LNG-afleverinstallatie is geen brandgevaarlijk materiaal of begroeiing aanwezig.

Grondslag
ArbeidsveiligheidBrandpreventieOmgevingsveiligheid

7.9.2Indeling terrein afleverinstallatie Normatief

M118

Terreininrichting – indeling en overzichtelijkheid

De algemene inrichting van installaties voor de opslag en aflevering van LNG is zo overzichtelijk mogelijk. Daarbij wordt gelet op dat:

  • er goed overzicht is door de operator;
  • er een overzichtelijke indeling is van opritten, afritten en terreinverharding met het oog op aanrijdingsgevaar;
  • er is voorzien in een goede standplaats (bij voorkeur een geïsoleerde opstelplaats) voor de lossende LNG-tankwagen zodat deze geen of een minimale belemmering voor het verkeer op de openbare weg vormt en zodat deze tijdens de aflevering de goede bediening en het overzicht over de gehele installatie niet nadelig beïnvloedt;
  • er goede en onbelemmerde toegankelijkheid is van de installatie bij bestrijding van een incident (zieM120);
  • op plaatsen waar onderhoud aan de installatie wordt uitgevoerd er minimaal twee vluchtmogelijkheden aanwezig zijn in verband met incidenten;
  • er rekening is gehouden met de ligging van de ATEX-zones en de afblaasveiligheden van het schip.
Toelichting

Zie ook M119.

Grondslag
ArbeidsveiligheidBrandpreventieOmgevingsveiligheidRampenbestrijding
M119

Terreininrichting – voorkomen effecten vrijkomend LNG

De terreininrichting, het afschot van de vloeren en de locatie van straatkolken zijn zo uitgevoerd dat eventueel vrijkomend LNG (spray of lekkage):

  • niet afloopt naar een straatkolk tenzij kan worden aangetoond dat LNG de straatkolk niet kan bereiken én een voorziening is getroffen om te voorkomen dat gas zich kan ophopen in het rioolsysteem;
  • niet afloopt naar leidinggoten;
  • niet afloopt naar een andere installatie met gevaarlijke stoffen;
  • niet afloopt naar de openbare weg;
  • zich niet kan ophopen onder de LNG-afleverinstallatie, de LNG-tankwagen of werktuig;
  • niet in contact kan komen met gasflessen of andere enkelwandige drukhouders.
Toelichting

In het geval van falen van de LNG-opslagtank kan zich een plas LNG onder de LNG-opslagtank vormen. Het plaatsen van een opvangbak of ommuring heeft geen veiligheidsverhogend effect.

Een voorbeeld van een voorziening om te voorkomen dat gas zich in het riool kan ophopen, is een waterslot op de straatkolk.

Grondslag
ArbeidsveiligheidBrandpreventieOmgevingsveiligheid
M120

Terreininrichting – bereikbaarheid hulpverleningsdiensten

Het terrein en het wegenstelsel en de toegankelijkheid/bereikbaarheid is zo ingericht dat elk deel van het terrein met installaties altijd vanuit ten minste twee richtingen te bereiken is door de hulpverleningsdiensten.

De toegankelijkheid/bereikbaarheid is afgestemd met het bevoegd gezag en de veiligheidsregio.

Uitgangspunten wegenstelsel:

  • een weg is minimaal 3,5 m breed;
  • de breedte van rijpaden is bij obstakels, zoals muren, dichte verticale constructies en/of gebouwen tenminste 4,5 m breed;
  • doodlopende rijpaden langer dan een voertuig worden in het ontwerp zoveel mogelijk gemeden. Indien er gebruikgemaakt wordt van een doodlopend rijpad dat langer is, dan is de breedte van dat pad tenminste 5,5 m om passage mogelijk te maken en is er aan het eind een keerlus aanwezig;
  • bij rijpaden en opstelplaatsen is rekening gehouden met een vrije doorrijhoogte van tenminste 4,2 m;
  • het terrein en het wegenstelsel op land is zo ingericht en geborgd dat de hulpverleningsdiensten met hun materieel altijd het incident en de brandveiligheidsvoorzieningen onbelemmerd en veilig kunnen bereiken met hun hulpverleningsvoertuigen;
  • brandkranen zijn tot 15 m afstand te benaderen met een blusvoertuig;
  • een blusvoertuig kan zich opstellen tot op 40 m afstand van een installatie op land, zodat een inzet gepleegd kan worden met de op het voertuig aanwezige bepakking.
Toelichting

De eisen voor bereikbaarheid zijn ontleend aan de Handreiking bluswater en bereikbaarheid van Brandweer Nederland. De uitvoering en omvang van een LNG-afleverinstallatie kan sterk verschillen en er is mogelijk sprake van een Seveso-inrichting waarbij de Veiligheidsregio beoordeelt of een bedrijfsbrandweer benodigd is in samenhang met de overige voorzieningen. Stem daarom de toegankelijkheid/bereikbaarheid en incidentbestrijding al vroeg af met het bevoegd gezag en de veiligheidsregio.

Grondslag
ArbeidsveiligheidBrandpreventieOmgevingsveiligheidRampenbestrijding
M121

Voorkomen aanrijdingsgevaar

Elk onderdeel van de LNG-afleverinstallatie, zoals bijvoorbeeld de LNG-opslagtank, de vulpunten en de drukontlastingsapparatuur, zijn zo gesitueerd dat er geen verhoogd gevaar op aanrijding ontstaat.

Grondslag
ArbeidsveiligheidBrandpreventieOmgevingsveiligheid
M122

Aanrijdbeveiliging - beperken effecten

Op plaatsen waar gevaar op aanrijding blijft bestaan, zijn maatregelen getroffen om de effecten van een aanrijding te beperken.

Toelichting

Gevaar voor aanrijding kan worden voorkomen door hier bij de inrichting van het terrein rekening mee te houden (zie M121). Daar waar dit niet mogelijk is, zijn aanvullende maatregelen noodzakelijk.

Relevante installatieonderdelen zijn bijvoorbeeld vulpunten, drukontlastingsapparatuur en LNG-opslagtank. Een aanrijdbescherming bestaat bijvoorbeeld uit een geleiderailconstructie of met beton gevulde stalen buizen.

Grondslag
ArbeidsveiligheidBrandpreventieOmgevingsveiligheid

7.9.3Interne veiligheidsafstanden Normatief

Een interne veiligheidsafstand is een minimumafstand bedoeld om escalatie van een voorzienbaar incident in of nabij een PGS-voorziening naar een installatieonderdeel, bouwwerken, opslagen en mensen niet zijnde werkenden (domino-effect) te voorkomen of te beperken. Deze interne veiligheidsafstand heeft geen relatie met afstanden in verband met explosieveiligheid als bedoeld in het Arbeidsomstandighedenbesluit en is niet bedoeld om gebouwen en plekken te beschermen waar mensen werkzaam zijn.

De interne veiligheidsafstanden in deze paragraaf zijn gebaseerd op de berekening van de warmtestraling zoals die zijn uitgevoerd voor PGS 33-1. Als er sprake is van een Seveso-inrichting dan wordt er maatwerk toegepast en is deze PGS niet (direct) van toepassing.

M123

Interne afstand – onderlinge afstanden en tot de terreingrens

De afstand vanaf alle onderdelen van de LNG-afleverinstallatie tot de terreingrens is ten minste 3 m.

De afstand vanaf de LNG-opslagtank tot het LNG-vulpunt en de opstelplaats van de tankwagen is ten minste 10 m.

De afstand van het LNG-vulpunt tot de opstelplaats van de tankwagen is kleiner dan 5 m.

De afstand vanaf een kwetsbaar object binnen de terreingrens tot:

  • het LNG-vulpunt en de opstelplaats van de LNG-tankwagen is ten minste 15 m;
  • het afleverpunt is ten minste 5 m;
  • de overige onderdelen van de LNG-afleverinstallatie is ten minste 3 m.
Toelichting

Voor Seveso-inrichtingen wordt maatwerk toegepast. Dit kan betekenen dat andere interne afstanden van toepassing zijn.

Een kwetsbaar object is bijvoorbeeld een tankshop of kantoor, maar ook een ander gebouw waar mensen verblijven of gevaarlijke stoffen worden opgeslagen.

Voor de LNG-tankwagen is de aansluiting van de losslang op het vulpunt het referentiepunt.

Grondslag
OmgevingsveiligheidBrandpreventie
M124

Interne afstand – berekening warmtestraling

Tussen niet-LNG-gebonden activiteiten die een brand kunnen onderhouden en de LNG-afleverinstallatie is de afstand zo dat de warmtestraling lager is dan:

  • 10 kW/m2 op onbeschermde installatieonderdelen;
  • 35 kW/m2 op een dubbelwandige en vacuüm geïsoleerde LNG-opslagtank, waarbij de tussenruimte is gevuld met perliet.

Dit wordt aangetoond met een berekening.

Grondslag
BrandpreventieOmgevingsveiligheid
M125

Afstand – riool- en kelderopeningen

De afstand tussen onderdelen van de LNG-afleverinstallatie en riool- en kelderopeningen is ten minste 5 m.

De afstand geldt niet als is aangetoond dat zich geen gas en geen LNG kan ophopen in het rioolsysteem of in kelderopeningen.

Toelichting

De afstand van 5 m is erop gebaseerd dat er op die afstand geen LNG meer is. Een voorbeeld van een voorziening om te voorkomen dat gas zich in het riool kan ophopen, is een waterslot op de straatkolk. In M119 zijn eisen gesteld aan de riolering.

Grondslag
BrandpreventieOmgevingsveiligheid

7.9.4Brandveiligheid Normatief

De beschrijving van de gevaareigenschappen van LNG staan in Paragraaf 2.1.3. De specifieke brandscenario’s die kunnen optreden bij een LNG-afleverinstallatie staan in Hoofdstuk 4.

Er kan voor brand grofweg onderscheid gemaakt worden in:

  • een (beginnende) brand in de omgeving, bijvoorbeeld van een voertuig;
  • een (beginnende) brand in de gebouwen of technische ruimtes of andere onderdelen van de LNG-afleverinstallatie waarin geen (L)NG voorkomt;
  • een brand als gevolg van het vrijkomen van (L)NG.

Een beginnende brand in de omgeving of in gebouwen wordt veelal met kleine blusmiddelen of andere op de aard en omvang van de situatie afgestemde blusmiddelen bestreden. Bij gebouwen is op grond van de bouwregelgeving daarnaast sprake van een bepaalde brandwerendheid, zodat een brand in het gebouw niet direct effecten heeft op de omgeving.

Verder is met M124 geborgd dat niet-LNG-gebonden activiteiten op voldoende afstand van de LNG-afleverinstallatie plaatsvinden om te grote warmtebelasting op de LNG-installatie te voorkomen.

Bij een (L)NG-brand is er sprake van een gasbrand. Blussen van een gasbrand zonder de bron te stoppen, is niet wenselijk in verband met mogelijke herontsteking van de gaswolk. Het is dus zaak om een brand/lekkage van LNG snel te detecteren en de bron aan te pakken door de noodstopvoorziening te activeren. Daarmee zal de uitstroming van LNG en daarmee de LNG-brand in de meeste gevallen snel stoppen. Wat dan resteert is brand van de aangestraalde omgeving.

Is er sprake van lekkage van LNG zonder ontsteking, dan kan dit naar een veilige locatie weg stromen zodat het zich niet op kan hopen onder de installatie.

Maatregelen in samenhang vastleggen

Afhankelijk van de scenarioduur en de effecten van de brand op de omgeving en de installaties kan het nodig blijken om brandveiligheidsvoorzieningen te realiseren in samenhang met de procestechnische maatregelen om zo escalatie te voorkomen. Bescherming van de installaties en draagconstructies tegen brand kan door deze delen over te dimensioneren en/of door passieve bescherming (brandwerende bekleding) aan te brengen en/of actieve bescherming (koeling met water) aan te brengen. Omdat de omvang en uitvoering van de LNG-afleverinstallatie sterk kan verschillen is per situatie maatwerk nodig bij vergunningverlening. Daarom is voorzien in een maatregel (zie M129) die vereist dat de brandveiligheidsvoorzieningen en de daarbij aan te houden normen en uitgangspunten vastgelegd zijn in een brandveiligheidsplan. Het uitgangspunt in het brandveiligheidsplan is een situatiebeschrijving en een scenarioanalyse.

De maatregelen in deze PGS zijn gericht op het voorkomen en beperken van de omvang en duur van een incident met een LNG-afleverinstallatie en het voorkomen van escalatie bij brand in of nabij de LNG-installatie. De (bedrijfs)brandweer zal bij een incident ter plaatse komen. Met name bij langdurige branden kan een (bedrijfs)brandweerinzet nodig zijn, omdat bijvoorbeeld de passieve brandbescherming niet lang genoeg standhoudt. Om het handelingsperspectief voor de (bedrijfs)brandweer in beeld te krijgen, moet hier in het brandveiligheidsplan aandacht aan worden besteed.

Door Brandweer Nederland zijn generieke protocolkaarten (https://nipv.nl/lng-liquid-natural-gas/) opgesteld voor het handelingsperspectief van de brandweer bij incidenten met LNG-activiteiten.

Bijzondere situaties

Voor Seveso-inrichtingen (vanaf 50 ton LNG) geldt al een wettelijke eis dat deze over een veiligheidsbeheerssysteem moeten beschikken waarbij de noodzakelijke (brand)veiligheidsmaatregelen en –middelen op basis van een specifieke scenarioanalyse vastgesteld worden. Daarbij zullen deze maatregelen en middelen dus veelal aanvullend zijn op de genoemde maatregelen in deze paragraaf. Bij Seveso-inrichtingen worden de keuzes en maatregelen veelal vastgelegd in een brandveiligheidsplan. Daarnaast worden Seveso-inrichtingen door de veiligheidsregio beoordeeld op bijzonder gevaar voor de openbare veiligheid en de eventueel noodzakelijke rol van een bedrijfsbrandweer om die gevaren te beheersen. Bij die beoordeling wordt rekening gehouden met de aanwezige stationaire voorzieningen om de gevolgen te beheersen/beperken.

Het bunkeren vanuit een enkele tankwagen naar een LNG-aangedreven schip heeft als bijzonderheid dat er geen eisen gesteld mogen worden aan de brandveiligheidsvoorzieningen aan boord van het schip en op de tankwagen. Dat is namelijk in strijd met het EU-recht dat de aanvullende eisen als een verstoring van de vrijemarktwerking ziet. De noodzakelijke eisen worden al gesteld vanuit de scheepvaartregelgeving en het ADR.

Wanneer vanuit meerdere tankwagens gelijktijdig gebunkerd wordt via een manifold, kunnen in theorie wel aanvullende brandveiligheidseisen gesteld worden aan het manifold, omdat het manifold niet onder het ADR en de scheepvaartregelgeving valt. In de praktijk is de inhoud van het manifold beperkt en zijn vooral de gekoppelde noodstopvoorzieningen en voldoende afstand tot andere activiteiten van belang om de brandrisico’s beperkt te houden. Er zijn dan geen additionele blusmiddelen nodig naast de reeds beschikbare blusmiddelen op de tankwagens en aan boord van het schip.

De situatie waarbij een LNG-installatie op een drijvende installatie (ponton) staat, heeft als bijzonderheid dat de drijvende installatie geen deel uitmaakt van het toepassingsgebied van deze PGS. De (brand)veiligheidseisen aan de drijvende installatie (de ponton) volgen uit de Binnenvaartregeling. De eisen aan de LNG-installatie en de drijvende installatie worden daarbij in hun onderlinge samenhang gezien in het brandveiligheidsplan.

M126

Voldoende brandblusmiddelen aanwezig

Bij de LNG-afleverinstallatie zijn voldoende brandblusmiddelen aanwezig om bij elk installatieonderdeel een beginnende brand effectief te kunnen bestrijden. Brandblusmiddelen zijn onbelemmerd bereikbaar en zijn steeds voor onmiddellijk gebruik beschikbaar.

Toelichting

De nadere uitwerking van de benodigde middelen vindt plaats in het brandveiligheidsplan (zie M129).

Grondslag
ArbeidsveiligheidBrandpreventieOmgevingsveiligheid
M127

Brandblusmiddelen – voldoen aan NEN-norm

Een brandblusser is geschikt voor de brandklassen B en C volgens NEN-EN 2 en voldoet aan de eisen van de NEN EN 3-reeks.

De eigenschappen, prestatie-eisen en beproevingsmethoden van een brandblusser zijn gebaseerd op NEN-EN 3-7, waaruit blijkt dat deze geschikt is voor bestrijding van brandklassen B en C.

Brandblussers hebben een blusvermogen van ten minste 43A/233B volgens NEN-EN 3-7.

Toelichting

Het blusvermogen van 43A/233B (dit is aangegeven op de brandblusser) is gekozen uit oogpunt van veiligheid. Het is van toepassing op zowel een brand van vaste stoffen als een vloeistofbrand, terwijl ook wordt gerekend met het gebruik van de brandblusser door personen die daarin niet geoefend zijn.

Het blusvermogen kan worden gerealiseerd door zowel een poeder- als een schuimblusser. De minimale blusduur bij dit blusvermogen is 15 s. Ook voor een ongeoefende biedt dit voldoende kans op het blussen van een beginnende brand.

Grondslag
ArbeidsveiligheidBrandpreventieOmgevingsveiligheid
M128

Brandveiligheidsvoorzieningen – onderhoud, inspectie en testen

Brandveiligheidsvoorzieningen zijn opgenomen in een systematiek van onderhoud, inspectie en testen waarbij voor elk item de inspectiefrequentie en de uit te voeren handelingen vastliggen.

De inspectiefrequentie en uit te voeren handelingen zijn vastgesteld op basis van wettelijke eisen en zoveel vaker als de fabrikant dan wel de NFPA 25-voorschrijft.

Onderhoud, inspectie en testen van brandveiligheidsvoorzieningen worden door een ter zake deskundige uitgevoerd.

Grondslag
ArbeidsveiligheidBrandpreventieOmgevingsveiligheid
M129

Brandveiligheidsplan

De voor de activiteiten benodigde (brand)veiligheidsvoorzieningen en daarbij te hanteren uitgangspunten zijn vastgelegd in een door het bevoegd gezag goedgekeurd (brand)veiligheidsplan. De activiteiten vinden alleen plaats volgens het goedgekeurde brandveiligheidsplan.

Het brandveiligheidsplan bevat ten minste de volgende onderdelen:

  1. een situatiebeschrijving met een overzicht van de mogelijke brand- en/of explosiegevaarlijke en/of giftige (afval)stoffen;
  2. de resultaten van een scenarioanalyse, waaruit blijkt welke scenario’s (aard en omvang) per installatie/activiteit verwacht worden in samenhang met de bouwkundige, installatietechnische en organisatorische maatregelen en voorzieningen om die scenario’s te voorkomen en/of in omvang te beperken;
  3. een overzicht van de aard, uitvoering en situering van:
    1. (brand)veiligheidsvoorzieningen;
    2. systemen voor detectie en melding;
    3. insluitsystemen en noodstopvoorzieningen;
    4. bluswatervoorzieningen;
    5. afvoer en opvangvoorzieningen voor verontreinigd bluswater en/of vrijkomende (afval)stoffen en de daarbij te hanteren normen/richtlijnen/uitgangspunten;
  4. per scenario het handelingsperspectief voor de (bedrijfs)brandweer;
  5. een overzichtstekening met schaal 1:500 met daarop de onder D. genoemde zaken;
  6. de opzet van de noodorganisatie en indien van toepassing de bedrijfsbrandweer;
  7. de wijze en frequentie van inspectie (op werking, staat en situering), onderhoud en testen van de (brand)veiligheidsvoorzieningen;
  8. de wijze waarop (brand)veiligheidsvoorzieningen tegen externe invloeden beschermd worden (hittestraling, vorst, corrosie, enz.);
  9. testprotocol(len) voor de uit te voeren opleveringstesten met wijze van uitvoering en goed- en afkeurcriteria en/of vermelding van de keuze voor beoordeling door een onafhankelijke inspectie-instelling met het daarbij aan te houden inspectieschema per (brand)veiligheidsvoorziening;
  10. verwijzing naar onderzoek, gebruikte normen, richtlijnen, voorschriften/eisen.

Ten minste elke vijf jaar wordt het brandveiligheidsplan geëvalueerd en indien nodig aangepast. De evaluatie en indien van toepassing het aangepast brandveiligheidsplan worden ter goedkeuring aan het bevoegd gezag voorgelegd.

Grondslag
ArbeidsveiligheidBrandpreventieOmgevingsveiligheid
M130

Uitgangspuntendocument (UPD)

De grondslag van (brand)veiligheidsvoorzieningen is vastgelegd in een uitgangspuntendocument (UPD) dat alle informatie bevat die nodig is om te kunnen beoordelen of de voorziening doeltreffend is.

Het UPD bevat ten minste de volgende onderdelen: het ontwerp, de sturing, de installatie, het beheer en het onderhoud. De frequentie en wijze van controle en inspectie wordt in het UPD vastgelegd.

Het UPD wordt ter goedkeuring voorgelegd aan het bevoegd gezag. Het UPD kan een onderdeel uitmaken van het brandveiligheidsplan. Bij nieuwbouw en na significante wijzigingen is een (initiële) opleveringstest van de (brand)veiligheidsvoorzieningen uitgevoerd met positief resultaat om de goede werking en uitvoering volgens het (brand)veiligheidsplan en UPD aan te tonen. Activiteiten vinden pas plaats als de in het goedgekeurde UPD voor de activiteit vastgestelde (brand)veiligheidsvoorzieningen aantoonbaar gebruiksklaar zijn.

Ten minste elke vijf jaar wordt het UPD geëvalueerd en indien nodig aangepast. De evaluatie en indien van toepassing het aangepast UPD worden ter goedkeuring aan het bevoegd gezag voorgelegd.

Toelichting

Als een blus- of koelsysteem in het brandveiligheidsplan staat, dan kunnen daaraan nadere eisen zijn gesteld in de omgevingsvergunning (voor de onderdelen van het UPD en de uit te voeren inspecties).

Grondslag
BrandpreventieOmgevingsveiligheid
M131

Bluswatervoorziening – capaciteit

In de directe nabijheid van de LNG-afleverinstallatie is een bluswatervoorziening aanwezig. De capaciteit, leveringsduur en uitvoering van de bluswatervoorziening is afgestemd op de aard en omvang van de activiteiten en de ligging.

De bluswatervoorziening is uitgevoerd volgens de uitgangspunten in het vastgestelde brandveiligheidsplan (zie M129).

Toelichting

De hoeveelheid bluswater die beschikbaar is, is erop gericht dat de LNG-afleverinstallatie kan worden gekoeld bij brand in de installatie, dan wel dat de aangestraalde LNG-afleverinstallatie voldoende wordt gekoeld in het geval van brand in de omgeving.

De bluswatervoorziening is afhankelijk van de aard, omvang en ligging van LNG-afleverinstallatie en de getroffen maatregelen. Het betreft dus maatwerk. In overleg met het bevoegd gezag en de brandweer zijn de uitgangspunten voor de bluswatervoorziening vastgesteld.

Grondslag
OmgevingsveiligheidBrandpreventie
M132

Bluswatervoorziening – brandkranen

Brandkranen binnen de begrenzing van de locatie waar de activiteit wordt verricht, zijn zo gelegen dat de blusvoertuigen de brandkranen tot op een afstand van 15 m goed kunnen benaderen.

Toelichting

Deze maatregel is relevant wanneer de aanwezigheid van brandkranen noodzakelijk blijkt op grond van maatregel M131.

Onderhoud en controle zijn de verantwoordelijkheid van degene die de activiteiten verricht en vallen onder de zorgplicht.

Grondslag
OmgevingsveiligheidBrandpreventie
M133

Waterfilm

Om het dek en de constructie van een ponton met een LNG-afleverinstallatie te beschermen tegen cryogene blootstelling is een systeem aanwezig dat een continue aaneengesloten waterfilm over het dek van de ponton laat lopen bij de manifolds voor het (de)bunkeren en het leveren van LNG dan wel het leegmaken van de LNG-opslagtank. De waterfilm kan vrij afstromen naar het oppervlaktewater.

De waterfilm is aanwezig:

  • bij de voorbereidingen om een slang aan te sluiten voor het leveren en/of (de)bunkeren van LNG dan wel bij het leegmaken van de LNG-opslagtank;
  • gedurende het leveren en/of (de)bunkeren van LNG dan wel bij het leegmaken van de LNG-opslagtank;
  • totdat het leveren, leegmaken en/of (de)bunkeren van LNG afgerond is en de slang(en) afgekoppeld zijn en de aansluiting(en) van het manifold voorzien zijn van een blindflens;
  • bij alle activiteiten waarbij via een manifold met vloeibare stikstof gewerkt wordt.

Indien het dek en de constructie van de ponton met constructieve voorzieningen is beschermd tegen cryogene blootstelling, dan is het systeem voor een waterfilm niet noodzakelijk.

Toelichting

Een waterfilm over het dek voorkomt dat de koude van een cryogene lekkage tijdens leveren/(de)bunkeren/leegmaken een brosse breuk veroorzaakt in het dek. Een waterfilm wordt ook toegepast aan boord van schepen die LNG leveren/bunkeren, maar die vallen buiten het toepassingsbereik van deze PGS. De eis is alleen van toepassing op een LNG-afleverinstallatie op een ponton.

Grondslag
ArbeidsveiligheidBrandpreventieOmgevingsveiligheid

7.9.5Explosieveiligheid Normatief

MW134

Gevarenzone-indeling

Eisen voor de gevarenzone-indeling zijn opgenomen in het Arbeidsomstandighedenbesluit.

Referenties
Arbeidsomstandighedenbesluit (artikel 3.5d lid 5 en lid 6)
Grondslag
Arbeidsveiligheid
MW135

Explosieveilig materiaal en materieel

In gevarenzones wordt explosieveilige apparatuur (elektrisch en mechanisch) gebruikt die geschikt is voor de desbetreffende zone.

Toelichting

Deze maatregel staat ook in het Arbeidsomstandighedenbesluit. Meer informatie hierover staat in Bijlage D.

Referenties
Arbeidsomstandighedenbesluit (artikel 3.5e onder e) Warenwetbesluit explosieveilig materieel 2016
Grondslag
Arbeidsveiligheid

7.9.6Noodplan, incidenten en calamiteiten Normatief

M136

Noodinstructie aanwezig

Tijdens het afleveren van LNG is een duidelijk zichtbare en leesbare noodinstructie aanwezig op een veilige locatie voor de te nemen maatregelen in het geval van ongewone voorvallen.

Deze noodinstructie bevat in ieder geval:

  1. de noodstop van het systeem;
  2. maatregelen in geval van onopzettelijk vrijkomen van vloeibare of gasvormige brandstof, bijvoorbeeld bij het bunkeren;
  3. maatregelen in geval van brand of andere incidenten op de installatie;
  4. maatregelen in geval van het afdrijven van het vaartuig;
  5. gebruik van de veiligheidsuitrusting;
  6. activering van de alarminstallatie;
  7. evacuatieprocedure.
Toelichting

De exploitant stelt deze instructie beschikbaar voor de partijen die betrokken zijn bij de aflevering.

Grondslag
ArbeidsveiligheidBrandpreventieOmgevingsveiligheidRampenbestrijding
M137

Acties bij incidenten en ongewone voorvallen

De volgende acties worden in elk geval uitgevoerd in het geval van een incident of ongewoon voorval:

  • Activeer de noodstopvoorzieningen om verladingen te stoppen en het installatieonderdeel in een veilige toestand te brengen.
  • Zorg voor waarschuwing en ontruiming van de omgeving.
  • Indien nodig, waarschuw de hulpverleningsdiensten.
  • Waarschuw de gebruiker/beheerder van het bunkerstation.
  • Waarschuw de vaarwegbeheerder en/of havenautoriteit.
Grondslag
ArbeidsveiligheidBrandpreventieOmgevingsveiligheidRampenbestrijding
M138

Noodplan – inhoud

Een actueel noodplan is aanwezig. Het noodplan is gericht op het beperken en beheersen van calamiteiten en ongevallen en de bescherming van werknemers en de leefomgeving. In het noodplan staat in elk geval een beschrijving van:

  • reële scenario’s van ongewone voorvallen;
  • de te nemen maatregelen en de beschikbare hulpmiddelen;
  • het gebouw, de technische installaties, de locaties van gevaarlijke stoffen en de beschikbare hulpmiddelen;
  • de manier van melden en doormelden van het ongewoon voorval, zowel binnen als buiten de organisatie;
  • de interne organisatie en taken en verantwoordelijkheden.

Personen die ter plaatse van de LNG-afleverinstallatie werkzaam zijn, zijn op de hoogte van de inhoud van het noodplan en de noodprocedures.

Het noodplan is direct beschikbaar en onbelemmerd toegankelijk voor het personeel.

Toelichting

De interne organisatie omvat in elk geval de organisatie van de bedrijfshulpverlening en het ontruimingsplan (indien aanwezig). Hieronder valt ook de opleiding van werknemers. Ook de coördinatie met en steun aan externe hulpdiensten is onderdeel van de interne organisatie.

Sommige bedrijven, zoals ARIE-bedrijven, hebben op grond van het Arbeidsomstandighedenbesluit een noodplan. Ook voor Seveso-hogedrempelinrichtingen geldt de eis van een noodplan. Voor die bedrijven overlapt deze maatregel met die andere wet- en regelgeving. Meer informatie over het Arbeidsomstandighedenbesluit en de ARIE-regeling staat in Bijlage D.

Grondslag
ArbeidsveiligheidBrandpreventieOmgevingsveiligheidRampenbestrijding
M139

Noodplan – afstemming

Het noodplan en de alarmopvolging is afgestemd met het bevoegd gezag en de veiligheidsregio. Afstemming vindt plaats bij relevante wijzigingen in het noodplan of de alarmopvolging en in elk geval om de drie jaar.

Toelichting

Voor de driejaarlijkse afstemming is aangesloten bij het Arbeidsomstandighedenbesluit. Meer informatie staat in Bijlage D.

Grondslag
ArbeidsveiligheidBrandpreventieOmgevingsveiligheidRampenbestrijding
M140

Noodplan – beproeven

Het noodplan wordt in elk geval om de drie jaar beoordeeld en beproefd en zo nodig bijgewerkt. Als het noodplan wordt bijgewerkt, wordt rekening gehouden met:

  • de toegepaste werkmethoden en productiemethoden;
  • de veranderingen van technische en organisatorische aard bij de hulpverleningsdiensten;
  • de veranderingen in het veiligheidsinzicht die belangrijke gevolgen kunnen hebben voor de risico’s van ongevallen.
Toelichting

Voor de driejaarlijkse beoordeling en beproeving is aangesloten bij het Arbeidsomstandighedenbesluit. Dit bepaalt dat het noodplan ten minste eenmaal per drie jaar wordt beproefd, geëvalueerd en indien nodig gewijzigd. Meer informatie staat in Bijlage D.

Grondslag
ArbeidsveiligheidBrandpreventieOmgevingsveiligheidRampenbestrijding

7.9.7Pictogrammen en aanwijzingen Normatief

In aanvulling op onderstaande maatregel geldt dat schepen die komen (de)bunkeren of LNG als brandstof gebruiken in het kader van scheepvaartregelgeving (RPR) diverse kentekens voeren. Specifieke informatie over deze kentekens (bebording) is opgenomen in Bijlage C.7.

MW141

Borden en pictogrammen

De eisen voor borden en pictogrammen staan in de artikelen 8.9, 8.10 en 8.11 van de Arbeidsomstandighedenregeling.

Toelichting

Meer informatie over de Arbeidsomstandighedenregeling staat in Bijlage D.

Referenties
Arbeidsomstandighedenregeling (artikel 8.9, 8.10 en 8.11)
Grondslag
Arbeidsveiligheid

8Gelijkwaardige maatregelen

8.1Criteria voor het toepassen van gelijkwaardige maatregelen

Een gelijkwaardige maatregel is een alternatief voor een in een PGS-richtlijn beschreven maatregel. Als een bedrijf een alternatief wil toepassen voor een in Hoofdstuk 7 genoemde maatregel, dan is het van belang vooraf de volgende aspecten na te gaan:

  • Mag een alternatieve maatregel worden toegepast?
  • Voldoet het alternatief aan de criteria waaraan het wordt getoetst?
  • Welke formele stappen zijn nodig om een alternatief toe te kunnen passen?

Ook is het van belang alle gegevens goed te documenteren, omdat het bevoegd gezag of de toezichthouder moet kunnen beoordelen of de alternatieve maatregel gelijkwaardig is. Deze aspecten zijn hieronder nader toegelicht.

Mag een alternatieve maatregel worden toegepast?

Dat hangt af van de wettelijke grondslag van de maatregel. Dit is per maatregel aangeduid met:

  • Omgevingsveiligheid (Omgevingsveiligheid);
  • Brandpreventie (Brandpreventie omgevingsveiligheid);
  • Arbeidsveiligheid (Arbeidsveiligheid);
  • Rampenbestrijding (Brand- en rampenbestrijding).

8.2De wettelijke grondslag is Arbeidsveiligheid

Deze maatregel is beschreven vanuit de doelen van de Arbeidsomstandighedenwet. Een andere dan de beschreven maatregel is mogelijk zolang de wetgeving dit toelaat. De mogelijkheid tot het treffen van (alternatieve) gelijkwaardige maatregelen geldt alleen voor de maatregelen die een nadere uitwerking zijn van de doelvoorschriften in de arbeidsomstandighedenwetgeving. Die mogelijkheid is er in elk geval niet voor middelvoorschriften uit de arbeidsomstandighedenwetgeving en verplichtingen uit verordeningen, warenwetbesluiten en productrichtlijnen, zoals:

  • het verbod op het werken met bepaalde stoffen;
  • maatregelen in paragraaf 2a ‘Explosieve atmosferen’ van het Arbeidsomstandighedenbesluit;
  • maatregelen/verplichtingen uit de Verordening persoonlijke beschermingsmiddelen, de Warenwetbesluiten drukapparatuur 2016, explosieveilig materieel 2016, Warenwetbesluit machines, enz.

In de PGS-reeks worden de arbeidsveiligheid-maatregelen waarvan niet mag worden afgeweken, geplaatst in een oranje blok (DWW-maatregel).

Gelijkwaardigheid wil zeggen dat de alternatieve maatregel de veiligheid van de werknemers op minimaal hetzelfde niveau beschermt. Zie hiervoor ook onderstaand kader met criteria voor de toetsing van de gelijkwaardigheid. De verantwoordelijkheid voor het onderbouwd aantonen van de gelijkwaardigheid van alternatieve maatregelen ligt bij het bedrijf. Dat vereist een zorgvuldige documentatie. Voorafgaande toestemming is niet nodig. Pas bij toezicht of ongevalsonderzoek wordt er door de Nederlandse Arbeidsinspectie getoetst.

Criteria arbeidsveiligheid voor het toepassen van gelijkwaardige maatregelen

Bij de toetsing van gelijkwaardigheid hanteert de Nederlandse Arbeidsinspectie een aantal criteria:

  • Vanuit arbeidsomstandigheden gezien is een alternatieve maatregel gelijkwaardig aan de PGS-maatregel als deze voldoet aan:
    1. de stand van de wetenschap en professionele dienstverlening, ook wel de stand der techniek genoemd;
    2. een onveranderde trede in de arbeidshygiënische strategie;
    3. het uitgangspunt dat organisatorische maatregelen geen alternatief zijn voor technische maatregelen;
  • Een alternatieve maatregel is gelijkwaardig als de veiligheid van de werknemers minimaal op hetzelfde niveau beschermd zijn. Het is aan de werkgever om te bepalen welke maatregelen hij moet treffen om de werknemers te beschermen.
  • Gelijkwaardige maatregelen zijn een nadere uitwerking van de doelvoorschriften in de wetgeving. Voor middelvoorschriften en productrichtlijnen is het gelijkwaardigheidsprincipe niet van kracht. De beoordeling van gelijkwaardigheid van maatregelen ten behoeve van de veiligheid van werknemers is een taak en verantwoordelijkheid die alleen bij de Nederlandse Arbeidsinspectie ligt.
  • De Nederlandse Arbeidsinspectie beoordeelt de gelijkwaardigheid van maatregelen ten behoeve van enveiligheid van werknemers bij inspecties en ongevalsonderzoek in het kader van de naleving van de Arbeidsomstandighedenwet.

8.3De wettelijke grondslag is omgevingsveiligheid of brandpreventie omgevingsveiligheid

Deze maatregel is beschreven vanuit de doelen van de Omgevingswet. Een andere dan de beschreven maatregel is altijd mogelijk, mits deze alternatieve maatregel gelijkwaardig is. Bij de beoordeling geldt als criterium of er met het alternatief hetzelfde resultaat wordt bereikt. Dat resultaat is gekoppeld aan het doel uit deze PGS-richtlijn waarvoor de maatregel is beschreven. Het bedrijf moet de gelijkwaardigheid goed onderbouwd kunnen aantonen. Het bevoegd gezag heeft bij de toetsing een zekere beoordelingsvrijheid.

Wel moet het bedrijf de juiste procedure volgen. Dat betekent dat bij een vergunningplichtige activiteit de gelijkwaardigheid bij het bevoegd gezag vooraf moet worden aangetoond. Het resultaat van de beoordeling wordt vastgelegd in een beschikking.

Bij een niet-vergunningplichtige activiteit is er afhankelijk van het concrete geval een van de volgende processen van toepassing:

  • het gelijkwaardige alternatief moet vooraf worden aangevraagd waarna een maatwerkbesluit wordt opgesteld; of
  • het gelijkwaardige alternatief moet vier weken vooraf worden gemeld.

Er volgt geen beoordeling vooraf, die komt pas bij het toezicht aan de orde. Het bedrijf moet op elk moment de gelijkwaardigheid goed onderbouwd kunnen aantonen met documentatie.

8.4De wettelijke grondslag is zowel arbeidsveiligheid als omgevingsveiligheid / brandpreventie omgevingsveiligheid

Als de wettelijke grondslag voor een maatregel zowel arbeidsveiligheid als omgevingsveiligheid /brandpreventieis, dan gelden alle genoemde criteria en formele eisen. Elk bevoegd gezag beoordeelt alleen op grond van de doelen die voor zijn wetgevingsgebied gelden.

8.5Het documenteren van de gelijkwaardigheid van een alternatieve maatregel

Het goed onderbouwen en documenteren van de gelijkwaardigheid van een alternatieve maatregel is van belang. De wijze waarop een bedrijf dat kan doen, is afhankelijk van de specifieke omstandigheden en de aard van de maatregel. Aandachtspunten zijn in elk geval de volgende vragen:

  • Voor welke maatregel uit deze PGS-richtlijn is de voorgestelde maatregel een alternatief?
  • Op welke scenario’s en doelen heeft de alternatieve maatregel betrekking?
  • Kan worden aangetoond dat de alternatieve maatregel in dezelfde mate de doelen uit deze PGS-richtlijn bereikt en het optreden van scenario’s voorkomt of beperkt?
  • Wat is de mogelijke samenhang en het effect daarvan tussen de alternatieve maatregel en andere maatregelen uit deze PGS-richtlijn?
  • Is er een zorgvuldige onderbouwing dat aan de criteria voor de arbeidsveiligheid (zie Paragraaf 8.2) is voldaan?
  • Zijn alle onderzoeksrapporten, bevindingen, installatiegegevens, enz. die betrekking hebben op de gelijkwaardige alternatieve maatregel, goed gedocumenteerd?

Voor het proces voor de beoordeling van de gelijkwaardigheid van PGS-maatregelen in het kader van PGS Nieuwe Stijl is een informatieve Handreiking Beoordeling gelijkwaardigheid PGS-maatregelen ontwikkeld.

9Aandachtspunten

9.1Werkzaamheden aan de LNG-afleverinstallatie

Bij het uitvoeren van werkzaamheden aan een LNG-afleverinstallatie waarbij LNG of NG kan vrijkomen, is een veilige situatie worden gewaarborgd. Hiervoor kan een controlelijst, werkinstructie of een taakrisicoanalyse worden gebruikt.

Dit is altijd van belang bij het vullen van een lege LNG-afleverinstallatie, het spoelen van een LNG-afleverinstallatie, het verwisselen van een pomp van een LNG-opslagtank en het plaatsen, verplaatsen of verwijderen van een LNG-opslagtank.

Voorafgaand aan de werkzaamheden beoordeelt de installateur en/of operator of de LNG-afleverinstallatie volledig gasvrij en inert of uitsluitend drukvrij wordt gemaakt, of dat de werkzaamheden aan (een deel van) de LNG-afleverinstallatie onder druk kunnen worden uitgevoerd.

Het verwijderen of verplaatsen van een LNG-opslagtank mag uitsluitend worden uitgevoerd als alle vloeistof uit de LNG-opslagtank is verwijderd en de LNG-opslagtank gasvrij is. Dit wordt ter plaatse van de opstelling uitgevoerd door een daarin gespecialiseerd bedrijf.

De eisen voor reparaties en wijzigingen staan in artikel 14 van het Wbda 2016.

Een voorbeeld van een controlelijst voor werkzaamheden aan LNG-opslagtank staat in Bijlage G.

9.2Monitoring van de LNG-afleverinstallatie

In het geval van procesverstoringen kan ingrijpen nodig zijn om te voorkomen dat bijvoorbeeld de installatie onnodig lang aardgas naar de atmosfeer zal uitstoten (afblazen/’venten’). Ook het niet goed functioneren van verschillende procesonderdelen (bijvoorbeeld de pomp) kan worden veroorzaakt door procesomstandigheden en niet alleen door het mechanisch falen van het procesonderdeel.

9.3Emergency Shut Down

Een ‘emergency shut down’ (ESD)-systeem is een veiligheidssysteem dat ervoor zorgt dat de afleverinstallatie wordt uitgeschakeld en ingesloten. Er kan sprake zijn van een gelaagd ESD-systeem. In het kader van deze PGS zijn met betrekking tot het ESD-systeem alleen een ESD-1 en ERC relevant. Een gekoppeld ESD-systeem is in combinatie met een ‘emergency release coupling’ (ERC) of dry-break/break-awaykoppeling (ook wel breekkoppeling genoemd) een belangrijk onderdeel om escalatie van een incident te voorkomen. Bij een ESD-scenario zullen alle pompen gestopt worden en alle gekoppelde afsluiters teruggaan naar de veilige stand.

Zowel de installatie die valt onder PGS 33-2 als de installatie aan boord van het te bunkeren schip zijn voorzien van een ESD-systeem. Er is ook een voorziening aanwezig die beide systemen koppelt, zodat als aan één zijde de ESD geactiveerd wordt, de andere zijde automatisch meeactiveert. Dit wordt een interlinked ESD-systeem genoemd.

9.3.1ESD-1

Bij het activeren van de gekoppelde ESD-1-voorziening worden aan de leverende kant de pomp(en) uitgeschakeld en zowel aan de leverende als de ontvangende kant zullen de ESD-afsluiters teruggaan naar de veilige stand. De ESD-1 kan worden geactiveerd door o.a. een drukknop/noodstop, het wegvallen van de ESD-koppeling, een overschrijding van de maximale druk in een deel van de installatie, activeren overvulbeveiliging of gas-, vlam- of temperatuurdetectie. Het systeem is fail-to-safe uitgevoerd en enkel werken mits het is gekoppeld met het ontvangende schip of tankwagen. Zowel vanaf de leverende installatie als het ontvangende schip of tankwagen kan het ESD-systeem voor beide zijden geactiveerd worden. In het geval van een ESD-1-scenario stop(pen)t de pomp(en) en gaan de ESD-afsluiters terug naar de veilige stand. Pas nadat is gevonden wat de oorzaak is van het activeren van ESD-1, deze oorzaak is weggenomen en de veiligheden zijn gecontroleerd, kan het installatiedeel weer worden ingeschakeld. Dit kan zowel ter plaatse als op afstand.

9.3.2ERC

Het doel van de ERC, of dry-break-/break-away-coupling, is het beperken van uittreden van LNG in het geval van een ongewenste kracht op de slang of arm.

Een ERC is een passieve dry-breakkoppeling die door middel van een externe kracht op bijvoorbeeld een zogenaamde ‘fuse wire’ geactiveerd wordt. De twee helften zullen in dit geval ontkoppelen en insluiten met een minimale uitreding van LNG. De ERC kan ook actief aangestuurd worden door bijvoorbeeld stikstofdruk of hydrauliek, gekoppeld aan een monitoringsysteem. Dit wordt ook wel een PERC genoemd.

Een dry-break-/break-away-coupling is ook een passieve breekkoppeling, deze wordt echter geactiveerd door een directe kracht in de slang of arm die een zwak punt zal laten breken. Hierbij zullen de twee helften ontkoppelen met minimale uittrede van LNG. In de binnenvaart is de ERC een verplicht onderdeel (ES-TRIN annex VIII – 2.8.6) van de scheepsinstallatie. In de zeevaart is de ERC echter onderdeel van de leveringsinstallatie. In het geval dat beide partijen een ERC of break-awaysysteem hebben, wordt er zorg voor gedragen dat er nooit een ingesloten volume tussen beide koppelingen kan komen zonder een overdrukbeveiliging.

Bijlage AAfkortingen en begrippen Normatief

Deze bijlage bevat een lijst met afkortingen en begrippen die in deze PGS-richtlijn voorkomen. Deze PGS-richtlijn sluit zoveel mogelijk aan bij de begrippen uit het Besluit activiteiten leefomgeving en andere relevante wetten en regels. In de praktijk kunnen ook andere termen voorkomen. Daarom is in deze bijlage bij een aantal begrippen ook een alternatieve omschrijving gegeven, zodat duidelijk is wat met een bepaald begrip is bedoeld.

Bekijk deze tabel in een popup venster

Afkorting of begrip

Betekenis

Alternatieve omschrijving

Aardgas

Voor aardgas sluit de PGS-richtlijn aan bij de definitie in de Gaswet. Die luidt: “stof die bij een temperatuur van 15 oC en bij een druk van 1,013 25 bar in gasvormige toestand verkeert en in hoofdzaak bestaat uit methaan of een andere stof die vanwege haar eigenschappen aan methaan gelijkwaardig is.”

ADN

Europese overeenkomst voor het internationale vervoer van gevaarlijke goederen over de binnenwateren.

ADR

Europese overeenkomst voor het internationale vervoer van gevaarlijke goederen over de weg.

Afleverdruk

Druk in de tankinstallatie gemeten aan de uitgaande kant van de tankzuil.

Afleverinstallatie

Dit omvat de gehele afleverinstallatie, inclusief de LNG-opslagtank, leidingen, slangen, koppelingen, en dergelijke.

Bunkerinstallatie

Afleverslang

Flexibele slang, inclusief de koppelingen en de vulaansluiting, die deel uitmaakt van de tankzuil waarmee brandstof wordt getankt.

Bunkerslang

Tankslang

Slang

Afnemer

Persoon die LNG afneemt door middel van tanken via de afleverinstallatie.

Afsluiter

Onderdeel van een installatie of leiding om de doorstroming te regelen. De afsluiter regelt het helemaal of gedeeltelijk openen of sluiten van een doorstroomopening. Er zijn handbediende en op afstand gestuurde afsluiters. Er zijn ook afsluiters die dienen als noodstopvoorziening.

Arbeidshygiënische strategie

Zie artikel 3 van de Arbeidsomstandighedenwet en artikel 4.4 van het Arbeidsomstandighedenbesluit.

Arbo

Arbeidsomstandighedenwet- en regelgeving

ATEX

ATmosphères EXplosibles.

Het begrip ATEX wordt gebruikt als korte naam voor twee Europese richtlijnen die gaan over explosiegevaar.

Bal

Besluit activiteiten leefomgeving

Bbl

Besluit bouwwerken leefomgeving

BBT

BBT staat voor Beste beschikbare technieken.

Dit zijn de meest doeltreffende methoden die technisch en economisch haalbaar zijn om emissies en andere nadelige gevolgen voor het milieu van een bedrijf te voorkomen of te beperken.

Bedrijfsterrein

Terrein waarop de activiteiten van het bedrijf plaatsvinden, begrensd door de erfgrens.

Inrichting

Perceel

Terrein

Begrenzing van de locatie waar de activiteit wordt verricht

Dit begrip komt uit het Besluit activiteiten leefomgeving (Bal).

Dit is in de meeste gevallen de erfgrens van het terrein van het bedrijf. Maar kan ook beperkt zijn tot de grens van de plaats op het bedrijfsterrein waar de gevaarlijke stoffen aanwezig zijn.

Erfafscheiding

Erfgrens

Erfscheiding

Kavelgrens

Perceelgrens

Terreingrens

Beheerder

Degene die gelegenheid geeft tot het afleveren van LNG en verantwoordelijk is voor het gebruik van de afleverinstallatie. De beheerder heeft een overeenkomst heeft met de eigenaar; de beheerder kan ook de eigenaar zijn. In het kader van het Warenwetbesluit drukapparatuur 2016 is de beheerder gelijk aan de gebruiker.

Exploitant

Bevoegd gezag

Bestuursorgaan dat bevoegd is om toezicht te houden, een vergunning te verlenen of een ander besluit te nemen.

Meestal is dit de gemeente of provincie.

Bkl

Besluit kwaliteit leefomgeving

BOb

Bestuurlijk Omgevingsberaad vergunningverlening, toezicht en handhaving.

Boil-offgas

Vloeibaar gemaakt gas dat verdampt door het inlekken van warmte.

Brandbare stof

Stof die met lucht van normale samenstelling en druk onder vuurverschijnselen blijft reageren, nadat de bron die de ontsteking heeft veroorzaakt, is weggenomen.

Brandgevaarlijke stof

Brandblusmiddel

Brandblusser of brandslanghaspel.

Brandblusser

Blustoestel

Brandblustoestel Poederblusser

Blusser Handblusser

Brandstoftank

Tank met brandstof in een voertuig, vaartuig of werktuig.

Brandstofreservoir

Tank

Brandwerendheid

Brandwerendheid gaat over wanden of deuren of andere delen van een constructie. Het geeft aan hoe lang een deel van een constructie een brand kan tegenhouden. De brandwerendheid wordt uitgedrukt in aantal minuten. NEN 6069 beschrijft hoe de brandwerendheid wordt bepaald.

Brandwerendheid met betrekking tot de scheidende functie bepaald volgens NEN 6069

Breekkoppeling

Losbreekkoppeling

Dry-break-/break-awaykoppeling

ERC

BRL

Beoordelingsrichtlijn

Buitenlucht

Plaats in de open lucht met natuurlijke ventilatie.

Zonder mechanische hulpmiddelen is de luchtsnelheid op die plaats meestal hoger dan 2 m/s en vrijwel nooit lager dan 0,5 m/s. Op die plaats zijn geen hinderende obstakels aanwezig.

Een situatie met één wand en een dak geldt als buitenlucht.

Buitenluchtsituatie

Bunkeren

Leveren van LNG-brandstof aan de brandstoftank van schepen.

Afleveren

Tanken

Bunkerinstallatie

Installatie die is bestemd of wordt gebruikt voor de opslag of levering van brandstof aan schepen voor voortstuwing of ander gebruik.

Afleverinstallatie

Cavitatie

Het door drukverlaging ontstaan van gasbellen in een vloeistof en het imploderen van die gasbellen door drukverhoging. Dit ontstaat onder andere door het verpompen van vloeistof.

CBI

Conformiteitsbeoordelingsinstantie.

CBI's zijn instellingen die zijn aangewezen om conformiteitsbeoordelingen uit te voeren. Een conformiteitsbeoordeling is een instrument dat ervoor zorgt dat arbeidsmiddelen bij naleving van de instructies veilig en gezond kunnen worden gebruikt. De meest actuele lijst met CBI’s staat op de website van de Nederlandse Arbeidsinspectie.

Chauffeur

In algemene zin: de bestuurder van een voertuig of werktuig.

In het kader van deze PGS zijn in elk geval te onderscheiden:

–chauffeur van een LNG-tankwagen die LNG komt afnemen;

–chauffeur van een LNG-tankwagen die de LNG-opslagtank komt vullen (of in voorkomende gevallen leegmaken);

–chauffeur van een LIN-tankwagen die een LIN-opslagtank komt vullen als een dergelijke tank aanwezig is.

In deze PGS is zoveel mogelijk verduidelijkt welke chauffeur is bedoeld.

CLP

Classification, Labelling and Packaging.

CLP wordt vaak gebruikt als afkorting van de CLP-verordening. Dat is de Europese verordening over de indeling, etikettering en verpakking van stoffen en mengsels.

CNG

Compressed Natural Gas.

CNG is aardgas onder druk.

Gecomprimeerd aardgas

Conformiteitsverklaring

Verklaring van een fabrikant waarin staat dat het apparaat of de installatie is gemaakt volgens code uit het ontwerp Een onafhankelijke partij (Nobo) heeft toezicht uitgevoerd op de productie.

Debunkeren

Terugleveren van LNG-brandstof vanuit de brandstoftank van schepen.

Ontbunkeren

Degene die de activiteit verricht

Term afkomstig uit het Besluit activiteiten leefomgeving (Bal).

Beheerder

Exploitant

Operator

Deskundig persoon

Beheerder van het bedrijfsterrein of een door de beheerder van het bedrijfsterrein aangewezen en geïnstrueerde persoon belast met het houden van toezicht (direct of op afstand met camera’s) op het afleveren van LNG.

Toezichthoudende persoon

Direct toezicht

Toezicht gehouden door een persoon die fysiek aanwezig is op de locatie waar het afleveren van LNG plaatsvindt.

Drijvende afleverinstallatie

Vaartuig (bijvoorbeeld een ponton) met een permanente ligplaats dat is bestemd of wordt gebruikt voor de opslag of levering van brandstof aan schepen voor voortstuwing of ander gebruik.

Dodemansknop

Een knop die ervoor zorgt dat tanken van of verladen van LNG alléén kan plaatsvinden door het indrukken van deze knop.

Domino-effect

Een effect waarbij het falen van een gevarenbron leidt tot het falen van een andere gevarenbron en waarbij de (directe) gevolgen van het falen van de eerste gevarenbron kleiner zijn dan de gevolgen van het falen van het vervolgongeval.

Drukontlasting

Component die het overschrijden van de grenswaarde van de druk voorkomt door het afblazen van gas.

EN

Europese Norm.

Een Europese norm is geldig voor alle Europese lidstaten. Voor de Nederlandse markt dragen Europese normen de codering NEN-EN. In Duitsland is dat DIN-EN. Er zijn drie organisaties die Europese normen vaststellen:

  • Het Europees Comité voor Normalisatie (CEN) gaat over alle sectoren behalve elektrotechnologie en telecommunicatie.
  • Het Europees Comité voor Elektrotechnische Normalisatie (CENELEC) gaat over elektrotechniek.
  • Het Europees Normalisatie-instituut voor de Telecommunicatie (ETSI) gaat over telecommunicatie.

ESD

Emergency Shut Down

Er kan sprake zijn van een gelaagd ESD-systeem. In het kader van deze PGS zijn voor het ESD-systeem alleen een ESD-1 en ERC relevant.

Explosieve atmosfeer

Mengsel van lucht en brandbare stoffen in de vorm van gassen, dampen, nevels of stof, onder atmosferische omstandigheden waarin de verbranding zich na ontsteking uitbreidt tot het gehele niet-verbrande mengsel.

Fabrikant

Diegene die het apparaat of de samenbouw fabriceert en hiervoor een conformiteitsverklaring afgeeft.

Gasvrij maken

Terugbrengen van het methaangehalte naar een volumepercentage kleiner dan 0,5 % (5 000 ppm).

Gebruiker volgens Wbda 2016

Degene die de installatie gebruikt.

Dit kan ook de exploitant of de beheerder zijn.

Gevaarlijke stof (ADR)

Stoffen en voorwerpen waarvan het vervoer volgens het ADR is verboden of slechts onder daarin opgenomen voorwaarden is toegestaan, dan wel stoffen, materialen en voorwerpen aangeduid in de IMDG-Code.

Gevaarlijke stof (CLP)

Stoffen die volgens de EG-verordening op indeling, etikettering en verpakking van stoffen en mengsels als gevaarlijk worden ingedeeld op grond van de criteria voor enige fysische gevarenklasse of gezondheidsgevarenklasse.

Gevarenzone-indeling

Indeling van gevaarlijke gebieden in zones, afhankelijk van de waarschijnlijkheid van het aanwezig zijn van een explosieve atmosfeer, volgens het Arbeidsomstandighedenbesluit.

GHS

Globally Harmonised System of classification and labelling of chemicals.

Grenswaarde

Maximaal toegestane concentratie.

HAZOP

HAZard and OPerability

De HAZOP-methode is een standaardmethode voor het identificeren en evalueren van procesafwijkingen en het identificeren van gevaren en ongewenste situaties.

Storingsanalyse

Hogedrempelinrichting

Seveso-inrichting waar een gevaarlijke stof in een grotere of gelijke hoeveelheid aanwezig is dan/als de genoemde waarden in de Seveso-richtlijn 2012/18/EU, zie Bal.

Hulpverleningsdiensten

Politie, ambulance, brandweer en andere organisaties van de overheid die hulp verlenen.

Hulpdiensten

IEC

International Electrotechnical Commission

Internationale commissie voor het ontwikkelen en publiceren van normen voor elektrische componenten en apparatuur.

IMO

International Maritime Organization

IMO is een gespecialiseerde organisatie van de Verenigde Naties die op internationaal niveau afspraken maakt tussen de deelnemende lidstaten om de scheepvaart zo veilig en milieuvriendelijk mogelijk te maken.

IMO

Incident

Negatieve, onverwachte en onvoorziene gebeurtenis waarbij afhankelijk van het type en de ernst ervan het noodzakelijk kan zijn om melding te maken van de gebeurtenis en/of hulp(diensten) in te roepen.

Intern noodplan

Noodplan dat maatregelen beschrijft om bij incidenten en calamiteiten passend te reageren met als doel ongewenste gebeurtenissen en schadelijke gevolgen daarvan te voorkomen of te beperken.

Het gaat om organisatorische en technische maatregelen binnen het bedrijf.

Noodplan

Calamiteitenplan

Interne veiligheidsafstand

Een interne veiligheidsafstand is een minimumafstand bedoeld om escalatie van een voorzienbaar incident in of nabij een PGS-voorziening naar installatieonderdelen, bouwwerken, opslagen en mensen niet zijnde werkenden (domino-effect) te voorkomen of te beperken. Deze interne veiligheidsafstand heeft geen relatie met afstanden in verband met explosieveiligheid als bedoeld in het Arbeidsomstandighedenbesluit en is niet bedoeld om gebouwen en plekken te beschermen waar mensen werkzaam zijn.

IPO

Interprovinciaal overleg

ISO

International Organization for Standardization

Internationale Organisatie voor Standaardisatie ISO stelt normen vast. Het is een samenwerkingsverband van nationale standaardisatieorganisaties in een groot aantal landen.

Kwetsbaar object

Kwetsbaar gebouw zoals bedoeld in het Besluit kwaliteit leefomgeving (Bkl).

KvI

Keuring voor Ingebruikneming.

LBG

Liquefied Bio Gas.

Vloeibaar gemaakt biogas.

LEL

Lower Explosive Limit.

Concentratie van brandbaar gas of brandbare damp in de lucht waaronder de atmosfeer niet explosief is.

Onderste explosiegrens

LEL-O2-meter

Explosiegevaar meter gecombineerd met een zuurstofmeter.

LCNG

Liquefied Compressed Natural Gas.

LCNG is CNG gemaakt uit LNG.

LIN

Liquefied Nitrogen.

Vloeibaar stikstof

LMRA

Laatste Minuut Risico Analyse

LNG

Liquified Natural Gas.

Vloeibaar gemaakt aardgas: sterk gekoeld vloeibaar gemaakt gas met een hoog gehalte aan methaan ingedeeld onder UN-nr. 1972.

Cryogeen methaan

(L)NG

Methaan in zowel vloeibare als gasvormige toestand.

Lossen

Het vullen van een LNG-opslagtank vanuit een LNG-tankwagen of een LNG-tankschip.

Losslang

Slang waarmee opslagtanks vanuit een tankwagen met brandstof worden gevuld.

Vulslang

LSM

Liquefied Synthetic Methane

Milieubelastende activiteit

In de Omgevingswet omschreven activiteit die nadelige gevolgen voor het milieu kan hebben.

Het Besluit activiteiten leefomgeving (Bal) wijst milieubelastende activiteiten aan. De activiteiten met gevaarlijke stoffen uit deze PGS-richtlijn zijn aangewezen als milieubelastende activiteit.

Monitoringssysteem

Systeem waarmee door middel van sensoren de juiste of niet-juiste werking van de LNG-afleverinstallatie wordt gevolgd en waarmee verstoringen via een alarmerings- of notificatiesysteem kenbaar worden gemaakt aan de beheerder.

NEN

NEN staat voor Nederlandse norm.

NEN staat ook voor Stichting Koninklijk Nederlands Normalisatieinstituut. Dat instituut geeft NEN-normen uit.

NEN-EN

Europese norm (EN) die door NEN is aanvaard en uitgegeven.

NEN-EN-IEC

Door IEC vastgestelde internationele norm.

De norm is als Europese norm aanvaard. De norm is ook door NEN aanvaard en uitgegeven.

NEN-EN-ISO

Door ISO vastgestelde internationele norm.

De norm is als Europese norm aanvaard. De norm is ook door NEN aanvaard en uitgegeven.

NEN-ISO

Door ISO vastgestelde internationale norm.

De norm is ook door NEN aanvaard en uitgegeven.

Nederlandse conformiteits-beoordelings-instantie (NL-CBI)

Een door de minister van Sociale Zaken en Werkgelegenheid aangewezen instelling, die (her)keuringswerkzaamheden en/of beoordelingen mag uitvoeren in het kader van het Warenwetbesluit drukapparatuur 2016.

Voorheen: Aangewezen keuringsinstelling (AKI)

NOBO

Notified Body

Een keuringsinstituut of testinstituut dat door de overheid is aangewezen Het instituut test producten en kijkt of deze aan de daarvoor geldende richtlijnen voldoen.

Noodstopvoorziening

Voorziening die een apparaat, voertuig of installatie uitschakelt of stilzet of in een veilige toestand brengt. Deze is bedoeld om bij een incident of calamiteit verdere escalatie te voorkomen.

Noodstop

Noodplan

Overzicht van de door een bedrijfsorganisatie genomen maatregelen en voorzieningen om effecten van calamiteiten te minimaliseren en te bestrijden.

NPR

Nederlandse Praktijkrichtlijn

NEN geeft NPR-publicaties uit. Een NPR is een informatieve, praktische uitwerking van de bepalingen in een norm. Bijvoorbeeld toelichtingen op normen, constructieve mogelijkheden, werkmethoden en fabricagegegevens.

NTA

Nederlandse technische afspraak

NEN geeft NTA-publicaties uit. Een NTA is een openbare afspraak tussen twee of meer belanghebbende partijen. Er is geen openbare commentaarronde en het is niet nodig dat er tussen partijen overeenstemming bestaat. Een NTA kan snel tot stand komen.

Onbrandbaar

Bijvoorbeeld onbrandbaar bouwmateriaal of onbrandbare stoffen, materialen of producten.

Het gaat bij onbrandbare bouwmaterialen om onbrandbaarheid volgens NEN 6064.

Onbrandbaar bepaald volgens NEN 6064

Opslagtank

Term afkomstig uit het Besluit activiteiten leefomgeving (Bal).

Opslagreservoir

Reservoir

Tank

Operator

Diegene die in dienst van de beheerder de LNG-afleverinstallatie aanstuurt.

PED

Pressure Equipment Directive

Richtlijn 2014/68/EU van het Europees Parlement en de Raad van 15 mei 2014 betreffende de harmonisatie van de wetgevingen van de lidstaten inzake het op de markt aanbieden van drukapparatuur.

De PED-richtlijn beschrijft 'essentiële veiligheidseisen' voor drukapparatuur. Het gaat om algemene veiligheid en bescherming tegen zowel persoonlijk letsel als materiële schade.

Onder de PED-richtlijn vallen alle producten en installaties met een druk die hoger is dan 50 kPa. De richtlijn is in Nederland geïmplementeerd in het Wbda 2016.

Richtlijn Drukapparatuur

PRD

Praktijkregels voor Drukapparatuur

Deze praktijkregels bevatten uitleg over alle regels uit het Warenwetbesluit drukapparatuur 2016. De Technische Commissie van Drukapparatuur van NEN stelt deze praktijkregels op. De PRD's zijn te verkrijgen via de website van de Sdu.

REACH

Registratie, Evaluatie, Autorisatie en restrictie van Chemische stoffen

REACH is een Europese verordening over de productie van en handel in chemische stoffen. Het beschrijft waar bedrijven en overheden zich aan moeten houden. Deze verordening geldt voor alle landen van de Europese Unie.

Rollover

Rollover is de snelle vrijgave van LNG-damp die kan optreden door het spontaan mengen van lagen LNG met verschillende dichtheden in een LNG-opslag- of -ladingtank. Een vereiste voor rollover is dat stratificatie heeft plaatsgevonden, wat betekent dat er in de tank twee afzonderlijke lagen LNG met verschillende dichtheid aanwezig zijn. De plotselinge vrijgave van grote hoeveelheden damp kan mogelijk resulteren in overdruk in de tank.

Scheidingsconstructie

Fysieke barrière om onbevoegden buiten de installatie te houden.

Seveso-inrichting

Een of meer Seveso-installaties op een locatie die volledig wordt beheerd door diegene die de Seveso-inrichting exploiteert, met inbegrip van de gemeenschappelijke of bijbehorende infrastructuur of activiteiten, zie Bal.

Seveso-installatie

Technische eenheid waarin een gevaarlijke stof als bedoeld in artikel 3, lid 10, van de Seveso-richtlijn wordt gemaakt, gebruikt, verwerkt of opgeslagen, met inbegrip van de uitrusting, leidingen, machines, gereedschappen, private spoorwegemplacementen, laadkades, aanlegsteigers, pieren, depots en andere constructies die nodig zijn voor de werking daarvan, zie Bal.

SIL

Safety Integrity Level.

SIL is een indicator voor het kwantificeren van risicoverlaging van systemen of processen van een installatie. De vereiste SIL-klasse hangt af van het oorspronkelijke risico dat intrinsiek verbonden is met de systemen of processen van de installatie. Zie NEN-EN-IEC 61508 of NEN-EN-IEC 61511.

SWIFT-methode

Structured What If Technique-methode.

Methode voor het uitvoeren van een risicoanalyse.

Tanken van brandstof

Term uit het Besluit activiteiten leefomgeving (Bal).

Afleveren van brandstof

Brandstof tanken

Ten hoogste

Term uit het Besluit activiteiten leefomgeving (Bal).

Maximaal

Ten minste

Term uit het Besluit activiteiten leefomgeving (Bal).

Minstens, Minimaal

Veilige (toe)stand

(Toe)stand waarin het installatieonderdeel veilig kan worden achtergelaten en waarbij geen ongewenste opbouw van druk kan optreden binnen dit installatieonderdeel. In geval van een afsluiter kan de veilige stand open of gesloten zijn, afhankelijk van de situatie.

Veiligheidsafsluiter

Afsluiter die zo is uitgevoerd dat deze bij het wegvallen van de bekrachtiging automatisch de veilige positie inneemt.

VNG

Vereniging van Nederlandse Gemeenten

VNO-NCW

Vereniging VNO-NCW is een organisatie van werkgevers. VNO-NCW is ontstaan uit een fusie van het Verbond van Nederlandse Ondernemingen (VNO) en het Nederlands Christelijk Werkgeversverbond (NCW).

Voldoet aan/volgens/zoals dat staat in

Overeenkomstig
VTH

Vergunningverlening, toezicht en handhaving.

Vulaansluiting

Onderdeel van de afleverslang bij een tankzuil.

De vulaansluiting zorgt voor een vaste verbinding van de afleverslang met het voertuig of vaartuig. Deze komt voor bij het tanken van gasvormige brandstoffen.

Vulkoppeling

Vulpunt

Onderdeel van een installatie met een opslagtank. Het vullen van de opslagtank gebeurt via het vulpunt.

VvI

Verklaring van Ingebruikneming

Warmtestraling

Stralingsbelasting Warmtestralingsbelasting Warmtebelasting

Werktuig

Uit het Besluit activiteiten leefomgeving (Bal) en goedgekeurd op basis van Reglement (EU) 2015/110.

Wbda 2016

Warenwetbesluit drukapparatuur 2016

Wvr

Wet veiligheidsregio's

Bijlage BNormen en bronnen

B.1Normatieve documenten en normen Normatief

Deze bijlage bevat normen en andere documenten die zijn genoemd in de maatregelen. Voor zover een norm (zoals NEN of ISO) of een ander normdocument of een andere specificatie waarnaar in een voorschrift in deze richtlijn wordt verwezen, betrekking heeft op de uitvoering van constructies, toestellen en apparaten, wordt bedoeld de publicatie inclusief wijzigings- of correctiebladen zoals die op het moment van de publicatie van deze richtlijn luidde.

Bekijk deze tabel in een popup venster

Document of norm met versie

Titel

NEN 1010

Elektrische installaties voor laagspanning – Nederlandse implementatie van de HD-IEC 60364-reeks

NPR 5527

Richtlijn voor controle, inspectie en keuring van industriële slangassemblages in de gebruiksfase

NEN 6064

Bepaling van de onbrandbaarheid van bouwmaterialen

NPR 7910-1

Gevarenzone-indeling met betrekking tot explosiegevaar – Deel 1: Gasexplosiegevaar, gebaseerd op NEN-EN-IEC 60079-10-1:2015

NPR 7910-2

Gevarenzone-indeling met betrekking tot explosiegevaar – Deel 2: Stofexplosiegevaar, gebaseerd op NEN-EN-IEC 60079-10-2:2015

NEN-EN 2

Brandklassen

NEN-EN 3-7

Draagbare blustoestellen - Deel 7: Eigenschappen, prestatie-eisen en beproevingsmethoden

NEN-EN 54-10

Automatische brandmeldinstallaties – Deel 10: Vlamdetectoren – Puntmelders

NEN-EN 1363-1

Fire resistance tests – Part 1: General requirements

NEN-EN 13645

Installations and equipment for liquefied natural gas – Design of onshore installations with a storage capacity between 5 t en 200 t

NEN-EN 50402

Electrical apparatus for the detection and measurement of combustible or toxic gases or vapours or of oxygen – Requirements on the functional safety of gas detection systems

NEN-EN-ISO 20519

Ships and marine technology – Specification for bunkering of liquefied natural gas fuelled vessels

NEN-EN-ISO 21012

Cryogenic vessels – Hoses

NEN-EN-IEC 60204-1

Veiligheid van machines – Elektrische uitrusting van machines – Deel 1: Algemene eisen

NEN-EN-IEC 60079-10-1

Explosive atmospheres – Part 10-1: Classification of areas – Explosive gas atmospheres

NEN-EN-IEC 60079-10-2

Explosieve atmosferen - Deel 10-2: Classificatie van gebieden - Explosieve stofatmosferen

NEN-EN-IEC 60079-29-2

Explosive atmospheres – Part 29-2: Gas detectors – Selection, installation, use and maintenance of detectors of flammable gasses and oxygen

NPR-CLC-IEC/TR 60079-32-1

Explosive atmospheres - Part 32-1: Electrostatic hazards, guidance

NEN-EN-IEC 61511-1

Functional Safety – Safety instrumented systems for the process industry sector – Part 1: Framework, definitions, system, hardware and application programming requirements

NEN-EN-IEC 62305-2

Protection against lightning – Part 2: Risk management

NEN-ISO 7240-10

Fire detection and alarm systems – Part 10: Point-type flame detectors

B.2Informatieve documenten en bronnen

Bekijk deze tabel in een popup venster

Nummer

Titel

Vindplaats

1

ADR 2023

rijksoverheid.nl

2

Arbeidsomstandighedenwet

wetten.overheid.nl

3

Arbeidsomstandighedenbesluitwetten.overheid.nl

4

Arbeidsomstandighedenregelingwetten.overheid.nl

5

Warenwetbesluit drukapparatuur 2016wetten.overheid.nl

6

Warenwetregeling drukapparatuur 2016wetten.overheid.nl

7

Warenwetbesluit drukvaten van eenvoudige vorm 2016

wetten.overheid.nl

8

Warenwetbesluit explosieveilig materieel 2016wetten.overheid.nl

9

Warenwetbesluit machineswetten.overheid.nl

10

Wet veiligheidsregio'swetten.overheid.nl

11

Besluit veiligheidsregio'swetten.overheid.nl

12

Omgevingswetoverheid.nl

13

Omgevingsbesluitoverheid.nl

14

Besluit activiteiten leefomgevingoverheid.nl

15

Besluit bouwwerken leefomgevingoverheid.nl

16

Besluit kwaliteit leefomgevingoverheid.nl

17

Wet vervoer gevaarlijke stoffenwetten.overheid.nl

18

Regeling gaskwaliteit

wetten.overheid.nl

19

Regeling vervoer over land van gevaarlijke stoffenwetten.overheid.nl

20

Handreiking Generieke Risicobenadering PGS Nieuw Stijl, Publicatiereeks Gevaarlijke Stoffen, versie 1.1 (03-17)Publicatiereeks Gevaarlijke Stoffen

21

PGS 9: Cryogene gassen, Publicatiereeks Gevaarlijke Stoffen 9

Publicatiereeks Gevaarlijke Stoffen

22

PGS 15: Opslag van verpakte gevaarlijke stoffen, Publicatiereeks Gevaarlijke Stoffen Publicatiereeks Gevaarlijke Stoffen

23

PGS 33-1: Afleverinstallaties van vloeibaar aardgas (LNG) voor voertuigen en werktuigen

Publicatiereeks Gevaarlijke Stoffen

24

Bepaling interne veiligheidsafstanden voor LNG-tankstations ten behoeve van de in ontwikkeling zijnde PGS 33 deel 1 (v.0.4), Edward Geus (RIVM) & PGS 33-1 WG 1, 24 april 2013

Publicatiereeks Gevaarlijke Stoffen

25

Beoordelingsrichtlijn BRL- K901/03 2011 - 10 - 15 voor het Kiwa procescertificaat voor “Regeling Erkenning Installateurs tanks en leidingen voor drukhoudende opslag van LPG, propaan, butaan, DME en aardgas (REIP)KIWA

26

ISO 23306:2020, Specification of liquefied natural gas as a fuel for marine applications (Note: liquefied biomethane will need to meet the specifications outlined in this standard)

NEN

27

NEN-EN-ISO 14001:2015, Milieumanagementsystemen – Eisen met richtlijnen voor gebruik

NEN

28

NEN-EN-ISO 16903:2015, Petroleum and natural gas industries – Characteristics of LNG, influencing the design, and material selection

NEN

29

NEN-EN 13480-1:2017, Metallic industrial piping – Part 1: General

NEN

30

NEN-EN 13480-2:2017, Metallic industrial piping – Part 2: Materials

NEN

31

NEN-EN 13480-3:2017, Metallic industrial piping – Part 3: Design and calculation

NEN

32

NEN-EN 13480-4:2017, Metallic industrial piping – Part 4: Fabrication and installation

NEN

33

NEN-EN 13480-6:2017, Metallic industrial piping – Part 6: Additional requirements for buried piping

NEN

34

NEN-EN 13480-8:2017, Metallic industrial piping – Part 8: Additional requirements for aluminium and aluminium alloy piping

NEN

35

NEN-EN 16723-2:2017, Natural gas and biomethane for use in transport and biomethane for injection in the natural gas network - Part 2: Automotive fuels specification

NEN

36

NTA 8620:2016, Specificatie van een veiligheidsmanagement-systeem voor risico's van zware ongevallen

NEN

37

ISO 45001:2018, Managementsystemen voor gezond en veilig werken – Eisen met richtlijnen voor gebruik

NEN

38

Chemiekaarten (2022), uitgegeven door SDU

SDU

39

Handreiking bluswatervoorziening en bereikbaarheid 2019, Brandweer Nederland, januari 2020

Brandweer Nederland

40

Verordening persoonlijke beschermingsmiddelen Verordening (EU) 2016/425 van het Europees Parlement en de Raad van 9 maart 2016 betreffende persoonlijke beschermingsmiddelenEuropese commissie

41

Rijnvaartpolitiereglement (RPR)

wetten.overheid.nl

42

Binnenvaartpolitiereglement (BPR)

wetten.overheid.nl

43

Binnenvaartregeling

wetten.overheid.nl

44

ADN voor vervoer over binnenwateren

www.rijksoverheid.nl

45

Reglement betreffende scheepsvaartpersoneel op de Rijn (RSP)

wetten.overheid.nl

Bijlage CRelevante wet- en regelgeving

C.1Inleiding

Een groot deel van de regels voor gevaarlijke stoffen staat in nationale wetgeving, al dan niet gebaseerd op Europese richtlijnen, of volgt rechtstreeks uit Europese verordeningen.

Op de website van de Rijksoverheid staat de meest actuele versie van de nationale wet- en regelgeving. Op de website van de Europese Unie staat de meest actuele versie van Europese regelgeving.

C.2Omgevingswet

De Omgevingswet bevat regels voor ruimte, wonen, infrastructuur, milieu, natuur en water en regelt daarmee het benutten en beschermen van de leefomgeving. Onder de Omgevingswet hangen vier algemene maatregelen van bestuur en een ministeriële regeling met de regels voor het praktisch uitvoeren van de wet. De algemene maatregelen van bestuur zijn het Besluit activiteiten leefomgeving (Bal), het Besluit kwaliteit leefomgeving (Bkl), het Besluit bouwwerken leefomgeving (Bbl) en het Omgevingsbesluit. De ministeriële regeling is de Omgevingsregeling.

Algemene informatie over de Omgevingswet staat op het informatiepunt Leefomgeving. Daar staat ook meer informatie over de vier besluiten.

Omgevingsbesluit

Het Omgevingsbesluit richt zich tot burgers, bedrijven en de overheid. Het Omgevingsbesluit regelt in aanvulling op de Omgevingswet onder meer welk bestuursorgaan het bevoegd gezag is om een omgevingsvergunning te verlenen en welke procedures gelden. Ook regelt dit besluit wat de betrokkenheid is van andere bestuursorganen, adviesorganen en adviseurs bij de besluitvorming, en een aantal op zichzelf staande onderwerpen, zoals de milieueffectrapportage.

Besluit activiteiten leefomgeving

In het Besluit activiteiten leefomgeving (Bal) staan, samen met het Besluit bouwwerken leefomgeving, de algemene regels waaraan burgers en bedrijven zich moeten houden als ze bepaalde activiteiten uitvoeren in de fysieke leefomgeving. Ook bepaalt het besluit voor welke activiteiten een omgevingsvergunning nodig is. Dit besluit bevat regels om het milieu, de waterstaatwerken, de wegen en spoorwegen, de zwemmers en het cultureel erfgoed te beschermen. Het Bal verwijst voor verschillende activiteiten naar de PGS-richtlijnen.

Besluit bouwwerken leefomgeving

In het Besluit bouwwerken leefomgeving (Bbl) staan regels waaraan burgers en bedrijven zich moeten houden als ze bepaalde activiteiten uitvoeren in de fysieke leefomgeving. Daaronder vallen bouwen, verbouwen, gebruiken, in stand houden en slopen van bouwwerken. Het gaat om regels over veiligheid, gezondheid, duurzaamheid en bruikbaarheid.

Een belangrijke doelstelling van het Bbl is het kunnen beheersen van een brand zodat mensen veilig kunnen vluchten en de brand zich niet uitbreidt naar andere gebouwen. Nieuwe gebouwen moeten zijn ingedeeld in brandcompartimenten.

In het Bbl staan regels voor de aanwezigheid en beschikbaarheid van voorzieningen voor incidentbestrijding, zoals bluswatervoorzieningen op eigen terrein, de bereikbaarheid van bouwwerken voor hulpdiensten en de beschikbaarheid van opstelplaatsen voor brandweervoertuigen.

Besluit kwaliteit leefomgeving

In het Besluit kwaliteit leefomgeving (Bkl) staan de inhoudelijke normen voor gemeenten, provincies, waterschappen en het Rijk met het oog op het realiseren van de nationale doelstellingen en het voldoen aan internationale verplichtingen.

In het Bkl staan instructieregels voor het omgevingsplan over bijvoorbeeld rampenbestrijding en externe veiligheid. Voor veel voorkomende en meer uniforme activiteiten bevat het Bkl vaste risicoafstanden. Ook staan in het Bkl beoordelingsregels voor omgevingsvergunningen met als doel de bescherming van de fysieke leefomgeving tegen externe veiligheidsrisico’s.

Omgevingsregeling

In de Omgevingsregeling zijn onder andere de gegevens en bescheiden benoemd die bij een aanvraag om een omgevingsvergunning moeten worden verstrekt, zijn technische uitvoeringsvoorschriften gegeven voor milieubelastende activiteiten en zijn de rekenmethoden aangegeven die moeten worden toegepast bij het berekenen van het plaatsgebonden risico en de afstanden van de aandachtsgebieden. Ook zijn in de Omgevingsregeling de versies aangegeven van de normdocumenten waarnaar in de besluiten en in de Omgevingsregeling wordt verwezen.

Seveso

De Seveso III-richtlijn (2012/18/EG) is op grond van de Omgevingswet, de Arbeidsomstandighedenwet en de Wet veiligheidsregio’s voor een groot deel geïmplementeerd in het Besluit activiteiten leefomgeving. Paragraaf 4.2 van dat besluit bevat eisen voor bedrijven die werken met grote hoeveelheden gevaarlijke stoffen (voorheen Brzo-bedrijven). Deze eisen hebben zowel betrekking op de technische kant van veiligheid, als op aspecten voor de bedrijfsvoering, zoals veiligheidsbeleid, procedures en communicatie.

C.3Chemische stoffen

CLP

CLP is een Europese verordening (1272/2008/EG) over de indeling en etikettering van chemische stoffen. CLP staat voor Classification, Labelling and Packaging (indeling, etikettering en verpakking). Om veilig om te gaan met chemische stoffen moeten deze worden voorzien van etiketten volgens een gestandaardiseerd systeem. Op deze etiketten staat naast de werking ook welke beschermmaatregelen nodig zijn.

Meer informatie staat op de website Chemische stoffen goed geregeld!

REACH

REACH is een Europese verordening (EC 1907/2006) over de productie van en handel in chemische stoffen. REACH staat voor Registratie, Evaluatie, Autorisatie en restrictie van Chemische stoffen. De leverancier moet zorgen voor een veiligheidsinformatieblad bij elke chemische stof. De eindgebruiker moet zich houden aan de maatregelen in dit veiligheidsinformatieblad.

Meer informatie staat op de website Chemische stoffen goed geregeld!

C.4Arbeidsomstandighedenwetgeving

Arbeidsomstandighedenwet

In de Arbeidsomstandighedenwet (Arbowet) staan de rechten en plichten voor zowel werkgever als werknemer op het gebied van arbeidsomstandigheden. De Arbowet bevat met name doelvoorschriften. Het Arbeidsomstandighedenbesluit geeft een uitwerking van de Arbowet. De Arbeidsomstandighedenregeling geeft op haar beurt een uitwerking van regels in het Arbeidsomstandighedenbesluit.

Meer informatie staat op het Arboportaal.

Arbeidsomstandighedenbesluit

In het Arbeidsomstandighedenbesluit staan regels over bijvoorbeeld arbozorg, organisatie van het werk, inrichting van arbeidsplaatsen, gevaarlijke stoffen en persoonlijke beschermingsmiddelen.

De Europese richtlijn die betrekking heeft op arbeidsplaatsen waar explosieve atmosferen kunnen voorkomen (1999/92/EU), is geïmplementeerd in het Arbeidsomstandighedenbesluit. Deze richtlijn wordt ook ATEX 153 genoemd.

Arbeidsomstandighedenregeling

In de Arbeidsomstandighedenregeling (Arboregeling) staan bijvoorbeeld regels over de taken van de arbodienst en nadere eisen voor onder andere veiligheid van tankschepen en gevaarlijke stoffen, beeldschermarbeid, arbeid onder overdruk, arbeidsmiddelen, veiligheids- en gezondheidssignalering.

Verordening persoonlijke beschermingsmiddelen

Deze Europese verordening bevat eisen voor het ontwerp en de productie van persoonlijke beschermingsmiddelen (2016/425). Het doel van de verordening is om de gezondheid en de veiligheid van gebruikers te waarborgen. De verordening maakt het ook mogelijk dat beschermingsmiddelen binnen de hele Europese Unie worden verkocht en gebruikt.

C.5Warenwet

Warenwet

De Warenwet bevat regels met het oog op productveiligheid om de gezondheid en veiligheid van de gebruiker van dat product te beschermen. Dit kan een werknemer of een consument zijn. In de onderliggende Warenwetbesluiten staan regels voor de fabrikant, leverancier en andere marktpartijen. Die regels zorgen ervoor dat een product voldoet aan essentiële gezondheids- en veiligheidseisen uit Europese richtlijnen.

Warenwetbesluit drukapparatuur 2016

In het Warenwetbesluit drukapparatuur 2016 (Wbda 2016) staan eisen voor drukapparatuur. In het Wbda 2016 is de Europese richtlijn voor drukapparatuur (2014/68/EU) geïmplementeerd. In de Warenwetregeling drukapparatuur 2016 staat onder andere wanneer keuring moet plaatsvinden.

Warenwetbesluit explosieveilig materieel 2016

In het Warenwetbesluit explosieveilig materieel 2016 staan regels over het op de markt brengen van onder andere apparaten en beveiligingssystemen bestemd voor plaatsen met explosieve atmosferen. In dit besluit is de Productrichtlijn explosieve atmosferen (2014/34/EU) geïmplementeerd. Deze richtlijn wordt ook ATEX 114 genoemd.

C.6Wet veiligheidsregio's

Wet veiligheidsregio’s

De Wet veiligheidsregio’s beoogt een efficiënte en kwalitatief hoogwaardige organisatie te bereiken van de brandweerzorg, geneeskundige hulpverlening en crisisbeheersing. Dit gebeurt onder één regionale bestuurlijke regie. Op grond van deze wet kan het bestuur van een veiligheidsregio bepalen dat een bedrijf een bedrijfsbrandweer moet hebben.

Meer informatie staat op de website van het ministerie van Justitie en Veiligheid.

Besluit veiligheidsregio's

In het Besluit veiligheidsregio’s staat een beschrijving van de procedure die het bestuur van de veiligheidsregio moet volgen om te bepalen of een bedrijf een bedrijfsbrandweer moet hebben. Ook is in dit besluit geregeld welke eisen aan een bedrijfsbrandweeraanwijzing kunnen worden verbonden.

C.7Vervoer

Het vervoer van gevaarlijke stoffen valt onder diverse internationale verdragen, overeenkomsten en richtlijnen. De internationale regels zijn onder andere geïmplementeerd in de Wet vervoer gevaarlijke stoffen.

Wet vervoer gevaarlijke stoffen en de ADR

De regels die gelden voor het vervoer van gevaarlijke stoffen staan in de Wet vervoer gevaarlijke stoffen. Het gaat onder meer om regels over:

  • vervoermiddelen (zoals tankwagens, schepen, reservoirwagens);
  • chauffeurs (opleiding en training);
  • vervoersdocumenten;
  • verpakkingen en etikettering;
  • laden en lossen.

Voor de activiteiten in de PGS-richtlijnen zijn de regels voor vervoer van gevaarlijke stoffen over de weg het meest relevant. De Regeling vervoer over land van gevaarlijke stoffen bevat specifieke voorschriften voor het vervoer van gevaarlijke stoffen over de weg. Als bijlage bij deze regeling zijn de internationale regels voor het vervoer van gevaarlijke stoffen opgenomen, afkomstig uit de ADR.

De ADR is een Europese overeenkomst voor het internationale vervoer van gevaarlijke goederen over de weg. De Europese Richtlijn 94/55/EG schrijft voor dat de lidstaten de ADR in eigen wetgeving implementeren.

De ADR stelt niet alleen regels voor het vervoer over de weg, maar ook voor het laden en lossen van gevaarlijke goederen.

Meer informatie staat op de website van de Rijksoverheid. Daar staat ook informatie over de ADR.

ADN voor vervoer over de binnenwateren

ADN staat voor Accord européen relatif au transport international des marchandises Dangereuses par voie de Navigation intérieure. De Regeling vervoer over de binnenwateren van gevaarlijke stoffen (VBG) bevat specifieke voorschriften voor het vervoer van gevaarlijke stoffen over de binnenwateren. Als bijlage 1 bij deze regeling zijn de internationale regels voor het vervoer van gevaarlijke stoffen opgenomen, afkomstig uit het ADN-verdrag.

Binnenvaartregeling

Regeling ter uitvoering van de Binnenvaartwet en het Binnenvaartbesluit, die per 30 december 2008 in werking zijn getreden ter uitvoering van de Europese richtlijn nr. 2006/87/EG.

Rijnvaartpolitiereglement (RPR)

Het Rijnvaartpolitiereglement (RPR) bevat de verkeersregels voor de Nederlandse Rijn en zijn uitmondingen van Bazel tot in de open zee, zowel stroomafwaarts als stroomopwaarts. De Lek en de Waal worden beschouwd als deel van de Rijn. Het reglement is gebaseerd op de Herziene Rijnvaartakte, een verdrag gesloten te Mannheim op 17 oktober 1868. Het is voor de andere landen waar de Rijn doorheen stroomt nagenoeg gelijk, in de officiële talen Frans, Duits, Engels en Nederlands. De politievoorschriften voor de scheepvaart worden opgesteld door het Comité Politiereglement (RP) van de Centrale Commissie voor de Rijnvaart, de CCR. De belangrijkste taken van de CCR zijn: het handhaven van de veiligheid van de scheepvaart, de exploitatie van de schepen en het gedrag in het verkeer.

Een aantal relevante regels uit het RPR die rechtstreeks gelden in aanvulling op deze richtlijn zijn opgenomen in artikel 15.07, lid 2 t/m 9:

"2. Het bunkeren van vloeibaar aardgas (LNG) tijdens het varen, de overslag en het aan of van boord gaan van passagiers is niet toegestaan.

3. Het bunkeren van vloeibaar aardgas (LNG) mag uitsluitend plaatsvinden op een door de bevoegde autoriteit daarvoor aangewezen plaats.

4. In de bunkerzone mogen uitsluitend aanwezig zijn: bemanningsleden van het schip dat moet bunkeren, medewerkers van het bunkerstation, of personen die daarvoor toestemming hebben gekregen van de bevoegde autoriteit.

5. Alvorens met het bunkeren van vloeibaar aardgas (LNG) te beginnen, dient de schipper van het schip dat moet bunkeren zich ervan te vergewissen dat:

  1. het schip dat moet bunkeren zodanig ligt afgemeerd dat de kabels, en met name de elektrische kabels en de aardverbindingen, alsook de slangen, niet door trek vervormd kunnen worden, en dat de schepen bij gevaar snel losgemaakt kunnen worden;
  2. de schipper of een door hem/haar met de verantwoording belaste persoon, en de verantwoordelijke medewerker van het bunkerstation, een controlelijst voor het bunkeren van vloeibaar aardgas (LNG) voor schepen die het kenteken dragen, bedoeld in artikel 2.06, overeenkomstig de door de CCR vastgelegde standaard, hebben ingevuld en ondertekend, en dat alle vragen van deze lijst met «ja» zijn beantwoord. Niet-relevante vragen kunnen geschrapt worden. Indien niet alle vragen positief kunnen worden beantwoord, is bunkeren slechts met toestemming van de bevoegde autoriteit toegestaan;
  3. alle vereiste toestemmingen zijn verkregen.

6. De controlelijst als bedoeld in het vijfde lid, onderdeel b) moet:

  1. in tweevoud worden ingevuld,
  2. beschikbaar zijn in ten minste één taal die begrijpelijk is voor de personen bedoeld in het voornoemde vijfde lid, onderdeel b, en
  3. drie maanden aan boord van het schip worden bewaard.

7. Tijdens het bunkeren van vloeibaar aardgas (LNG) dient de schipper zich er voortdurend van te vergewissen dat:

  1. alle maatregelen ter vermijding van lekkage van vloeibaar aardgas (LNG) zijn genomen;
  2. druk en temperatuur van de brandstoftank vloeibaar aardgas (LNG) in normale bedrijfsomstandigheden blijven;
  3. de vulstand van de brandstoftank vloeibaar aardgas tussen de toegestane niveaus blijft;
  4. maatregelen over de aarding tussen het schip dat moet bunkeren en het bunkerstation overeenkomstig de in de gebruiksaanwijzing voorziene methode, zijn getroffen.

8. Tijdens het bunkeren van vloeibaar aardgas (LNG),

  1. moet het schip dat moet bunkeren, ter aanvulling van het kenteken voorzien in artikel 2.06, een voor andere schepen goed zichtbaar bord voeren, dat aangeeft dat geen ligplaats genomen mag worden op een afstand van minder dan 10 meter, conform artikel 3.33. De lengte van de zijde van het vierkante bord moet ten minste 60 cm bedragen;
  2. moet het schip dat moet bunkeren, ter aanvulling van het kenteken voorzien in artikel 2.06, op een plaats die voor andere schepen goed zichtbaar is, het bord A.9 voeren, dat aangeeft dat het verboden is hinderlijke waterbeweging te veroorzaken. De afmeting van de langste zijde moet ten minste 60 centimeter bedragen;
  3. ‘s nachts moeten deze borden zodanig zijn verlicht, dat ze aan beide zijden van het schip duidelijk zichtbaar zijn.

9. Na het bunkeren van vloeibaar aardgas (LNG) is het volgende vereist:

  1. volledige lediging van de leidingen voor het bunkeren van vloeibaar aardgas tot aan de brandstoftank van het vloeibaar aardgas (LNG);
  2. sluiten van de afsluiters, ontkoppelen van de slangen en verbindingen tussen het schip en het bunkerstation voor vloeibaar aardgas (LNG);
  3. mededeling aan de bevoegde autoriteit dat het bunkeren beëindigd is."

Bebording

De noodzakelijke bebording op grond van het RPR volgt uit artikel 2.06, 15.07 en 3.33

Artikel: 2.06

Schepen die vloeibaar aardgas (LNG) als brandstof gebruiken, moeten een kenteken voeren. Dit kenteken moet rechthoekig zijn, met de vermelding “LNG” in witte letters op een rode ondergrond, met een witte rand met een breedte van ten minste 5 cm. De afmeting van de langste zijde van de rechthoek moet ten minste 60 cm bedragen. De letters moeten een hoogte van ten minste 20 cm hebben. De breedte van de letters en de stamdikte moeten in goede verhouding tot de hoogte staan.

Afbeelding 7Kenteken LNG

Artikel 15.07:

Tijdens het bunkeren van vloeibaar aardgas (LNG) geldt het volgende:

a) het schip dat moet bunkeren, moet ter aanvulling van het kenteken voorzien in artikel 2.06, een voor andere schepen goed zichtbaar bord voeren, dat aangeeft dat geen ligplaats genomen mag worden op een afstand van minder dan 10,00 m, conform artikel 3.33. De lengte van de zijde van het vierkante bord moet ten minste 60 cm bedragen;

Artikel 3.33: Teken van het verbod evenwijdig aan een schip ligplaats te nemen

Afbeelding 8Verbod evenwijdig ligplaats nemen

b) het schip dat moet bunkeren, moet ter aanvulling van het kenteken voorzien in artikel 2.06, op een plaats die voor andere schepen goed zichtbaar is, het bord A.9 voeren, dat aangeeft dat het verboden is hinderlijke waterbeweging te veroorzaken. De afmeting van de langste zijde moet ten minste 60 cm bedragen.

Afbeelding 9Verbod hinderlijke waterbeweging

Als een LNG-tanker de opslagtank komt vullen, moet het tankschip op basis van het ADN en RPR één kegel voeren, in de nacht een blauwe lamp.

Afbeelding 10Blauwe lamp, één kegel

Binnenvaartpolitiereglement (BPR)

Het Binnenvaartpolitiereglement (BPR) bevat de verkeersregels voor de Nederlandse binnenwateren. Zo staan hierin de borden en overige verkeerstekens vermeld, de te voeren verlichting, tekens en geluidsseinen voor vaartuigen, en de voorrangs- en uitwijkregels op het water. Het BPR geldt voor iedereen en voor elk vaartuig, zowel voor de beroepsvaart als voor de recreatievaart (inclusief roeiboten en surfplanken). Afhankelijk van de waterweg of haven waar het schip zich bevindt, is of het RPR of het BPR van toepassing. De beide regelingen ontlopen elkaar niet veel maar er zijn verschillen. De huidige (2017) versie van het BPR is nog niet aangepast met de artikelen vanuit het RPR voor LNG.

Reglement over scheepsvaartpersoneel op de Rijn (RSP)

Het Reglement over het scheepvaartpersoneel op de Rijn regelt onder andere de deskundigheid van de bemanning, de samenstelling van de minimumbemanning en vaartijden Het RSP wordt t.z.t. vervangen door de Europese standaard voor kwalificaties in de binnenvaart, het ES-QIN.

ES-TRIN

In de ES-TRIN zijn nodige eenvormige technische voorschriften vastgesteld om de veiligheid van binnenvaartschepen te verzekeren. De standaard bevat bepalingen voor de bouw, inrichting en uitrusting van binnenschepen, speciale bepalingen voor specifieke categorieën van vaartuigen zoals passagiersschepen, duwstellen en containerschepen, bepalingen met betrekking tot de identificatie van vaartuigen en modelcertificaten en het modelregister, overgangsbepalingen en instructies voor de toepassing van de standaard, en voorschriften voor het gebruik van vloeibaar aardgas (LNG) als brandstof.

Publicatie CCR editie 1.0 standaard voor een controlelijst voor het bunkeren van een LNG-tankwagen, -schip

In deze standaard zijn enerzijds de in het RPR vermelde controlelijst en anderzijds richtsnoeren opgenomen. Met de richtsnoeren wordt beoogd een expliciete beschrijving van de inhoud van die lijst te geven en de schipper bij het invullen daarvan te helpen. De controlelijst is gebaseerd op die van de International Association of Ports and Harbours (IAPH). Het gebruik van de lijst is verplicht voor alle handelingen met betrekking tot het met vloeibaar aardgas (LNG) bunkeren van een schip als dit langs de waterweg of in een haven van het Rijnvaartgebied plaatsvindt (artikel 1.24 van het RPR).

Havenverordeningen

Havenverordeningen kunnen per haven verschillend zijn. In een havenverordening worden regels gesteld ter bevordering van een goed havenbeheer, hieronder valt: de ordening, de veiligheid en het milieu van de haven en de omgeving van de haven, en de kwaliteit van dienstverlening in de haven. In lokale havenverordeningen kunnen maatregelen staan voor LNG-aangedreven schepen en het bunkeren daarvan. Zo schrijven de meeste havens het gebruik van de controlelijst voor en stellen ze regels waar gebunkerd mag worden.

Bijlage DArbeidsomstandighedenwetgeving

De Arbeidsomstandighedenwet (Arbowet) bevat rechten en plichten voor werkgevers en werknemers op het gebied van arbeidsomstandigheden. De Arbowet bevat met name doelvoorschriften. Het Arbeidsomstandighedenbesluit geeft een uitwerking van de Arbowet. De Arbeidsomstandighedenregeling geeft weer een uitwerking van regels in het Arbobesluit. In de Verordening persoonlijke beschermingsmiddelen staan eisen voor persoonlijke beschermingsmiddelen.

Meer informatie staat op het Arboportaal.

Risico-inventarisatie en -evaluatie (RI&E)

Elk bedrijf met personeel moet (laten) onderzoeken of het werk gevaar kan opleveren of schade kan veroorzaken aan de gezondheid van de werknemers. Dit onderzoek heet een RI&E. Dit staat in artikel 5 van de Arbeidsomstandighedenwet. De RI&E moet schriftelijk worden vastgelegd. Hoofdstuk 4 van het Arbeidsomstandighedenbesluit bevat aanvullende verplichtingen voor de RI&E voor gevaarlijke stoffen.

Aanvullende Risico-inventarisatie en -evaluatie-regeling (ARIE-regeling)

Bedrijven waar een bepaalde hoeveelheid gevaarlijke stoffen in installaties aanwezig is of kan worden gevormd (ongeacht beoogde handelingen), moeten een ARIE uitvoeren. De ARIE is gericht op het voorkomen van zware ongevallen. Een bedrijf moet op basis van de ARIE maatregelen treffen. De ARIE-regeling staat in het Arbeidsomstandighedenbesluit.

Voorkomen van blootstelling aan gevaarlijke stoffen

In de Arbeidsomstandighedenwet- en regelgeving is meer informatie te vinden over het voorkomen van blootstelling aan gevaarlijke stoffen bij werknemers. Dit is de minimalisatieplicht van de werkgever. Voor het nemen van beschermende maatregelen geldt een vastgestelde volgorde, de arbeidshygiënische strategie. Deze strategie beschrijft dat maatregelen op het niveau van de bron als eerste overwogen moeten worden, daarna collectieve maatregelen en pas als laatste individuele maatregelen als persoonlijke beschermingsmiddelen.

Meer informatie staat op het Arboportaal.

Intern noodplan

Een intern noodplan is een draaiboek waarin systematisch staat aangegeven wat de organisatie moet doen bij een incident of calamiteit. Een goed voorbereide hulpverlening draagt bij aan het zoveel mogelijk beperken van de gevolgen ervan voor mensen en omgeving. Elke werkgever van een bedrijf met bepaalde hoeveelheden gevaarlijke stoffen moet zorgen dat er een intern noodplan is. Dat staat in artikel 2.5c van het Arbeidsomstandighedenbesluit. In artikel 2.4 van het Arbeidsomstandighedenbesluit staan de grenzen voor de hoeveelheden gevaarlijke stoffen. Boven die grenzen vallen bedrijven onder de ARIE-regeling en is een intern noodplan verplicht.

Een intern noodplan bevat in elk geval de onderwerpen die staan in bijlage II van de Arbeidsomstandighedenregeling.

Meer informatie over interne noodplannen staat op het Arboportaal.

Borden en veiligheidssymbolen

De werkgever is verplicht veiligheidssignalering te gebruiken op plaatsen en bij installaties die gevaar voor de gezondheid of de veiligheid kunnen opleveren. Artikel 8.2 van de Arbeidsomstandighedenregeling schrijft voor waar veiligheidssignalering verplicht is. De eisen voor borden en pictogrammen staan in de artikelen 8.9, 8.10 en 8.11 van de Arbeidsomstandighedenregeling. Hier staan onder andere eisen over de uitvoering, de begrijpelijkheid en de plaatsing van borden. Veiligheidsborden moeten in één oogopslag duidelijk maken welk gevaar dreigt, wat verboden is of juist verplicht. In bijlage XVIII van de Arbeidsomstandighedenregeling staat welke borden in welke situatie moeten worden gebruikt.

Om misverstanden te voorkomen, gelden er normen voor het ontwerp, het beeld (symbool), de tekst en het kleurgebruik. In Nederland beschrijft NEN 3011 welke veiligheidstekens in welke situatie in de werkomgeving en in de openbare ruimte moeten worden gebruikt. Voor de meeste veiligheidstekens wordt verwezen naar NEN-EN-ISO 7010, waarvan het actuele totaaloverzicht is te zien op Online Browsing Platform (OBP) (iso.org).

Artikel 8.12, 8.13 en 8.14 van de Arbeidsomstandighedenregeling beschrijft de eisen voor veiligheidssignalering op leidingen en tanks.

De wetgever schrijft voor gevaarlijke stoffen voor dat bij opslag en in leidingen en tanks de GHS-pictogrammen aangeduid dienen te worden. Dit mag ook door de ISO-waarschuwingssymbolen worden vervangen of aangevuld. In de CLP-verordening staan de GHS-pictogrammen voor de aanduiding van statische gevaarseigenschappen van chemische stoffen. Deze verordening is beoogd voor de etikettering en verpakking en voorziet niet in alle risico’s met stoffen in een proces, en voldoet daarom niet volledig aan het doel van de Arbeidsomstandighedenregeling.

In NEN-EN-ISO 20560-1 en NEN-ISO 20560-2 is de veiligheidssignalering van leidingen en tanks uitgewerkt. NEN-ISO 20560-2 beschrijft voor opslagtanks de veiligheidsinformatie (symbolen/pictogrammen, tekstinformatie, NFPA-diamant en UN-nummer).

Bijlage EBerekening maximumvullingsgraad LNG-opslagtank Normatief

Uitgangspunt bij het bepalen van de maximumvullingsgraad is het ADR-voorschrift dat een LNG-opslagtank onder alle omstandigheden niet verder mag worden gevuld dan 95 %.

De maximumvullingsgraad wordt als volgt berekend met de formule: (A/B) x C

waarbij:

  • A = dichtheid LNG bij ingestelde afblaasdruk veiligheidsventielen in kg/m3;
  • B = dichtheid LNG bij 1 bar in kg/m3;
  • C = percentage maximumvullingsgraad volgens het ADR.

Voorbeeldberekening

De instelling van de afblaasdruk van het veiligheidsventiel van de LNG-opslagtank is 1 000 kPa (10 bar).

A = dichtheid LNG bij afblaasdruk veiligheidsventiel van 1 000 kPa (10 Bar) is 359,6 kg/m3.

B = dichtheid LNG bij 100 kPa (1 Bar) is 442,0 kg/m3.

C = de maximumvullingsgraad LNG-opslagtank volgens het ADR is 95 %.

De maximumvullingsgraad wordt dan: (359,6/442,0) x 95 % = 77,2 %

Interpretatie: Deze LNG-opslagtank mag niet verder dan 77 % worden gevuld. Dit staat duidelijk op de LNG-opslagtank.

Voor het bepalen van de dichtheid wordt uitgegaan van vloeibaar methaan. Hiervan kan onderbouwd worden afgeweken als de samenstelling van LNG bekend is (met de bijbehorende temperatuur, druk en dichtheid), bijvoorbeeld in het geval van LBG (Liquified Bio Gas).

Bijlage FVoorbeeldschema keuring en onderhoud

Deze bijlage bevat een voorbeeld van een keuringsschema (herbeoordelingsplan Wbda 2016) en onderhoudsschema. De termijnen en de controlepunten in dit schema hebben deels een wettelijke grondslag in het Wbda 2016.

Tabel 3Voorbeeldschema keuring en onderhoud.

Bekijk deze tabel in een popup venster

Activiteit (controle op:)

Ingebruik-name-keuring

Routine-inspecties

Periodieke herbeoor-deling

Routine-inspecties

Periodieke herbeoor-deling

Jaar

0

1

2

3

4

5

6

7

8

9

10

1. Lekdichtheid

1.1

Keuring voor ingebruikname volgens Wbda 2016

o

1.2

Jaarlijkse visuele uitwendige controle op lekkages (ijsvorming)

x

x

x

x

x

x

x

x

x

x

1.3

Gasdichtheidscontrole (LNG-opslagtankaansluitingen, flensverbindingen en appendages gassnuffelaar)

x

x

x

x

x

x

x

x

x

x

2. Functionele werking appendages

o

x

x

x

o

x

x

x

x

x

o

3. Visuele uitwendige inspectie

3.1

Aantasting

o

x

x

x

o

x

x

x

x

x

o

3.2

Beschadiging

o

x

x

x

o

x

x

x

x

x

o

3.3

Vervuiling

o

x

x

x

o

x

x

x

x

x

o

3.4

Ondersteuning en fundatie op conditie en beschadiging

o

x

x

x

o

x

x

x

x

x

o

4. Functionele beveiliging

4.1

Afblazende drukbeveiliging volgens PED

o

o

o

4.2

Overvulbeveiliging

o

x

x

x

o

x

x

x

x

x

o

4.3

Noodstopvoorzieningen

o

x

x

x

o

x

x

x

x

x

o

4.4

Gasdetectie

x

x

x

x

x

x

x

x

x

x

x

4.5

Dodemansknop

x

x

x

x

x

x

x

x

x

x

x

4.6

Alarmerings- of notificatiessystemen

x

x

x

x

x

x

x

x

x

x

x

5. Documentatie

5.1

Controle logboek

x

x

5.2

Controle VvI, rapportages NL-CBI

o

o

o

5.3

Controle rapporten routine-inspecties (zie nrs 1.2, 1.3, 4.4 en 6.1)

x

x

x

o

x

x

x

x

x

o

5.4

Installatieschema door NL- CBI goedgekeurd

o

o

o

6. Overige

6.1

Aarding

x

x

x

x

x

x

x

x

x

x

x

6.2

Waarschuwingstekens

x

x

x

x

x

x

x

x

x

x

x

Legenda

O NL-CBI

X erkende installateur

Bijlage GVoorbeeld controlelijst werkzaamheden aan LNG-installatie

Een controlelijst, waar hieronder een voorbeeld van is opgenomen, zou gebruikt kunnen worden als onderdeel van een werkvergunning of procedures zoals bedoeld in M97, M98 en M100.

Een controlelijst behoort op het werk aanwezig te zijn en gedurende de werkzaamheden te worden bijgehouden.

1. Algemene gegevens

Plaats en aard van de werkzaamheden:

Opdrachtgever:

Naam bedrijf:

Functionaris:

Handtekening functionaris:

Uitgevoerd door:

Naam verantwoordelijke medewerker ter plaatse:

Handtekening verantwoordelijke medewerker:

2. Dagelijks in te vullen deel

Algemeen

Datum:

Weersomstandigheden:

– winderig/windstil

– helder/mistig

– temperatuur (°C)

Aantal personen betrokken bij de werkzaamheden:

Kwalificaties van de betrokken personen bij de werkzaamheden:

3. Voortgang van het werk

A. Gasvrij maken

Deel 1 en 2 van deze controlelijst volledig ingevuld

Ja / Nee

LNG-opslagtank zoveel mogelijk leeggepompt

Ja / Nee

Ontstekingsbronnen uitgeschakeld of verwijderd, elektrische installatie buiten werking gesteld en spanningsloos gemaakt, en open vuur gedoofd

Ja / Nee

LNG-opslagtank en -leidingen drukvrij gemaakt

Ja / Nee

Slangen en leidingen met inert gas gespoeld

Ja / Nee

LNG-opslagtank doelmatig met inert gas gespoeld

Ja / Nee

Meting methaangehalte in LNG-opslagtank

________ percentage LEL (onderste explosiegrens)

Gasproef aan leidinguitgangen

________________ LEL (onderste explosiegrens)

Metingen uitgevoerd door

Naam: __________________________

LNG-opslagtank vrij voor binnengaan van mensen

Meting: _________ percentage LEL

Meting: _________ volumepercentage zuurstof

Gecontroleerd door (naam): ________________________________ Handtekening en datum: ________________________________

B. In werking stellen

Alle appendages gecontroleerd en gemonteerd met nieuwe pakkingen

Ja / Nee

Eerste vulling met LNG uitgevoerd door:

Naam:  __________________________

Datum: __________________________

Leidingwerk op druk gebracht met inert gas

Ja / Nee

LNG-opslagtank op druk gebracht met inert gas

Ja / Nee

Dichtheidsbeproeving leidingwerk uitgevoerd

Ja / Nee

Dichtheidsbeproeving LNG-opslagtank uitgevoerd

Ja / Nee

Volgorde komende drie punten kan afwijken afhankelijk van gekozen methode!

LNG-opslagtank en verwant leidingwerk inert gemeten

________ °C dauwpunt

LNG-opslagtank ingekoeld met LNG/vloeibaar stikstof (LIN)

Temperatuur einde inkoelen   ______ °C

LNG-opslagtank ingegast

Meting methaangehalte LNG-opslagtank einde ingassen   ______  Vol% methaan

Installatie voor gebruik vrijgegeven

voor afgifte (handtekening + datum):

voor inontvangstneming (handtekening + datum):

Bijlage HVerschillen met de vorige versie

H.1Inleiding

Deze PGS-richtlijn is een samensmelting van de voormalige PGS 33-1 en PGS 33-2. De versie van de PGS 33-2 was een aanvulling op de PGS 33-1. Deze nieuwe PGS 33-2 is een zelfstandig leesbaar document en komt voor het grootste deel inhoudelijk overeen met de vorige versie van de voormalige PGS 33-2 aangevuld de relevante onderdelen uit de PGS 33-1.

Het toepassingsbereik is daarnaast uitgebreid met:

  • het debunkeren;
  • het leegmaken van de LNG-opslagtank naar een tankwagen of schip;
  • het leveren van LNG aan de LNG-opslagtank door meerdere tankwagens gelijktijdig via een manifold;
  • het direct bunkeren van meerdere tankwagens gelijktijdig via een manifold aan een schip.

Een aantal maatregelen is niet meer opgenomen. De reden hiervoor is dat ze niet voortvloeien uit de risicoanalyse of al in andere wetgeving zijn opgenomen.

Een aantal maatregelen is inhoudelijk gewijzigd. Dit is gebeurd op basis van de risicoanalyse of nieuwe inzichten. De volgende paragraaf beschrijft op hoofdlijnen de belangrijkste verschillen.

Maatregelen die inhoudelijk niet zijn gewijzigd, zijn vaak wel redactioneel aangepast. Dit is gebeurd vanwege PGS Nieuwe Stijl.

H.2Belangrijkste inhoudelijke wijzigingen

Zoals al aangegeven in Bijlage H.1 is het aantal technisch, inhoudelijke wijzigingen beperkt ten opzichte van de vorige versie en betreft het vooral veel redactionele aanpassingen, samenvoeging van maatregelen en een betere afstemming van maatregelen op reeds geldende wet- en regelgeving. Dit geldt bijvoorbeeld voor de maatregelen over het gebruik, de keuring en de inspectie van slangen.

In het kader van de uitbreiding van het toepassingsbereik met de vier genoemde activiteiten zijn wel enkele nieuwe maatregelen opgenomen. Deze nieuwe maatregelen borgen vooral dat er een specifieke risicoanalyse en/of veiligheidsstudie wordt uitgevoerd en er aanvullende procedures worden opgesteld die borgen dat deze incidentele werkzaamheden veilig kunnen worden uitgevoerd. Het betreft bijvoorbeeld de maatregelen: M67, M88 en M80.

Bijlage IImplementatietermijnen in bestaande situaties Normatief

Deze bijlage bevat normaliter implementatietermijnen voor bestaande situaties. Het Bestuurlijk Omgevingsberaad VTH (BOb) stelt deze termijnen dan vast.

Deze PGS-richtlijn beschrijft de stand van de techniek. Het kan dus voorkomen dat een nieuwe versie van een PGS-richtlijn nieuwe of aangescherpte maatregelen bevat. Deze maatregelen moeten worden getroffen door degene die de activiteit verricht. Het kan voor bestaande situaties onredelijk zijn om te eisen dat deze nieuwe maatregelen onmiddellijk worden getroffen. Daarom bevatten PGS-richtlijnen in dat geval voor bestaande situaties een implementatietermijn.

Is er voor de activiteit uit deze PGS-richtlijn een omgevingsvergunning verplicht? Dan bepaalt het bevoegd gezag vanaf welk moment de maatregelen worden overgenomen in de vergunning.

Voor maatregelen voor de gezondheid en veiligheid van werknemers is het aan de werkgever om te bepalen welke maatregelen hij moet treffen om de werknemers te beschermen volgens de stand van de wetenschap en techniek. Het toezicht op de naleving en juiste invulling van de doelvoorschriften in de Arbeidsomstandighedenwetgeving voor de gezondheid en veiligheid van werknemers is een taak en verantwoordelijkheid van de Nederlandse Arbeidsinspectie.

Gelet op het beperkt aantal inhoudelijke wijzigingen ten opzichte van de vorige versie en het feit dat er nog maar een zeer beperkt aantal bedrijven actief zijn waarop deze PGS-richtlijn van toepassing is, zijn geen specifieke implementatietermijnen opgenomen voor maatregelen in deze bijlage van de PGS 33-2. Bedrijven zullen (zoveel mogelijk) direct moeten gaan voldoen aan de maatregelen uit deze PGS-richtlijn. Daar waar implementatietermijnen echt noodzakelijk en redelijk zijn, zullen deze in overleg met het bevoegd gezag moeten worden vastgelegd in de vergunning of een maatwerkvoorschrift.

Bijlage JSamenstelling PGS 33-2-team

Tabel 4Samenstelling PGS 33-2-team

Naam

Organisatie

Rol

Luc Vijgen

DCMR (Dienst centraal milieubeheer Rijnmond)

Lid namens vergunningverlening

Dorie Gruijters

OMWB (Omgevingsdienst Midden- en West-Brabant

Lid namens vergunningverlening

Rens Bolkestein

ODNZKG (Omgevingsdienst Noordzeekanaalgebied)

Lid namens toezicht-handhaving

Maarten van Abeelen

VRR (Veiligheidsregio Rotterdam-Rijnmond)

Lid namens Brandweer Nederland/veiligheidsregio's

Kees de Kraker

Nederlandse Arbeidsinspectie

Lid namens de Nederlandse Arbeidsinspectie

Cees Boon

Havenbedrijf Rotterdam

Lid namens havenbedrijven

Ewout Mol

Schenk Papendrecht

Lid namens bedrijfsleven (VNO-NCW/MKB-Nederland)

David de Vries

Pitpoint

Lid namens bedrijfsleven (VNO-NCW/MKB-Nederland)

Sander van Driel

Shell

Lid namens bedrijfsleven (VNO-NCW/MKB-Nederland)

Taco Fekkes

Titan

Lid namens bedrijfsleven (VNO-NCW/MKB-Nederland)

Jan Waals

Gezamenlijke Brandweer

Voorzitter

Sui Wan

NEN

Projectleider

Paul Mesman

Adviesbureau Opifex

Tekstschrijver